Качественные детали и логистика
Оригинальные и аналоговые запчасти с доставкой по России, Казахстану и Беларуси
©2022 PartSell ООО "Система" ИНН 2463123282 ОГРН 1212400004838
Центральный офис: г. Красноярск, Академика Киренского, д.87, пом.4
Телефон: 8 (800) 777-65-74 Email: zakaz@partsell.ru
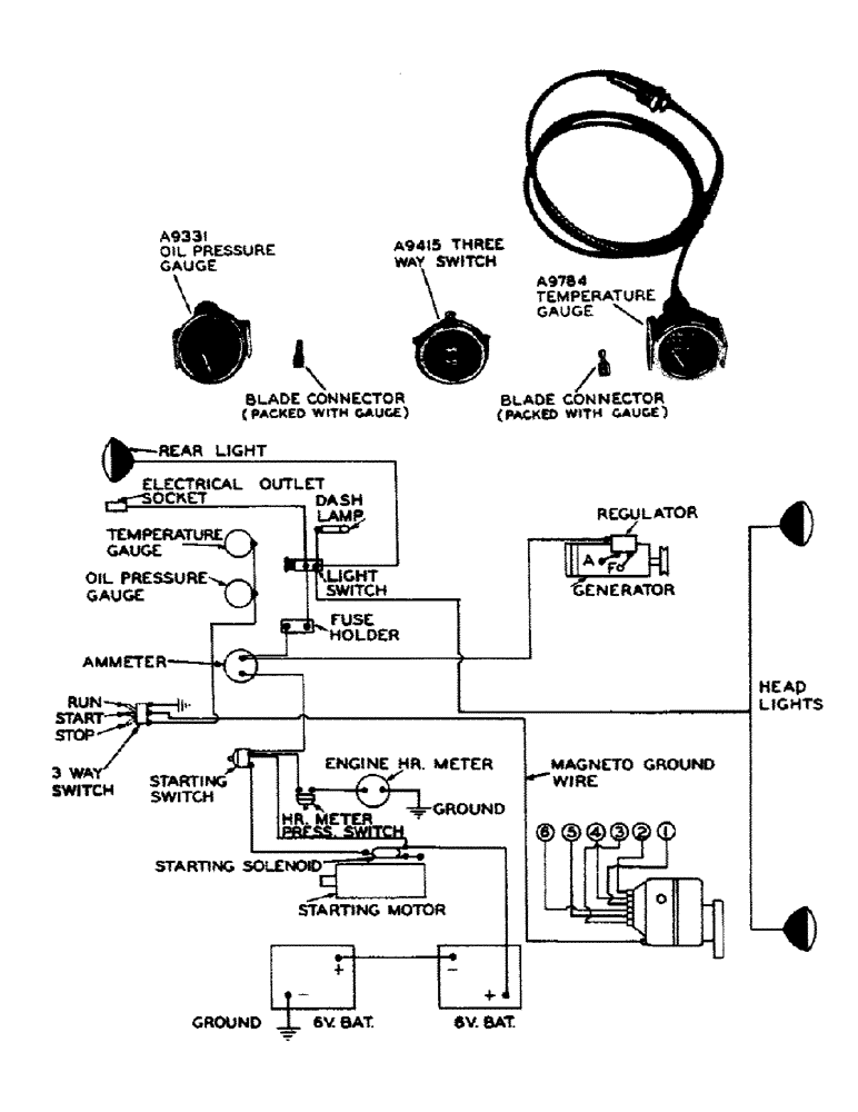
(055) - SAFETY CUT-OUT PARTS FOR LP GAS TRACTORS
№
Артикул
Название
Примечание
Количество
A9331
GAUGE - oil pressure (Stewart-Warner)
1шт.
A9415
SWITCH - three way ignition
A9784
GAUGE - temperature (Stewart-Warner)
Выбрано товаров: 0