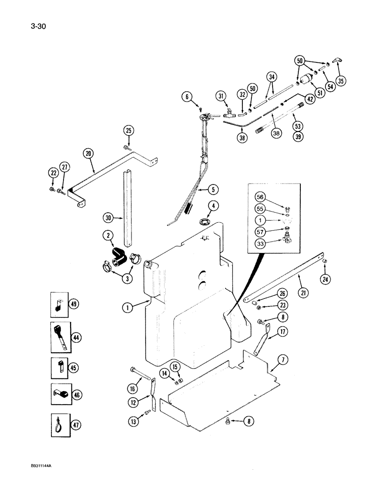
Запчасти Case IH 7150 (3-030) - AUXILIARY FUEL TANK, P.I.N. JJA0026793 AND AFTER (03) - FUEL SYSTEM

Схема запчастей Case IH 7150 - (3-030) - AUXILIARY FUEL TANK, P.I.N. JJA0026793 AND AFTER (03) - FUEL SYSTEM
1
38
50
54
38
14
47
6
53
1
34
7
45
55
30
2
46
20
22
56
8
15
32
5
27
16
26
42
57
50
17
33
31
44
25
21
49
4
24
13
3
12
23
8
35
51
39
FIT
1:1
100%

Артикул

Название

Примечание

Количество

1

137700C4

TANK

ASSEMBLY - fuel, auxiliary, also Order: Ref. 4, P/N 104812C3 gasket

1шт.

2

97013C1

FUEL HOSE

HOSE - tank, auxiliary

1шт.

3

214-258

HOSE CLAMP,#28, 1.31" - 2.25", Type F Worm

2шт.

4

104812C3

GASKET,3.05mm Thk

- fuel level sensor

1шт.

5

1987597C1

FUEL GAUGE

SENSOR - level, fuel tank, Replaces: P/N 91948C1 and P/N 1983368C1 sensors, also Order: Ref. 4, P/N 104812C3 gasket

1шт.

6

1978426C1

SCREW

- pan head Phillips, with O-ring

5шт.

7

137702C3

SUPPORT ASSY.

SUPPORT - tank

1шт.

8

614-12025

BOLT,Hex, M12 x 1.75 x 25mm, Cl 8.8, Full Thd

- hex, 12 - 1.75 x 25 mm

3шт.

12

1280992C1

SUPPORT ASSY.

SUPPORT - tank rear

1шт.

13

614-10025

BOLT,Hex, M10 x 1.5 x 25mm, Cl 8.8

2шт.

14

892-11010

LOCK WASHER,M10

2шт.

15

825-1410

NUT,M10, Cl 8

2шт.

16

813-16140

BOLT,Hex, M16 x 2 x 140mm, Cl 8.8

- hex, 16 mm - 2.00 x 140 mm

1шт.

17

137704C1

SUPPORT

- front, tank

1шт.

20

144252C2

STIFFENER

BRACKET - hold down, tank

1шт.

21

1259898C1

BRACKET

- retaining, tank

1шт.

22

614-10020

BOLT,Hex, M10 x 1.5 x 20mm, Cl 8.8, Full Thd

2шт.

23

825-1410

NUT,M10, Cl 8

2шт.

24

1259899C1

SPACER

- support, front

1шт.

25

814-10040

BOLT,Hex, M10 x 1.5 x 40mm, Cl 8.8

- hex, 10 mm - 1.50 x 40 mm

1шт.

26

144253C1

SPACER

- support, rear

1шт.

27

814-10045

BOLT,Hex, M10 x 1.5 x 45mm, Cl 8.8

1шт.

30

1251937C1

REINFORCEMENT

- tank

1шт.

31

217-270

LOCK VALVE

VALVE - shutoff

1шт.

32

1348237C1

FUEL TUBE,0.375 mm OD, 65 mm Length

TUBE - fuel supply

1шт.

33

A23656

COCK, DRAIN

VALVE - drain, 1/4 inch PT, Replaces: P/N 539787R1

1шт.

34

1348238C1

FUEL HOSE,9.52 mm ID x 1080.00 mm, SAE 30R7

- Fuel supply 9.52 mm ID x 1080.00 mm, SAE 30R7

1шт.

35

217-293

FITTING,90 Degree Elbow, 3/8" Hose Barb x 1/4" Male NPTF

ELBOW - 90°, 3/8 barb end x 1/4 inch PT

1шт.

38

1348236C1

FUEL HOSE,7.94 mm ID x 2431.00 mm, SAE 30R7

- Fuel return 7.94 mm ID x 2431.00 mm, SAE 30R7

1шт.

39

1348277C1

LOOM

CONDUIT - hose protector return

1шт.

42

A171099

HOSE CLAMP,13.2mm - 15.4mm

CLAMP - hose, retaining

2шт.

44

1954474C4

SHIN

CLAMP - fuel line

1шт.

45

1962595C1

CLIP

- cable

1шт.

46

1954473C3

CLAMP

- retaining

1шт.

47

306132C1

CABLE TIE,14.5" L

STRAP - retaining, nylon 14 in

4шт.

49

120160C2

CLIP

- fuel line

1шт.

50

1348264C1

HOSE CLAMP

CLAMP - hose, 3/8 inch

2шт.

51

D139225

FILTER, FUEL

FILTER - fuel, in-line

1шт.

53

1348276C1

LOOM

CONDUIT - hose protector

1шт.

54

1348239C1

FUEL HOSE,9.52 mm ID x 78.00 mm, SAE 30R7

- Fitting to fuel sensor 9.52 mm ID x 78.00 mm, SAE 30R7

1шт.

55

238-5210

O-RING,0.139" Thk x 0.734" ID, -210, Cl 5, 75 Duro

1шт.

56

1251790C1

FITTING

ADAPTER - straight, fuel tank drain

1шт.

57

1251791C1

JAM NUT,3/4" - 16 LH Thread

- jam, special

1шт.

Выбрано товаров: 43