Запчасти Case IH MAGNUM 180 (55.100.03[02]) - HARNESS, CHASSIS, WITH CONTINUOUSLY VARIABLE TRANSMISSION (55) - ELECTRICAL SYSTEMS

Схема запчастей Case IH MAGNUM 180 - (55.100.03[02]) - HARNESS, CHASSIS, WITH CONTINUOUSLY VARIABLE TRANSMISSION (55) - ELECTRICAL SYSTEMS
63
55
62
45
49
46
64
31
29
72
40
52
50
51
65
49
63
56
c
39
41
71
57
42
62
66
b
43
37
65
44
69
59
c
58
36
48
43
30
home
34
68
38
47
35
32
60
42
61
33
64
54
67
53
70
FIT
1:1
100%

Артикул

Название

Примечание

Количество

1

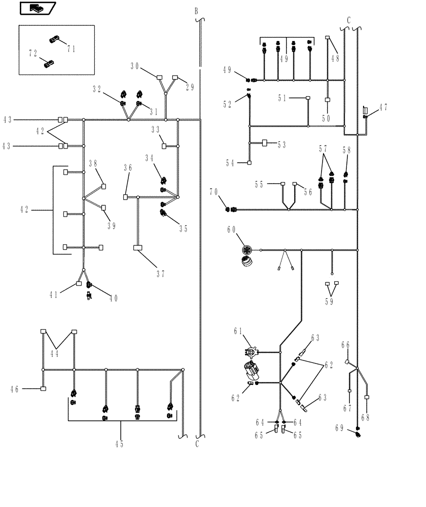
84233281

HARNESS

Chassis, Continued, Inc. 29 - 69

1шт.

29

87695584

CONTACT HOUSING,Male, 2 Cavities

2 Pin, 701 Backup Alarm

1шт.

30

87698223

MULTIPOLE CONNECTOR,Male, 7 Pole

7 Pin, 253 Trailer Socket

1шт.

31

87691973

WIRE CONNECTOR,Female

2 Pin, 276 Rear PTO Solenoid

1шт.

32

371614A1

ELEC CONNECTOR,Female, 2 Pin

2 Pin, 278 Differential Lock Solenoid

1шт.

33

82865818

ELEC CONNECTOR

3 Pin, 266 Left Hand Draft Pin

1шт.

34

371614A1

ELEC CONNECTOR,Female, 2 Pin

2 Pin, 277 PTO Brake

1шт.

35

371614A1

ELEC CONNECTOR,Female, 2 Pin

2 Pin, 279 4WD Solenoid

1шт.

36

87691304

WIRE CONNECTOR,Female

3 Pin, 267 Rockshaft Pot

1шт.

37

87692837

WIRE CONNECTOR,Female, 3 Pole

3 Pin, 1720M Brake Press Sender

1шт.

38

225316C1

ELEC CONNECTOR,Female, 2 Pin

2 Pin, 269 EDC Valve Lower

1шт.

39

225316C1

ELEC CONNECTOR,Female, 2 Pin

2 Pin, 268 EDC Valve Raise

1шт.

40

87691304

WIRE CONNECTOR,Female

3 Pin, 262 PTO Twist Sensor

1шт.

41

82865818

ELEC CONNECTOR

3 Pin, 251 PTO Speed Sensor

1шт.

42

239451A1

MULTIPOLE CONNECTOR,Female, 4 Pin

4 Pin, 305 - 309 EHR 1 - 5

5шт.

43

87694154

CONTACT HOUSING,Male, 4 Pole

Cavity Plugs

2шт.

44

198456A1

ELEC CONNECTOR,Female

3 Pin, 546, 547 Clutch A, B Pressure

2шт.

45

371614A1

ELEC CONNECTOR,Female, 2 Pin

2 Pin, 263 Dump Solenoid, 638 F3 Solenoid, 641 F4 Solenoid, 643 R1 Solenoid

4шт.

46

291718A1

ELEC CONNECTOR,Female, 2 Pin

2 Pin, 290 Transmission Oil Temperature Sensor

1шт.

47

872290R1

ELEC CONNECTOR,Male

2 Pin, Cab Blower

1шт.

48

87692837

WIRE CONNECTOR,Female, 3 Pole

3 Pin, 273 Transmission Oil Pressure Sensor

1шт.

49

371614A1

ELEC CONNECTOR,Female, 2 Pin

2 Pin, 264 R2 Solenoid, 635 Clutch Solenoid B, 636 Clutch Solenoid A, 639 F2 Solenoid, 637 F1 Solenoid

5шт.

50

87694154

CONTACT HOUSING,Male, 4 Pole

4 Pin, 304-1 Can Terminator

1шт.

51

198456A1

ELEC CONNECTOR,Female

3 Pin, 1284 Vane Pump Pressure

1шт.

52

8602417

TERMINAL CONNECTOR,Female

1 Pin, 473 Low Hydraulic Charge Pressure Switch

1шт.

53

NSS

NOT SOLD SEPARAT

CONNECTOR, 2 Pin, 1283 Transmission Output Speed

1шт.

54

87679438

WIRE CONNECTOR,Female

2 Pin, 474 Vacuum Switch

1шт.

55

NSS

NOT SOLD SEPARAT

CONNECTOR, 2 Pin, 653 Ring Speed Sensor

1шт.

56

225316C1

ELEC CONNECTOR,Female, 2 Pin

2 Pin, 644 Hydro 1 Solenoid

1шт.

57

87747172

WIRE CONNECTOR,Female

3 Pin, 532 Synchro F1-F3, 534 Synchro F4-R2

2шт.

58

87691973

WIRE CONNECTOR,Female

2 Pin, 654 Brake Lube Solenoid

1шт.

59

87581782

ELEC CONNECTOR,Female

1 Pin, 1285F, 1286F Brake Boost Pressure

2шт.

60

NSS

NOT SOLD SEPARAT

CONNECTOR, 31 Pin, 60F Cab Harness

1шт.

61

82918487

ELEC CONNECTOR,Female

4 Pin, 2014M Radar Gun

1шт.

62

225316C1

ELEC CONNECTOR,Female, 2 Pin

2 Pin, 488M Sus Pump, 487M Sus Piston Valve, 486M Sus Rod Valve

3шт.

63

225315C1

ELEC CONNECTOR,Male, 2 Pin

Cavity Plugs

2шт.

64

225295C1

ELEC CONNECTOR,Female, 3 Pin

3 Pin, 704 Rod Pressure Sensor, 705 Piston pressure Sensor

2шт.

65

225294C1

ELEC CONNECTOR,Male, 3 Pin

Cavity Plugs

2шт.

66

87382926

WIRE CONNECTOR,Female, 14 Cavities

14 Pin, 2016M Chassis to Fuse

1шт.

67

87696943

MULTIPOLE CONNECTOR,Female, 29 Pole

23 Pin, 2015M Chassis to Engine

1шт.

68

225316C1

ELEC CONNECTOR,Female, 2 Pin

2 Pin, 350 Autoguidance Lockout Solenoid

1шт.

69

371614A1

ELEC CONNECTOR,Female, 2 Pin

2 Pin, 265 Fuel Tank Sender

1шт.

70

87747172

WIRE CONNECTOR,Female

3 Pin, 533 Synchro F2-R1

1шт.

71

87707527

HYD CONNECTOR

for Non Variable Fan Option

1шт.

72

87707528

HYD CONNECTOR

for Non Variable Fan Option

1шт.

Выбрано товаров: 45