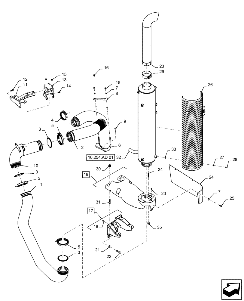
Запчасти Case IH MAGNUM 2654 (10.254.AI[03]) - EXHAUST SYSTEM - TIER 2, TIER 3 (10) - ENGINE

Схема запчастей Case IH MAGNUM 2654 - (10.254.AI[03]) - EXHAUST SYSTEM - TIER 2, TIER 3 (10) - ENGINE
15
7
23
17
3
24
21
35
15
27
5
5
1
4
16
33
18
3
31
5
12
7
8
28
34
3
30
26
29
22
11
13
2
6
25
10
14
10.254.ad 01
9
19
20
32
FIT
1:1
100%

Артикул

Название

Примечание

Количество

1

47424748

TUBE

SCR to DOC

1шт.

2

47519276

TUBE

With Flex

1шт.

3

47368248

GASKET,1.3mm Thk

Exhaust

3шт.

4

47526732

CLAMP,109mm ID, T - Bolt

Turbo

1шт.

5

47368239

CLAMP

4.5, Marmon

3шт.

6

47657042

SUPPORT

Exhaust Tube

1шт.

7

895-11010

WASHER,11mm ID x 20mm OD x 2mm Thk

9шт.

8

47416078

CLAMP

Exhaust Tube Clamp

1шт.

9

87675532

BOLT,Hex, M10 x 45mm, Cl 10.9

Flange M10 x 45mm Cl 10.9 ZND

2шт.

10

47507731

EXHAUST SYSTEM PIPE

Engine to Muffler

1шт.

11

47536773

SUPPORT

DOC Mounting

1шт.

12

857-12035

BOLT,Hvy Hex, M12 x 35mm, Cl 10.9

3шт.

13

47546709

SUPPORT

Exhaust Tube

1шт.

14

844-10020

BOLT,Hvy Hex, M10 x 20mm, Cl 8.8

3шт.

15

825-2410

FLANGE NUT,M10 x 1.5, Flg, Cl 8

4шт.

16

15853721

BOLT,Hex, M14 x 1.5 x 12mm, Cl 8.8, Full Thd

1шт.

17

47510355

SUPPORT

SCR, Incl 18

1шт.

18

837-12030

DOWEL,M12 x 30mm OAL

2шт.

19

47613224

SUPPORT

Muffler, Incl 20

1шт.

20

837-10020

DOWEL,M10 x 20

1шт.

21

896-11016

WASHER,17.5mm ID x 30mm OD x 4mm Thk

4шт.

22

827-16060

BOLT,Hex, M16 x 2 x 60mm, Cl 10.9

4шт.

23

47507538

EXHAUST SYSTEM PIPE

Tier 2

1шт.

24

47612561

COVER

Access

1шт.

25

84405128

HEX SOC SCREW,M10 x 1.5 x 20mm, Cl 10.9

3шт.

26

47524099

SHIELD

Exhaust, Outside

1шт.

27

895-15008

WASHER,9mm ID x 20mm OD x 1.6mm Thk

5шт.

28

614-8020

BOLT,Hex, M8 x 1.25 x 20mm

5шт.

29

A173381

CLAMP,117.7mm ID

Band, 117.7mm ID

1шт.

30

825-2416

FLANGE NUT,M16 x 2, Flg, Cl 8

4шт.

31

412599

STUD

75mm Length

4шт.

32

47631390

MUFFLER

Aspirated Exhaust T2, Serial Range: -ZERF08099

1шт.

32

47561798

MUFFLER

Aspirated Exhaust T2, Start Serial: ZERF08100

1шт.

33

86625074

SPRING NUT,Multi-Thd, M8 x 1.25

5шт.

34

47372451

STUD

M12 x 40mm Cl 8.8

6шт.

35

825-2412

FLANGE NUT,M12 x 1.75, Flg, Cl 8

6шт.

Выбрано товаров: 36