Запчасти Case IH 1256 (E-05) - FUEL SYSTEM, AUXILIARY UNDERSLUNG FUEL TANK (02) - FUEL SYSTEM

Схема запчастей Case IH 1256 - (E-05) - FUEL SYSTEM, AUXILIARY UNDERSLUNG FUEL TANK (02) - FUEL SYSTEM
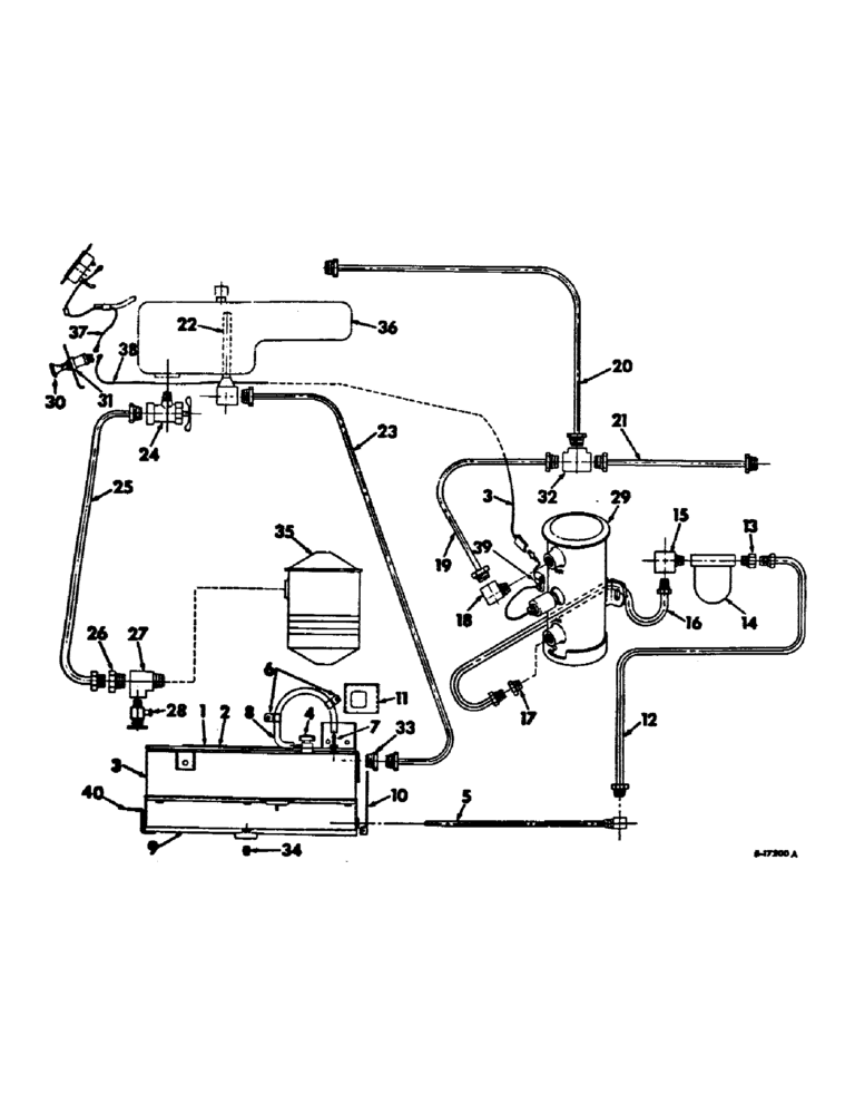
30
18
27
5
3
10
32
14
11
1
25
7
12
31
17
23
38
16
19
24
15
8
33
34
3
22
9
36
28
26
13
20
35
4
40
29
21
37
2
39
6
FIT
1:1
100%

Артикул

Название

Примечание

Количество

405732R93

PARTS ACCESSORY, auxiliary fuel tank, for International tractors, also order RH mounting assist handle, 394820R2, screw, 21534R1 and screw, 21535R1

1шт.

1

405648R2

PLATFORM ASSY, LH fuel tank

1шт.

271607

BOLT,Hex, 3/4" - 10 x 1 1/2", Gr 5

SCREW, 3/4-10 x 1-1/2 hex-hd cap

1шт.

271612

BOLT,Hex, 3/4" - 10 x 2 1/4", Gr 5

SCREW, 3/4-10 x 2-1/4 hex-hd cap

2шт.

534845R1

SPACER, auxiliary tank platform

1шт.

2

405653R2

PLATFORM ASSY, RH fuel tank

1шт.

NLS

NO LONGER SERVICED

SCREW, 3/4-10 x 1-1/2 hex-hd cap

1шт.

271612

BOLT,Hex, 3/4" - 10 x 2 1/4", Gr 5

SCREW, 3/4-10 x 2-1/4 hex-hd cap

2шт.

534845R1

SPACER, auxiliary tank platform

1шт.

3

405656R2

TANK ASSY, auxiliary fuel

1шт.

4

389943R91

CAP

non-vented

1шт.

5

405663R1

TUBE ASSY, fuel tank outlet

1шт.

6

383622R1

CLIP

fuel tank vent hose

2шт.

7

169627H1

NIPPLE, LUBE

FITTING, fuel tank vent

1шт.

8

405671R1

HOSE ASSY.

HOSE, fuel tank vent

1шт.

9

405665R1

SHROUD ASSY, fuel tank

1шт.

10

405669R1

SHIELD, fuel tank front

1шт.

120377

NUT,3/8" - 16, Gr 5

2шт.

180118

BOLT,Hex, 3/8" - 16 x 5/8", Gr 5

SCREW, 3/8-16 x 5/8 znc hex-hd cap

5шт.

120394

WASHER,3/8", SAE

WASHER, 13/32 x 13/16 x .051 C-Z

5шт.

11

405670R2

COVER, upper RH platform support

1шт.

180014

SCREW,Hex, 1/4" - 20 x 3/8", Gr 5, Full Thd

1/4-20 x 3/8 znd hex-hd cap

4шт.

12

405664R1

PIPE ASSY, Serial Range: tank-strainer

1шт.

13

894809R1

CONNECTOR, 1/8-27 x 5/8-18 inverted flared tube

1шт.

14

614421R91

FILTER

STRAINER ASSY, fuel, composed of (1) bail 98375R91, (1) bowl 614696R1, (1) element 614693R91, (1) gasket 614694R1, (1) gasket 614695R1

1шт.

14

614421R91GV

BOWL

Value, Fuel Strainer

1шт.

15

277413R1

ELBOW, 1/8-27 x 5/8-18 inverted flared tube

1шт.

16

405672R1

PIPE ASSY, Serial Range: strainer-pump

1шт.

17

894809R1

CONNECTOR, 1/8-27 x 5/8-18 inverted flared tube

1шт.

18

225810

ELBOW UNION

ELBOW, 1/8-27 90 deg inverted flared tube HV, series

1шт.

19

405673R1

PIPE ASSEMBLY, pump to return line

1шт.

20

405674R1

PIPE ASSY, upper fuel return

1шт.

21

405675R1

PIPE ASSY, front fuel return

1шт.

22

405676R1

PIPE ASSY, fuel overflow

1шт.

23

405677R1

PIPE ASSY, auxiliary tank return

1шт.

24

405678R1

VALVE

shut-off

1шт.

25

405679R1

PIPE ASSY, fuel, Serial Range: tank-filter

1шт.

26

NLS

NO LONGER SERVICED

CONNECTOR, 1/4-18 inverted flared tube

1шт.

27

444148

TEE,1/4"-18 NPTF Fem x 1/4"-18 NPTF Male Run

1/4-18 auto. pipe int, ext, int

1шт.

28

111334

DRAINCOCK/TAP SUPPLY

COCK, 1/4-18 drain

1шт.

29

405898R92

PUMP

ASSY, electric fuel

1шт.

120375

NUT,Hex, 1/4" - 20, Gr 5

2шт.

413-412

BOLT,Hex, 1/4" - 20 x 3/4", Gr 5

2шт.

492-11025

LOCK WASHER,1/4"

WASHER, LOCK, 1/4"

2шт.

120392

WASHER,1/4", SAE

9/32 x 5/8 x .051 C-Z flat

1шт.

30

362818R91

SWITCH

fuel pump

1шт.

31

59109D

SPACER, fuel pump switch

1шт.

32

127927

TEE,7/16"-24, Inv Flare, Fem, Brass

7/16-24 inverted flared tube two way HV, series

1шт.

33

442323

CONNECTOR, ELEC

CONNECTOR, 1/4-18 inverted flared tube HV, series

1шт.

34

445673

PIPE PLUG,Sq Hd, 3/8"-18 NPTF

PLUG, 3/8-18 sq-hd pipe drain

1шт.

35

FILTER ASSY, fuel, refer to fuel filter listing, section E of eng, 5 catalog

1шт.

36

TANK ASSY, fuel, refer to fuel tank, supports and piping listing, this section

1шт.

37

389911R91

CABLE ASSY, switch to cluster gauge hot terminal

1шт.

38

405687R1

CABLE ASSY, Serial Range: switch-pump

1шт.

39

384554R1

CLIP

switch to pump cable

2шт.

40

527702R1

SUPPORT, fuel tank shroud, includes screws and washer

1шт.

180122

BOLT,Hex, 3/8" - 16 x 1", Gr 5

3/8-16 x 1 znd hex-hd cap

1шт.

355258C1

SCREW, 1/2-13 x 10 znd hex-hd cap

6шт.

477589R1

WASHER

13/32 x 1-1/2 x 11 ga C-Z flat

1шт.

Выбрано товаров: 59