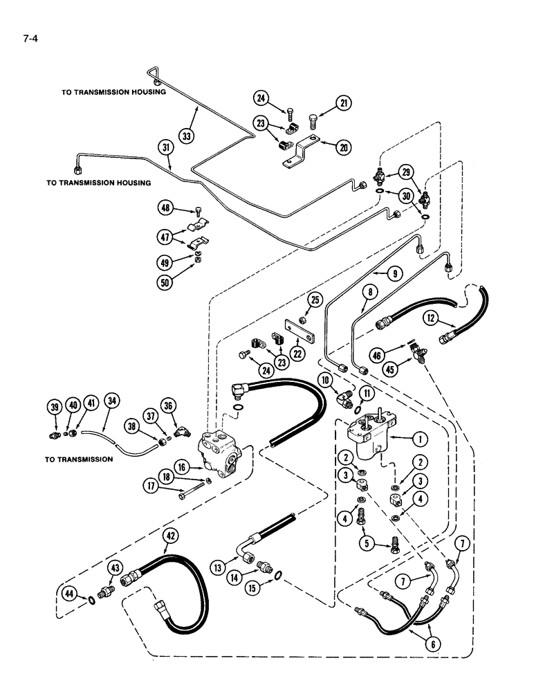
Запчасти Case IH 3594 (7-004) - BRAKE VALVES AND CIRCUITRY (07) - BRAKES

Схема запчастей Case IH 3594 - (7-004) - BRAKE VALVES AND CIRCUITRY (07) - BRAKES
38
8
7
42
39
25
43
49
2
48
16
9
50
22
4
47
6
37
20
40
24
29
14
21
1
10
15
2
4
44
46
45
12
30
5
7
31
13
41
24
3
33
18
17
23
11
3
23
36
34
FIT
1:1
100%

Артикул

Название

Примечание

Количество

REF

INSTRUCTION

VALVE brake, master power, See Figure 7-012

1шт.

2

L114099

WASHER,13.64mm ID x 21.21mm OD x 1.59mm Thk

GASKET inner, 1/2 inch copper

2шт.

3

A18531

FITTING

special

2шт.

4

51200242

SEAL,15.24mm ID x 20.64mm OD x 0.81mm Thk

outer, 19/32 inch copper

2шт.

5

48165H

BANJO BOLT

BOLT special

2шт.

6

A164950

HYDRAULIC HOSE,0.25" ID x 15.50", SAE 100R1 per SAE J517

- Brake master cylinder outlet 0.25" ID x 15.50", SAE 100R1 per SAE J517

2шт.

7

A164949

TUBE

brake master cylinder outlet

2шт.

8

A164955

TUBE ASSY.

TUBE brake, right front

1шт.

9

A164956

TUBE ASSY.

TUBE brake, left front

1шт.

10

218-5105

ELBOW,90 Degree Elbow, 9/16" - 18 Male JIC x 9/16" - 18 Male ORB

90 degree, 9/16-18 inch flare x adj O-ring boss, Includes Ref. 11

1шт.

11

237-6009

O-RING,0.208" ID x 0.348" OD x 0.07"

9-1, 90 Duro, .706" ID x .097" Thk

1шт.

12

A177850

HOSE,6.35 mm ID x 1016.00 mm, SAE 100R1

brake valve to master 6.35 mm ID x 1016.00 mm, SAE 100R1

1шт.

13

A177852

HOSE

drain, brake

1шт.

14

218-5359

HYD CONNECTOR,7/16"-20, 37 Degree x 3/4"-16, O-Ring

ADAPTER straight, 7/16-20 flare x 3/4-16 inch O-ring boss, Includes Ref. 15

1шт.

15

237-6004

O-RING,0.072" Thk x 0.351" ID, -904, Cl 6, 90 Duro

4-1, 90 Duro, .351" ID x .072" Thk

1шт.

16

REF

INSTRUCTION

BRAKE VALVE ASSEMBLY, See Figure 7-008 and 7-010

1шт.

17

113-252

BOLT,Hex, 3/8" - 16 x 3-3/4", Gr 5

2шт.

17

413-644

BOLT,Hex, 3/8" - 16 x 2-3/4", Gr 5

1шт.

18

92-11038

LOCK WASHER,3/8"

WASHER, LOCK, 3/8"

3шт.

20

A147791

CLAMP

BRACKET tube clamps

2шт.

21

13-1012

BOLT,Hex, 5/8" - 11 x 3/4", Gr 5, Full Thd

1шт.

22

A147193

BRACKET

SUPPORT brake tube clamp

1шт.

23

515-2363

CLAMP,M6.3, Insul, 3/8" Bolt

brake tube

4шт.

24

413-610

BOLT,Hex, 3/8" - 16 x 5/8", Gr 5

2шт.

25

131-634

SPRING NUT,J, Ret, 3/8"-16

2шт.

49836

CLAMP

sump tube, not shown

2шт.

29

218-5289

TEE,7/16" - 20 Male JIC x 7/16" - 20 Male JIC x 7/16" - 20 Male ORB

7/16-20 inch flare branch x flare x adj O-ring boss, Includes Ref. 30

2шт.

30

237-6004

O-RING,0.072" Thk x 0.351" ID, -904, Cl 6, 90 Duro

4-1, 90 Duro, .351" ID x .072" Thk

1шт.

31

A164957

TUBE ASSY.

TUBE brake, right rear

1шт.

33

A164958

TUBE ASSY.

TUBE brake, left rear

1шт.

34

A75811

TUBE

nylon, 34 inch, Order A167912 and, Serial Range: cut-length

1шт.

36

222-2641

ELBOW,90 Degree, 17/32"-24 x 1/4" NPT, Comp

90 degree, compresson, 3/8 tube OD x 1/5 PT, Includes Ref. 37 and 38

1шт.

37

222-2611

SLEEVE

flanged, 3/8 inch OD tube

1шт.

38

222-2601

NUT

NUT hex, 3/8 tube OD x 17/21-24 inch

1шт.

39

222-2626

FITTING,17/32"-24 x 1/4" NPT, Comp

ADAPTER compression, 3/8 tube OD x 1/4 inch PT, Includes Ref. 40 and 41

1шт.

40

222-2611

SLEEVE

flanged, 3/8 inch OD tube

1шт.

41

222-2601

NUT

NUT hex, 3/8 tube OD x 17/21-24 inch

1шт.

42

A166499

HOSE

brake valve to sump, Replaces R41737

1шт.

43

218-5059

HYD CONNECTOR,3/4"-16, 37 Degree x 3/4"-16, O-Ring

ADAPTER straight, 3/4-16 inch flare x O-ring boss, Incl. Ref 44

1шт.

44

237-6008

O-RING,0.087" Thk x 0.644" ID, -908, Cl 6, 90 Duro

8-1, 90 Duro, .644" ID x .087" Thk

1шт.

45

218-5242

TEE,3/4" - 16 Male JIC x 3/4" - 16 Male JIC x 3/4" - 16 Male ORB

3/4-16 inch flare branch x flare x adj O-ring boss, Includes Ref. 46

1шт.

46

237-6008

O-RING,0.087" Thk x 0.644" ID, -908, Cl 6, 90 Duro

8-1, 90 Duro, .644" ID x .087" Thk

1шт.

47

A176586

CLAMP

tube

2шт.

48

413-516

BOLT,Hex, 5/16" - 18 x 1", Gr 5

1шт.

49

92-11031

LOCK WASHER,5/16"

WASHER, LOCK, 5/16"

1шт.

Выбрано товаров: 45