Запчасти Case IH 930-SERIES (056) - INSTRUMENTS AND WIRING, (401) DIESEL ENGINE (04) - ELECTRICAL SYSTEMS

Схема запчастей Case IH 930-SERIES - (056) - INSTRUMENTS AND WIRING, (401) DIESEL ENGINE (04) - ELECTRICAL SYSTEMS
9
30
13
25
31
37
8
4
36
12
32
43
59
35
33
40
32
14
56
57
20
47
55
22
1
15
30
20
30
7
49
6
34
46
3
11
34
2
5
52
21
42
20
10
7
23
58
53
24
33
45
31
54
41
48
44
FIT
1:1
100%

Артикул

Название

Примечание

Количество

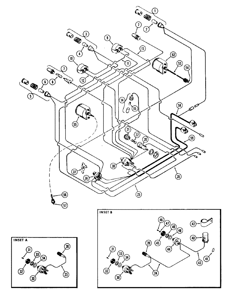
1

A24085

LAMP

ASSY. - generator warning, Includes Ref: 2

1шт.

2

A24354

BULB

- warning lamp

1шт.

3

A24083

LAMP

ASSY. - fuel pressure warning, Includes Ref: 4

1шт.

4

A24354

BULB

- warning lamp

1шт.

5

A24084

LAMP

ASSY. - oil pressure warning, Includes Ref: 6

1шт.

6

A24354

BULB

- warning lamp

1шт.

7

A24087

LAMP BASE

LAMP ASSY. - instrumental panel, Includes Ref: 8

2шт.

8

A22349

BULB

- panel lamp

1шт.

9

A57890

GAUGE

ASSY. - eng. temperature (Order A24080) (color band type) (used w/A13795 sender)

1шт.

9

A24080

GAUGE

ASSY. - eng. temperature (Order A57890) (number type)(used w/A21462 sender)

1шт.

10

A24079

GAUGE ASSY.

- fuel

1шт.

11

A11783

ELECTRICAL WIRE

WIRE - fuel gauge to temp. gauge (13" long) (blue)

1шт.

12

A24077

WIRE - fuel gauge to connector (13" long) (blue)

1шт.

13

A24078

ELECTRICAL WIRE

WIRE - temp. gauge to ign. switch (15" long) (green)

1шт.

14

A24086

LAMP

ASSY. - gear shift indicator, Includes Ref: 15

1шт.

15

A22349

BULB

- indicator lamp

1шт.

20

A22874

HOLDER

ASSY. - fuse, Includes Ref: 21

1шт.

21

A10958

CAP

- fuse holder

1шт.

22

223-20

FUSE,20 Amp, Type SFE

- (20 amp.)

1шт.

23

A22875

ELECTRICAL WIRE

WIRE - fuse holder to light switch (4" long) (used w/out flasher lamp) (see inset A)

1шт.

24

A34865

WIRE - flashing switch to fuse holder & light switch (used w/flasher lamp) (see inset B)

1шт.

25

A22876

ELECTRICAL WIRE

WIRE - fuse holder to ign switch (8-1/2" long) (red)

1шт.

30

A20620

SWITCH

ASSY. - light, Includes Ref: 31 - 34

1шт.

31

A20468

SCREW,Spcl, #8 - 32 x 5/16"

- knob, switch

1шт.

32

A20465

KNOB

- light switch

1шт.

33

A20467

NUT

- switch retaining

1шт.

34

193-63

LOCK WASHER,Int Tooth, 5/8"

WASHER - (5/8" int. skpf.)

1шт.

35

A32152

WIRE - light switch to connector (14" long) (red)

1шт.

36

A24510

SWITCH

ASSY - ignition, w/keys (Diesel) Includes Ref: 37

1шт.

37

A24509

KEY

- ignition (Set of 2)

1шт.

40

A34867

FLASHER UNIT

FLASHER - (12 volt)

1шт.

41

A34862

KIT

ADAPTER KIT - flasher by-pass (required for steady light)

1шт.

42

A34868

CLAMP

BRACKET - flasher mounting

1шт.

43

A34861

WIRE - flasher to switch (8" long)

1шт.

44

A34866

SWITCH

- flasher light

1шт.

45

A20465

KNOB

- flasher switch

1шт.

46

A20468

SCREW,Spcl, #8 - 32 x 5/16"

- knob retaining

1шт.

47

192-16

LOCK WASHER,Helical Spring, #8, 0.17" ID, CST, ZND

Washer, Lock, , Knob screw #8

1шт.

48

193-63

LOCK WASHER,Int Tooth, 5/8"

WASHER - switch ret. (5/8" int. skpf.)

1шт.

49

A20467

NUT

- switch retaining

1шт.

52

A32146

TACHOMETER

SPEEDOMETER ASSY. - tractor

1шт.

53

A33299

CABLE

ASSY. - speedometer (Flexible), Order With Ref 54 to Service the Unit.

1шт.

54

A24523

KIT

SHAFT - flexible cable

1шт.

55

A57179

TACHOMETER

ASSY. - (Replaces A32143)

1шт.

56

A24101

CABLE

ASSY. - tachometer (Flexible), Includes Ref: 57

1шт.

57

A24523

KIT

SHAFT - tachometer cable (Flexible)

1шт.

58

A24076

PLUG

HARNESS ASSY. - (Red Plug)

1шт.

59

A21613

HARNESS

ASSY. - (Black plug) (used w/out cab)

1шт.

59

A21613

HARNESS

ASSY. - (Black plug) (used w/cab) (1st used trac. ser. no. 8347842)

1шт.

59

A57812

HARNESS ASSY. - (Black plug) (used w/cab) (used prior to trac. ser. no. 8347842)

1шт.

Выбрано товаров: 50