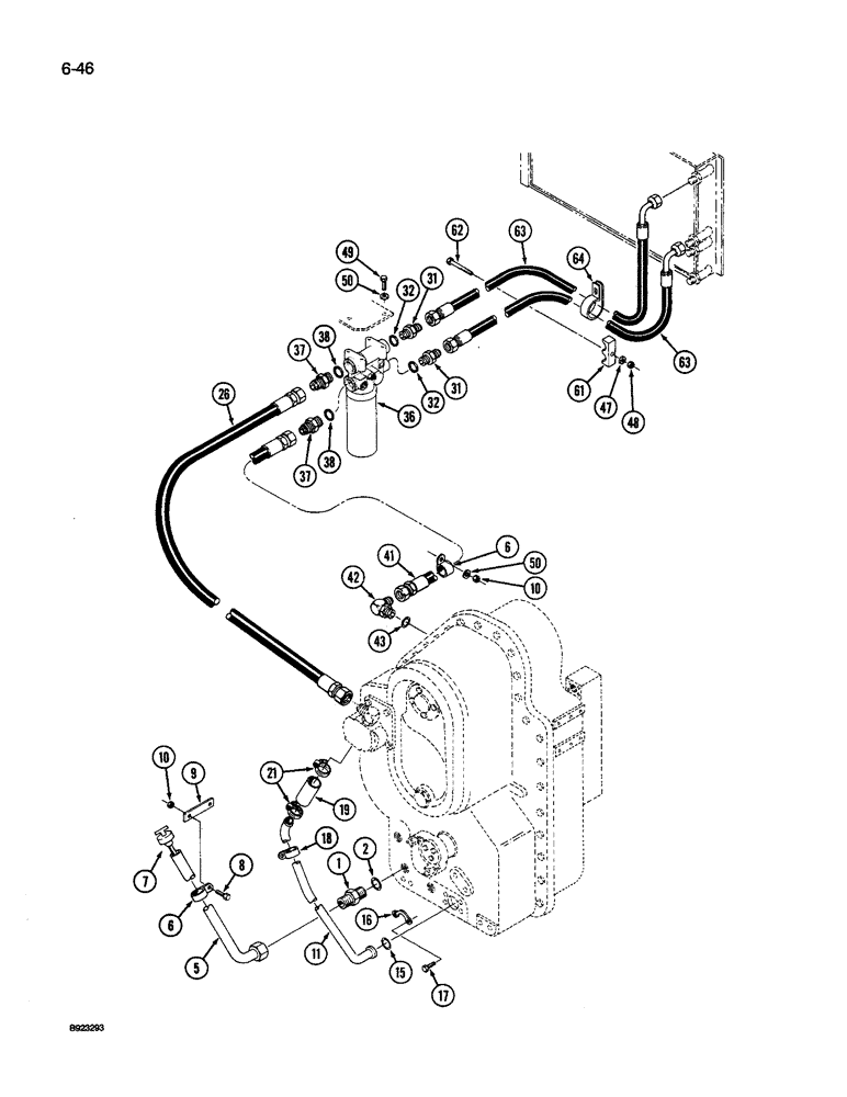
Запчасти Case IH 9250 (6-046) - TRANSMISSION LUBERICATION, TRANSMISSION TO OIL COOLER, P.I.N. JCB0028400 AND AFTER (06) - POWER TRAIN

Схема запчастей Case IH 9250 - (6-046) - TRANSMISSION LUBERICATION, TRANSMISSION TO OIL COOLER, P.I.N. JCB0028400 AND AFTER (06) - POWER TRAIN
38
18
10
47
15
6
7
63
11
41
50
63
64
36
43
8
31
16
42
48
17
5
31
38
32
37
21
50
1
19
37
10
62
32
26
6
2
9
49
61
FIT
1:1
100%

Артикул

Название

Примечание

Количество

1

218-5072

HYD CONNECTOR,1-5/8" - 12 Male JIC x 1-5/8" - 12 Male ORB

ADAPTER - straight, 1-5/8-12 inch flare x O-ring boss, Includes: Ref. 2

1шт.

2

237-6020

O-RING,0.118" Thk x 1.475" ID, -920, Cl 6, 90 Duro

20-1, 90 Duro, 1.475" ID x .118" Thk

1шт.

5

90-7023T1

TUBE,1.25" OD x 24.15" L

- dipstick (Replaces 90-6545T1)

1шт.

6

31-1348

CLAMP

- tube and hose

1шт.

7

90-6546T1

DIPSTICK

- oil check

1шт.

8

426-612

BOLT,Hex, 3/8" - 16 x 3/4", Gr 8

- hex, 3/8 NC x 3/4 inch, grade 8

5шт.

9

90-6588T1

SUPPORT

BRACKET - support, clamp mounting

1шт.

10

425-106

NUT,3/8"-16, Cl 5

2шт.

11

90-7064T1

TUBE,1.5" OD

- transmission to pump (Without PTO system)

1шт.

11

90-7063T1

TUBE,1.5" OD

- transmission to pump (With PTO system)

1шт.

15

31-1925

O-RING,0.139" Thk x 1.484" ID, -222, Cl 6, 90 Duro

- 1-1/2 x 9/64 inch

1шт.

16

31-1910

COUPLING FLANGE

FLANGE - split, clamp halves

2шт.

17

426-624

BOLT,Hex, 3/8" - 16 x 1-1/2", Gr 8

- hex, 3/8 NC x 1-1/2 inch, grade 8

4шт.

18

31-1349

MOUNTING CLIP

CLAMP - tube

2шт.

19

1-4571

HOSE

- suction, 1-1/2 ID x 4 inch (Order hose 1-4482T1 and, Serial Range: cut-length)

1шт.

21

31-1283

MOUNTING CLIP

CLAMP - hose, 1-1/4 to 2-5/8 inch

2шт.

26

31-2911

HOSE

-, Serial Range: pump-tube

1шт.

31

218-5064

HYD CONNECTOR,1-1/16" - 12 Male JIC x 1-1/16" - 12 Male ORB

ADAPTER - straight, 1-1/16-12 inch flare x O-ring boss, Incl. Ref. 32

1шт.

32

237-6012

O-RING,0.116" Thk x 0.924" ID, -912, Cl 6, 90 Duro

12-1, 90 Duro, .924 ID x .116" Thk

1шт.

36

50-3494T91

FILTER, ENGINE OIL

FILTER ASSEMBLY - hydraulic, See Figure 8-042

1шт.

37

218-5069

HYD CONNECTOR,1-5/16" - 12 Male JIC x 1-5/16" - 12 Male ORB

Adapter - straight, 1-5/16-12 inch flare x O-ring boss, Incl. Ref. 38

1шт.

38

237-6016

O-RING,0.116" Thk x 1.171" ID, -916, Cl 6, 90 Duro

16-1, 90 Duro, 1.171" ID x .118" Thk

1шт.

41

31-3001

HOSE

-, Serial Range: filter-transmission

1шт.

42

218-5110

ELBOW,90 Degree Elbow, 1-5/16" - 12 Male JIC x 1-5/16" - 12 Male ORB

90º, 1-5/16-12 inch flare x adj O-ring boss, Incl. Ref. 43

1шт.

43

237-6016

O-RING,0.116" Thk x 1.171" ID, -916, Cl 6, 90 Duro

16-1, 90 Duro, 1.171" ID x .118" Thk

1шт.

47

495-11034

WASHER,5/16", SAE

5/16" SAE (flat, 11/32 x 11/16 x 1/16")

1шт.

48

425-105

NUT,5/16"-18, G5

- hex, 5/16 inch NC

3шт.

49

426-616

BOLT,Hex, 3/8" - 16 x 1", Gr 8

2шт.

50

495-11041

WASHER,0.406" ID x 0.812" OD x 0.065" W

(Flat, 13/32 x 13/16 x 1/16") 3/8", SAE

3шт.

61

50-2534T1

CLAMP

- hose, split halve

1шт.

62

426-560

BOLT,Hex, 5/16" - 18 x 3-3/4", Gr 8

- hex, 5/16 NC x 3-3/4 inch, grade 8

1шт.

63

31-2985

HOSE

- filter to oil cooler

2шт.

64

31-1411

CLAMP

- retaining

1шт.

50-2533T1

PLATE

COVER - clamp (Not Shown)

1шт.

50-2965T1

HOSE CLAMP

CLAMP - tube, split, halves (Not Shown)

1шт.

50-2668T1

PLATE

- cover (Not Shown)

1шт.

Выбрано товаров: 36