Запчасти Case IH PT225 (02-25) - FRAME ELECTRICAL (06) - ELECTRICAL

Схема запчастей Case IH PT225 - (02-25) - FRAME ELECTRICAL (06) - ELECTRICAL
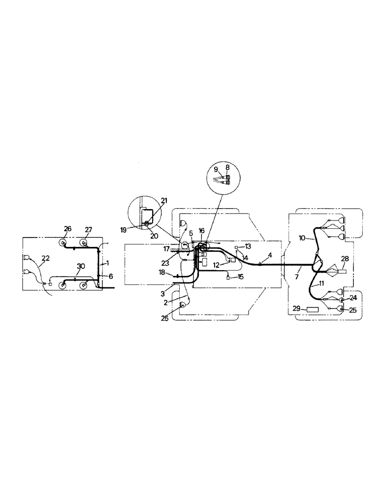
25
1
6
9
8
19
15
28
11
17
21
30
14
4
18
23
5
2
16
7
22
3
25
10
27
29
20
26
24
12
13
FIT
1:1
100%

Артикул

Название

Примечание

Количество

1

22-750

HARNESS

WIRE HARNESS, head lights

1шт.

2

1-5508

HARNESS

WIRE HARNESS, front fender lights

1шт.

3

1-4846

HARNESS

WIRE HARNESS, front frame (included ref. 8 & 9) (D)

1шт.

4

22-631

CLIP

CLAMP

1шт.

5

22-646

CLAMP

(mounting hardware listed below)

1шт.

280129

NUT,1/4"-20

1/4 UNC

1шт.

19-2

BOLT,Hex, 1/4" - 20 x 1", Gr 5

CAPSCREW, 1/4 x 1 UNC

1шт.

6

32-69

CLAMP

WIRE HARNESS, rear frame (includes ref. 8 & 9)

1шт.

8

22-779

PLUG

2шт.

Opposite end plug P/N 22-780

1шт.

1-1633

POWER SOCKET,Female, 14 - 16

FEMALE TERMINAL (14-16 ga.)

1шт.

1-4149

TERMINAL CONNECTOR,8 - 10

FEMALE TERMINAL (8-10 ga.)

1шт.

9

22-781

CLAMP

plug connector

2шт.

10

22-751

HARNESS

WIRE HARNESS, rear lights (right)

1шт.

11

22-822

HARNESS

WIRE HARNESS, rear lights (left)

1шт.

12

22-228

SWITCH

neutral start (PT models only)

1шт.

1-4199

SWITCH

neutral start

1шт.

1-4198

GASKET

neurtral start (used with p/n 01-4199 only)

1шт.

13

22-682

SWITCH

transmission temperature (PT models)

1шт.

47-4181

IGNITION SWITCH

SWITCH, transmission temperature (PTA models)

1шт.

14

31-178

BUSHING

REDUCER (PTA models only)

1шт.

15

22-680

SWITCH

transmission pressure

1шт.

16

1-1211

STRAP

ASSEMBLY -, Serial Range: frame-cab

1шт.

17

1-1209

STRAP

ASSEMBLY - frame to engine (see fig., Serial Range: 2-1-2-6)

1шт.

18

WIRE HARNESS, engine (see fig., Serial Range: 2-1-2-6)

1шт.

19

19-243

LOCK WASHER,Ext Tooth, 3/8"

WASHER, 3/8

1шт.

20

19-17

BOLT,Hex, 3/8" - 16 x 1", Gr 5, Full Thd

CAPSCREW, 3/8 x 1 UNC

1шт.

21

19-78

SPECIAL NUT,3/8"-16, G5

3/8 UNC

1шт.

22

1-1417

ELECTRICAL WIRE

WIRE ASSEMBLY, horn

1шт.

23

22-637

CLAMP

(PT 225, PT 250 & PT 270)

4шт.

22-631

CLIP

CLAMP (PTA 296, PTA 297 & PT 350)

1шт.

24

22-668

LIGHT

TAIL LIGHT (see fig. 2-28 for service breakdown)

2шт.

25

22-655

LIGHT

FIELD LIGHT (see fig. 2-28 for service breakdown)

6шт.

26

22-657

LIGHT ASSY.

LAMP ASSEMBLY (hi-lo) (see fig. 2-28 for service breakdown)

2шт.

27

22-661

LAMP

ASSEMBLY (lo) (see fig. 2-28 for service breakdown)

2шт.

28

22-789

SOCKET

IMPEMENT SOCKET (mounting items listed below)

1шт.

22-790

COVER

BOOT

1шт.

1-4819

BRACKET

1шт.

19-7

BOLT,Hex, 5/16" - 18 x 1", Gr 5

CAPSCREW, 5/16 x 1 UNC

2шт.

19-116

LOCK WASHER,5/16"

5/16"

2шт.

19-106

WASHER,5/16", SAE

5/16

2шт.

19-77

NUT,5/16"-18, G5

5/16 UNC

2шт.

19-675

BOLT,Hex, 5/8" - 11 x 1 1/4", Gr 5

CAPSCREW, 5/8 x 1-1/4 UNC

1шт.

19-120

LOCK WASHER,5/8"

5/8"

1шт.

22-1143

PLUG

OPTIONAL MATING PLUG FOR IMPLEMENT SOCKET

1шт.

29

2-2956T1

ALARM, back-up (PTA models only) (mounting items listed below)

1шт.

191249

BOLT,Hex, 3/8" - 16 x 3 3/4", Gr 5

CAPSCREW, 3/8 x 3-3/4 UNC

2шт.

232-4136

LOCK NUT,3/8"-16, GC

3/8 UNC

2шт.

2-1765T1

WIRE HARNESS, back-up (not shown)

1шт.

30

1-1419

ELECTRICAL WIRE

WIRE ASSEMBLY, horn

1шт.

Выбрано товаров: 50