Запчасти Case IH STEIGER (02-13) - FRAME ELECTRICAL (06) - ELECTRICAL

Схема запчастей Case IH STEIGER - (02-13) - FRAME ELECTRICAL (06) - ELECTRICAL
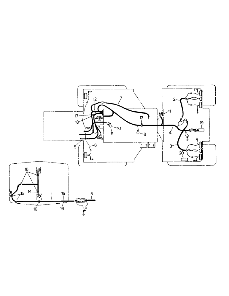
10
8
16
20
11
2
15
9
15
12
16
6
14
4
19
18
5
17
7
5
15
3
13
1
FIT
1:1
100%

Артикул

Название

Примечание

Количество

1

20-1866T1

HARNESS

Headlamp Wire Harness

1шт.

2

22-751

HARNESS

Light Wire Harness (Right)

1шт.

3

22-822

HARNESS

Light Wire Harness (Left)

1шт.

4

20-1427T2

HARNESS

Rear Frame Wire Harness

1шт.

5

1-8028T2

HARNESS

Front Frame Wire Harness

1шт.

6

1-5508

HARNESS

Field Lights Wire Harness

1шт.

7

2-1638

HARNESS

Neutral Start Wire Harness (To Tilt Console)

1шт.

8

22-680

SWITCH

Pressure Switch (Transfer Case) (20-1642T1)

1шт.

Superseded, old P/N is not used any longer; the new P/N is to be used in ALL cases. Old P/N should be removed from existing inventory. It is recommended that the old part not be used under any circumstances.

1шт.

9

47-4181

IGNITION SWITCH

Temp Switch (Trans)

1шт.

10

31-178

BUSHING

Adapter (for Ref. 9)

1шт.

11

Fuel Level Sender (Fig. 6-4)

1шт.

12

22-646

CLAMP

1шт.

13

32-69

CLAMP

1шт.

14

276-1478

SELF-TAP SCREW,Hex Hd, 1/4" x 1/2"

Tapping Screw

3шт.

15

22-635

MOUNTING CLIP

Clip

7шт.

16

19-76

NUT,1/4"-20, G5

4шт.

17

280129

NUT,1/4"-20

1шт.

18

19-2

BOLT,Hex, 1/4" - 20 x 1", Gr 5

Capscrew

1шт.

19

22-789

SOCKET

Implement Socket (mt items listed below)

1шт.

22-790

COVER

Boot

1шт.

1-4819

BRACKET

(Horizontal Mt)

1шт.

22-791

Bracket (Vertical Mt)

1шт.

19-7

BOLT,Hex, 5/16" - 18 x 1", Gr 5

Capscrew

2шт.

19-116

LOCK WASHER,5/16"

5/16"

2шт.

19-106

WASHER,5/16", SAE

2шт.

19-675

BOLT,Hex, 5/8" - 11 x 1 1/4", Gr 5

Capscrew

2шт.

19-120

LOCK WASHER,5/8"

5/8"

1шт.

19-605

LOCK WASHER,Ext Tooth, 5/16"

1шт.

22-1143

PLUG

Mating Plug (for implement socket) (optional)

1шт.

20

2-2956T1

Back-Up Alarm (optional) (mt items listed below)

1шт.

191249

BOLT,Hex, 3/8" - 16 x 3 3/4", Gr 5

Capscrew

2шт.

232-4136

LOCK NUT,3/8"-16, GC

2шт.

2-1765T1

Back-Up Wire Harness (note shown)

1шт.

Выбрано товаров: 0