Запчасти Case IH STEIGER 470 (33.202.BT) - BRAKE LINE (33) - BRAKES & CONTROLS

Схема запчастей Case IH STEIGER 470 - (33.202.BT) - BRAKE LINE (33) - BRAKES & CONTROLS
21
6
23
19
8
3
10
20
22
22
21
7
15
2
25
15
18
11
14
24
7
9
15
4
33.202.cm
8
13
17
5
16
12
6
9
1
16
21
17
FIT
1:1
100%

Артикул

Название

Примечание

Количество

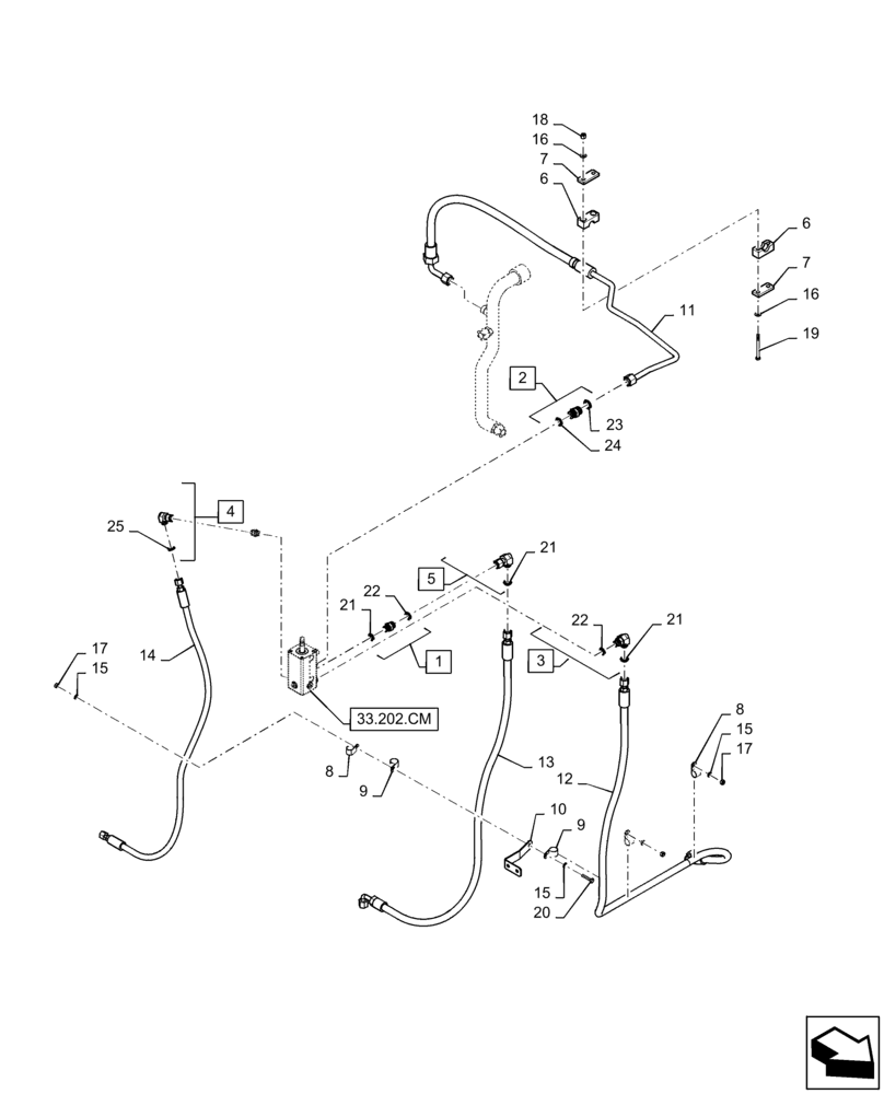
1

700-102

HYD CONNECTOR,13/16" - 16 Male ORFS x M18 x 1.5 Male ORB

Incl 21 - 22

1шт.

2

700-103

HYD CONNECTOR,1" - 14 Male ORFS x M22 x 1.5 Male ORB

Incl 23 - 24

1шт.

3

700-305

ELBOW,90 Degree Elbow, 13/16" - 16 Male ORFS x M18 x 1.5 Male ORB

Incl 21 - 22

1шт.

4

701-319

ELBOW,90° Elbow, 11/16" - 16 Male ORFS x 11/16" - 16 Female ORFS

Incl 25

1шт.

5

701-320

ELBOW,90 Degree Elbow, 13/16" - 16 Male ORFS x 13/16" - 16 Female ORFS

Incl 21

1шт.

6

84341623

CLAMP,16mm ID

Tube Clamp

1шт.

7

367658A1

PLATE

Clamp Cover

2шт.

8

515-23206

CLAMP,13/16", Insul, 3/8" Bolt

3шт.

9

515-23238

CLAMP,15/16", Insul, 3/8" Bolt

2шт.

10

84376589

BRACKET

Brake Hose Support

1шт.

11

47438800

HYD TUBE

Brake Drain

1шт.

12

84474260

HOSE ASSY.,12.7mm ID x 1721mm L, SAE 100R17

Brake Supply

1шт.

13

84474259

HOSE ASSY.,12.7mm ID x 1391mm L, SAE 100R17

Brake System Supply

1шт.

14

84376582

HOSE ASSY.,9.53mm ID x 1162mm L, SAE 100R17

Brake Load Sense

1шт.

15

895-11008

WASHER,9mm ID x 16mm OD x 1.6mm Thk

6шт.

16

895-15008

WASHER,9mm ID x 20mm OD x 1.6mm Thk

4шт.

17

829-1408

NUT,Hex, M8 x 1.25, Cl 10.9

5шт.

18

832-10408

NUT,M8 x 1.25, Cl 8.8

2шт.

19

827-8090

BOLT,Hex, M8 x 1.25 x 90mm, Cl 10.9

2шт.

20

627-8035

BOLT,Hex, M8 x 1.25 x 35mm, Cl 10.9, Full Thd

1шт.

21

9992298

O-RING,0.07" Thk x 0.489" ID, -14, Cl 6, 90 Duro

3шт.

22

86598101

O-RING,2.2mm Thk x 15.3mm ID, Cl 6, 90 Duro

2шт.

23

9992069

O-RING,0.07" Thk x 0.614" ID, -16, Cl 6, 90 Duro

1шт.

24

86598102

O-RING,2.2mm Thk x 19.3mm ID, Cl 6, 90 Duro

1шт.

25

9993141

O-RING,0.07" Thk x 0.364" ID, -12, Cl 6, 90 Duro

1шт.

Выбрано товаров: 25