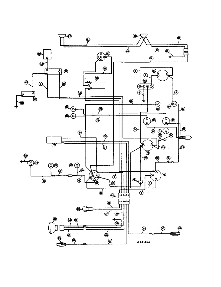
Запчасти Case IH 2300 (3-10) - ELECTRICAL, ELECTRICAL SYSTEM, PETROL, U.S.A. AND CANADIAN MARKET (06) - ELECTRICAL SYSTEMS

Схема запчастей Case IH 2300 - (3-10) - ELECTRICAL, ELECTRICAL SYSTEM, PETROL, U.S.A. AND CANADIAN MARKET (06) - ELECTRICAL SYSTEMS
FIT
1:1
100%

Артикул

Название

Примечание

Количество

3112768R92

HARNESS

main cable comprising:

1шт.

1

NSS

NOT SOLD SEPARAT

CABLE, ammeter - term. to key switch term. 1, (brown/blue)

1шт.

2

NSS

NOT SOLD SEPARAT

CABLE, starter solenoid to ammeter + term (red)

1шт.

3

NSS

NOT SOLD SEPARAT

CABLE, rear connections to key switch term. 2, (red/black)

1шт.

4

NSS

NOT SOLD SEPARAT

CABLE, generator warning light to generator 'D' term. (brown/yellow)

1шт.

5

NSS

NOT SOLD SEPARAT

CABLE, regulator 'A' to ammeter - term. (brown/white)

1шт.

6

NSS

NOT SOLD SEPARAT

CABLE, regulator 'D' to generator 'D' (brown/yellow)

1шт.

7

NSS

NOT SOLD SEPARAT

CABLE, regulator 'F' to generator 'F' (brown/green)

1шт.

8

NSS

NOT SOLD SEPARAT

CABLE, regulator 'E' to earth (black)

1шт.

9

NSS

NOT SOLD SEPARAT

CABLE, light switch term. 'TL' to rear conns. '3' (red)

1шт.

10

NSS

NOT SOLD SEPARAT

CABLE, light switch term. 'RL' t rear conns. (red/white)

1шт.

11

NSS

NOT SOLD SEPARAT

CABLE, splice to ferrule to heat indicator term. 'B' (green)

1шт.

12

NSS

NOT SOLD SEPARAT

CABLE, key switch term. '3' to ignition coil term. S.W. (white)

1шт.

13

NSS

NOT SOLD SEPARAT

CABLE, generator warning light to splice ferrule (green)

1шт.

14

NSS

NOT SOLD SEPARAT

CABLE, light switch term. 'HL' to 2 way connector lamp (blue/red)

1шт.

15

NSS

NOT SOLD SEPARAT

CABLE, 2 way conn. headlamp to earth (black)

1шт.

16

NSS

NOT SOLD SEPARAT

Not used

1шт.

17

NSS

NOT SOLD SEPARAT

Not used

1шт.

18

NSS

NOT SOLD SEPARAT

CABLE, light switch term. 'INST' to panel light conn. (red/blue)

1шт.

19

NSS

NOT SOLD SEPARAT

CABLE, light switch term. 'B' to aux. fuse (purple)

1шт.

20

NSS

NOT SOLD SEPARAT

CABLE, panel light holder no. 2 to panel light conn. (red/blue)

1шт.

21

NSS

NOT SOLD SEPARAT

CABLE, panel light holder no. 1, to panel light conn. (red/blue)

1шт.

22

NSS

NOT SOLD SEPARAT

CABLE, aux fuse supply to ammeter - term. (brown/blue)

1шт.

23

NSS

NOT SOLD SEPARAT

CABLE, fuel gauge term. 'T'to transmitter (green/black)

1шт.

24

NSS

NOT SOLD SEPARAT

CABLE, fuel gauge term. 'B' to splice ferrule (green)

1шт.

25

NSS

NOT SOLD SEPARAT

CABLE, heat indicator term. 'T' to transmitter (green/blue)

1шт.

26

NSS

NOT SOLD SEPARAT

CABLE, light switch term. 'HL' to headlamp warning light (blue/red)

1шт.

27

NSS

NOT SOLD SEPARAT

CABLE, flasher unit to rear conns. '5' (brown)

1шт.

28

NSS

NOT SOLD SEPARAT

CABLE, rear conns. '2' to starter solenoid (white/red)

1шт.

29

NSS

NOT SOLD SEPARAT

CABLE, line fuse to splice ferrule (green)

1шт.

30

NSS

NOT SOLD SEPARAT

CABLE, line fuse to key switch term. '3' (white)

1шт.

31

NSS

NOT SOLD SEPARAT

CABLE, flasher unit to light switch term. 'TL' (red)

1шт.

32

NSS

NOT SOLD SEPARAT

CABLE, flasher unit to rear conns. '6' (brown)

1шт.

NSS

NOT SOLD SEPARAT

Ref. nos. 33 to 35 not used

1шт.

3112761R91

HARNESS

rear cable, comprising:

1шт.

36

NSS

NOT SOLD SEPARAT

CABLE, safety start switch to rear connections '1' (red/black)

1шт.

37

NSS

NOT SOLD SEPARAT

CABLE, safety start switch to rear connections '2' (white/red)

1шт.

38

NSS

NOT SOLD SEPARAT

CABLE, rer conns. '3' to LH fender conns. (red)

1шт.

39

NSS

NOT SOLD SEPARAT

CABLE, LH fender conns. to earth (black)

1шт.

40

NSS

NOT SOLD SEPARAT

CABLE, rear connections '4' to LH fender conns. (red/white)

1шт.

41

NSS

NOT SOLD SEPARAT

CABLE, rear connections '6' to R.H. fender conns. (brown)

1шт.

42

NSS

NOT SOLD SEPARAT

CABLE, rear conns. '5' to LH fender conns. (brown)

1шт.

3112762R91

HARNESS

plough lamp comprising:

1шт.

43

NSS

NOT SOLD SEPARAT

CABLE, LH fender conns. to combination light adaptor (black)

1шт.

44

NSS

NOT SOLD SEPARAT

CABLE, LH fender conns. to combination light adaptor (red)

1шт.

45

NSS

NOT SOLD SEPARAT

CABLE, LH fender conns. to combination light adaptor (red/white)

1шт.

NSS

NOT SOLD SEPARAT

CABLE, assy., flasher lamp comprising:

1шт.

46

NSS

NOT SOLD SEPARAT

CABLE, L.H. flasher lamp to connector (black)

1шт.

47

NSS

NOT SOLD SEPARAT

CABLE, R.H. flasher lamp to connector (black)

1шт.

48

3112767R91

CABLE

starter solenoid to starter terminal (PVC sheath)

1шт.

49

3112766R91

CABLE

battery '+' to starter solenoid (PVC sheath)

1шт.

50

3112763R91

CABLE

battery to earth (PVC sheath)

1шт.

NSS

NOT SOLD SEPARAT

CABLE, assy., tractormeter light comprising:

1шт.

51

NSS

NOT SOLD SEPARAT

CABLE, tractormeter light to connector (red)

1шт.

52

NSS

NOT SOLD SEPARAT

CABLE, tractormeter light to earth (black)

1шт.

NSS

NOT SOLD SEPARAT

CABLE, assy., cigar lighter comprising:

1шт.

53

NSS

NOT SOLD SEPARAT

CABLE, ammeter + term. to in-line fuse (white/green)

1шт.

54

NSS

NOT SOLD SEPARAT

CABLE, cigar lighter to in-line fuse (white/green)

1шт.

55

NSS

NOT SOLD SEPARAT

CABLE, distributor to ignition coil term. 'CB' (white/black)

1шт.

56

NSS

NOT SOLD SEPARAT

Not used

1шт.

57

NSS

NOT SOLD SEPARAT

Not used

1шт.

58

NSS

NOT SOLD SEPARAT

Not used

1шт.

59

NSS

NOT SOLD SEPARAT

Not used

1шт.

3114825R91

HARNESS

headlamp cable comprising:

1шт.

60

NSS

NOT SOLD SEPARAT

CABLE, 2 way connector to R.H. headlamp feed (blue/red)

1шт.

61

NSS

NOT SOLD SEPARAT

CABLE, R.H. headlamp earth to 2 way connector (black)

1шт.

62

NSS

NOT SOLD SEPARAT

CABLE, R.H. headlamp feed to L.H. headlamp feed (blue/red)

1шт.

63

NSS

NOT SOLD SEPARAT

CABLE, R.H. headlamp earth to L.H. headlamp earth (black)

1шт.

64

NSS

NOT SOLD SEPARAT

GENERATOR (see detail list)

1шт.

65

NSS

NOT SOLD SEPARAT

TRANSMITTER, heat indicator

1шт.

See electrical instruments

1шт.

66

NSS

NOT SOLD SEPARAT

TRANSMITTER, fuel

1шт.

See electrical instruments

1шт.

67

NSS

NOT SOLD SEPARAT

LIGHT, headlamp warning

1шт.

See electrical instruments

1шт.

3041099R1

LAMP

BULB, 12v, 2.2w

1шт.

68

NSS

NOT SOLD SEPARAT

LIGHT, generator warning

1шт.

See electrical instruments

1шт.

3041099R1

LAMP

BULB, 12v, 2.2w

1шт.

69

NSS

NOT SOLD SEPARAT

GAUGE, fuel

1шт.

See electrical instruments

1шт.

70

NSS

NOT SOLD SEPARAT

INDICATOR, heat

1шт.

See electrical instruments

1шт.

71

NSS

NOT SOLD SEPARAT

LIGHTER, cigar

1шт.

72

NSS

NOT SOLD SEPARAT

FUSE, in-line

1шт.

73

NSS

NOT SOLD SEPARAT

AMMETER

1шт.

See electrical instruments

1шт.

74

3115813R1

FUSE

in-line 35 amp

1шт.

75

NSS

NOT SOLD SEPARAT

SWITCH, key

1шт.

See electrical instruments

1шт.

76

NSS

NOT SOLD SEPARAT

FUSE, aux.

1шт.

77

NSS

NOT SOLD SEPARAT

UNIT, flasher

1шт.

See electrical instruments

1шт.

78

NSS

NOT SOLD SEPARAT

LIGHT, tractormeter

1шт.

79

NSS

NOT SOLD SEPARAT

LIGHT, panel no. 1

1шт.

705757R1

BULB

12v, 5w, optional

1шт.

751467R1

BULB

12v, 5w, optional

1шт.

80

NSS

NOT SOLD SEPARAT

LIGHT, panel no. 2

1шт.

705757R91

LAMP

BULB, 12v, 5w, optional

1шт.

751467R91

BULB, 12v, 5w, optional

1шт.

81

NSS

NOT SOLD SEPARAT

SWITCH, light

1шт.

82

NSS

NOT SOLD SEPARAT

CONNECTOR, 6 way

1шт.

83

NSS

NOT SOLD SEPARAT

SWITCH, safety start

1шт.

84

NSS

NOT SOLD SEPARAT

LAMP, plough & tail (see sealed beam combination tail and rear lamp)

1шт.

85

NSS

NOT SOLD SEPARAT

LAMP, flasher LH (See flasher light)

1шт.

86

NSS

NOT SOLD SEPARAT

LAMP, flasher R.H. (See flasher light)

1шт.

87

NSS

NOT SOLD SEPARAT

HEADLAMP, L.H. (See detail list)

1шт.

88

NSS

NOT SOLD SEPARAT

HEADLAMP, R.H. (See detail list)

1шт.

89

NSS

NOT SOLD SEPARAT

MOTOR, starter (See detail list)

1шт.

90

NSS

NOT SOLD SEPARAT

BATTERY

1шт.

91

NSS

NOT SOLD SEPARAT

SWITCH, starter solenoid

1шт.

See electrical instruments

1шт.

92

NSS

NOT SOLD SEPARAT

DISTRIBUTOR, (engine) (See detail list)

1шт.

93

NSS

NOT SOLD SEPARAT

COIL, ignition (engine) (See ignition)

1шт.

94

NSS

NOT SOLD SEPARAT

REGULATOR, (See regulator and heat shield)

1шт.

708113R1

CLIP

cable

3шт.

708114R1

CLIP, cable

4шт.

708115R1

PLATE ASSY.

CLIP, cable

7шт.

708117R1

NO LONGER SERVICED

CLIP, cable

3шт.

289862C1

CABLE TIE,3/16" x 7"

STRAPPING, cable

1шт.

3112300R2

CONDUIT, cpte., cable front

1шт.

179837

BOLT,Hex, 3/8" - 16 x 3/4", Gr 5

1шт.

102635

NUT,3/8"-16, G5

1шт.

103321

LOCK WASHER,3/8"

WASHER, LOCK, 3/8"

1шт.

117974

GROMMET, 3/8 fender - cable entry

1шт.

117959

GROMMET,5/16" ID x .719" x .062"

fender

1шт.

705896R1

CONNECTOR, ELEC

CONNECTOR 2 way

1шт.

180122

BOLT,Hex, 3/8" - 16 x 1", Gr 5

hex hd. 3/8 x 1

2шт.

120382

LOCK WASHER,Helical Spring, 3/8"

WASHER, LOCK, , Attaching hardware for clips on rear hyd. lift housing 3/8"

1шт.

Выбрано товаров: 129