Запчасти Case IH 2806 (E-39) - FUEL SYSTEM, AUXILIARY UNDERSLUNG FUEL TANK, DIESEL ENGINE TRACTORS (02) - FUEL SYSTEM

Схема запчастей Case IH 2806 - (E-39) - FUEL SYSTEM, AUXILIARY UNDERSLUNG FUEL TANK, DIESEL ENGINE TRACTORS (02) - FUEL SYSTEM
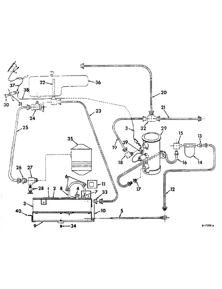
23
22
39
15
10
2
30
37
24
13
32
14
6
38
29
40
21
16
3
33
31
8
25
12
9
34
1
28
17
27
20
26
7
3
36
35
11
19
4
18
5
FIT
1:1
100%

Артикул

Название

Примечание

Количество

1

405648R1

PLATFORM ASSY, LH fuel tank

1шт.

413-1224

BOLT,Hex, 3/4" - 10 x 1-1/2", Gr 5

SCREW, 3/4-1- x 1-1/2 hex-hd cap

3шт.

2

405653R1

PLATFORM ASSY, RH fuel tank

1шт.

413-1224

BOLT,Hex, 3/4" - 10 x 1-1/2", Gr 5

SCREW, 3/4-10 x 1-1/2 hex-hd cap

3шт.

3

405656R1

TANK ASSY, aux fuel

1шт.

4

389943R91

CAP

non-vented

1шт.

5

405663R1

TUBE ASSY, fuel tank outlet

1шт.

6

383622R1

CLIP

fuel tank vent hose

2шт.

7

380471R1

FITTING

fuel tank vent

1шт.

8

405671R1

HOSE ASSY.

HOSE, fuel tank vent

1шт.

9

405665R1

SHROUD ASSY, fuel tank

1шт.

21470R1

BOLT,1/2" x 10", Gr 5

SCREW, 1/2-13 x 10 znd hex-hd cap

6шт.

10

405669R1

SHIELD, fuel tank front

1шт.

180118

BOLT,Hex, 3/8" - 16 x 5/8", Gr 5

SCREW, 3/8-16 x 5/8 znc hex-hd cap

5шт.

120394

WASHER,3/8", SAE

WASHER, 13/32 x 13/16 x .051 C-Z

5шт.

120377

NUT,3/8" - 16, Gr 5

2шт.

11

405670R1

COVER, upper RH platform support

1шт.

180014

SCREW,Hex, 1/4" - 20 x 3/8", Gr 5, Full Thd

1/4-20 x 3/8 znd hex-hd cap

4шт.

271563

SUPPORT,Hex, 5/8" - 11 x 2 1/4", Gr 5

SCREW, 5/8-11 x 2-1/4 hex-hd cap

2шт.

179837

BOLT,Hex, 3/8" - 16 x 3/4", Gr 5

2шт.

103321

LOCK WASHER,3/8"

WASHER, LOCK, 3/8"

2шт.

102635

NUT,3/8"-16, G5

3/78-16 hex.

2шт.

12

405664R1

PIPE ASSY, Serial Range: tank-strainer

1шт.

13

894809R1

CONNECTOR, 1/8-27 x 5/8-18 inverted flared tube

1шт.

14

614421R91

FILTER

STAINER, fuel, refer to fuel strainer listing

1шт.

14

614421R91GV

BOWL

Value, Fuel Strainer

1шт.

15

277413R1

SCKOW. 1/8-27 x 5/8-18 inverted flared tube

1шт.

16

405672R1

PIPE ASSY, Serial Range: strainer-pump

1шт.

17

894809R1

CONNECTOR, 1/8-27 x 5/8-18 inverted flared tube

1шт.

18

225810

ELBOW UNION

ELBOW, 1/8-27 90 deg inverted flared tube HV-series

1шт.

19

405673R1

PIPE ASSY, pump to return line

1шт.

20

405674R1

PIPE ASSY, upper fuel return

1шт.

21

405675R1

PIPE ASSY, front fuel return

1шт.

22

405676R1

PIPE ASSY, fuel overflow

1шт.

23

405677R1

PIPE ASSY, aux. tank return

1шт.

24

405678R1

VALVE

shut-off

1шт.

25

PIPE ASSY, fuel return, use 44 inches of 1/4 OD copper tubing from 50 ft. roll marked 995061R1 and two 137397 inverted flared nuts

1шт.

26

137407

CHAIN

CONNECTOR, 1/4-18 inverted flared tube

1шт.

27

444148

TEE,1/4"-18 NPTF Fem x 1/4"-18 NPTF Male Run

1/4-18 autom pipe, int, ext, int

1шт.

28

111334

DRAINCOCK/TAP SUPPLY

COCK, 1/4-18 drain

1шт.

29

405898R91

FUEL PUMP

PUMP, electric fuel, service parts not available at time of printing

1шт.

413-412

BOLT,Hex, 1/4" - 20 x 3/4", Gr 5

2шт.

120392

WASHER,1/4", SAE

9/32 x 5/8 x .051 C-Z

1шт.

492-11025

LOCK WASHER,1/4"

WASHER, LOCK, 1/4"

2шт.

120375

NUT,Hex, 1/4" - 20, Gr 5

2шт.

30

362818R91

SWITCH

fuel pump

1шт.

31

591090

SPARE PART

SPACER, fuel pump switch

1шт.

32

127927

TEE,7/16"-24, Inv Flare, Fem, Brass

7/16-24 inverted flared tube

1шт.

33

442323

CONNECTOR, ELEC

CONNECTOR, 1/4-18 inverted flared

1шт.

34

445637

PLUG, 3/8-18 sq-hd pipe drain

1шт.

35

REF

INSTRUCTION

FILTER, primary fuel, see fuel filters listing

1шт.

36

REF

INSTRUCTION

TANK ASSY, fuel, see fuel tank supports and piping listing

1шт.

37

389911R91

CABLE ASSY, switch to cluster gauge

1шт.

38

405687R1

CABLE ASSY, Serial Range: switch-pump

1шт.

39

384554R1

CLIP

switch to pump cable

1шт.

365584R1

CLIP

switch to pump cable

1шт.

40

527702R1

SUPPORT, fuel tank shroud

1шт.

180122

BOLT,Hex, 3/8" - 16 x 1", Gr 5

3/8-16 x 1 znd hex-hd cap

1шт.

477589R1

WASHER

13/32 x 1-1/2 x 11 ga C-Z flat

1шт.

355258C1

SCREW, 1/2-13 x 10 znd hex-hd cap

6шт.

Выбрано товаров: 60