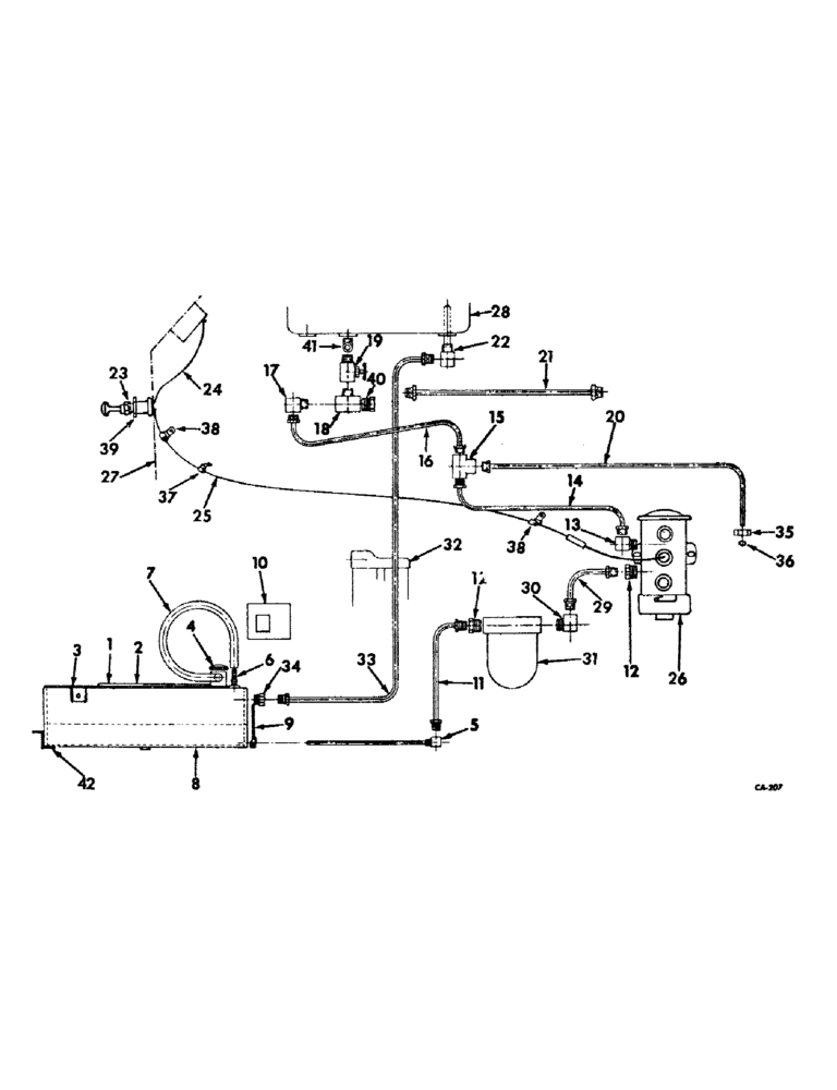
Запчасти Case IH 2826 (12-11) - POWER, AUXILIARY UNDERSLUNG FUEL TANK, DIESEL ENGINE TRACTORS Power

Схема запчастей Case IH 2826 - (12-11) - POWER, AUXILIARY UNDERSLUNG FUEL TANK, DIESEL ENGINE TRACTORS Power
35
18
37
34
20
23
2
19
3
27
12
38
6
41
39
28
8
7
32
14
40
12
26
36
38
11
22
1
9
13
17
31
15
33
29
16
25
5
42
30
24
21
10
4
FIT
1:1
100%

Артикул

Название

Примечание

Количество

527852R92

PARTS ACCESSORY, auxiliary fuel tank, for International tractors, also RH mounting assist handle and attaching hardware

1шт.

1

405648R2

PLATFORM ASSY, LH fuel tank

1шт.

271607

BOLT,Hex, 3/4" - 10 x 1 1/2", Gr 5

SCREW, 3/4-10 x 1-1/2 hex-hd. cap

1шт.

271612

BOLT,Hex, 3/4" - 10 x 2 1/4", Gr 5

SCREW, 3/4-10 x 2-1/4 hex-hd. cap

2шт.

354845R1

SPACER, auxiliary tank platform

1шт.

2

405653R2

PLATFORM ASSY, RH fuel tank

1шт.

NLS

NO LONGER SERVICED

SCREW, 3/4-10 x 1-1/2 hex-hd. cap

1шт.

271612

BOLT,Hex, 3/4" - 10 x 2 1/4", Gr 5

SCREW, 3/4-10 x 2-1/4 hex-hd. cap

2шт.

534845R1

SPACER, auxiliary tank platform

1шт.

3

405656R2

TANK ASSY, auxiliary fuel

1шт.

445673

PIPE PLUG,Sq Hd, 3/8"-18 NPTF

PLUG, 3/8-18 sq-hd. pipe drain

1шт.

4

389943R91

CAP

non-vented

1шт.

5

405663R1

TUBE ASSY, fuel tank outlet

1шт.

6

169627H1

NIPPLE, LUBE

FITTING, fuel tank vent

1шт.

7

405671R1

HOSE ASSY.

HOSE, fuel tank vent

1шт.

8

405665R1

SHROUD ASSY, fuel tank

1шт.

9

405669R1

SHIELD, fuel tank front

1шт.

120377

NUT,3/8" - 16, Gr 5

2шт.

180118

BOLT,Hex, 3/8" - 16 x 5/8", Gr 5

SCREW, 3/8-16 x 5/8 znc hex-hd. cap

5шт.

120394

WASHER,3/8", SAE

WASHER, 13/32 x 13/16 x .051 C-Z

5шт.

10

405670R2

COVER, upper RH platform support

1шт.

180014

SCREW,Hex, 1/4" - 20 x 3/8", Gr 5, Full Thd

1/4-20 x 3/8 znd hex-hd. cap

4шт.

11

405664R1

PIPE ASSY, Serial Range: tank-strainer

1шт.

12

894809R1

CONNECTOR, 1/8-27 x 5/8-18 inverted flared tube

2шт.

13

225810

ELBOW UNION

ELBOW, 1/8-27 90 deg inverted flared tube HV-series

1шт.

14

405680R1

TUBE ASSY, fuel pump outlet

1шт.

15

127927

TEE,7/16"-24, Inv Flare, Fem, Brass

7/16-24 inverted flared tube two way HV-series

1шт.

16

405682R1

TUBE ASSY, pump outlet upper

1шт.

17

137421

ELBOW UNION

ELBOW, 1/8-27 90 deg. inverted flared tube

1шт.

18

9409939

TEE,1/8"-27 NPTF Fem Run x 1/8"-27 NPTF Male Br

1/8-27 autom pipe, int, ext, int.

1шт.

19

299477C91

VALVE

1/8-27 NPTF male to female shut-off drain

1шт.

20

405681R1

TUBE ASSY, fuel tank drain

1шт.

21

405684R1

TUBE ASSY, fuel return

1шт.

22

405676R1

PIPE ASSY, fuel overflow

1шт.

23

362818R91

SWITCH

fuel pump

1шт.

24

389911R91

CABLE ASSY, switch to cluster gauge hot terminal

1шт.

25

405687R1

CABLE ASSY, Serial Range: switch-pump

1шт.

26

405898R92

PUMP

ASSY, electric fuel

1шт.

120375

NUT,Hex, 1/4" - 20, Gr 5

2шт.

413-412

BOLT,Hex, 1/4" - 20 x 3/4", Gr 5

2шт.

120392

WASHER,1/4", SAE

9/32 x 5/8 x .051 C-Z flat

1шт.

492-11025

LOCK WASHER,1/4"

WASHER, LOCK, 1/4"

2шт.

27

NSS

NOT SOLD SEPARAT

PANEL ASSY, RH instrument, refer to instrument panel and gages listing, section 11

1шт.

28

NSS

NOT SOLD SEPARAT

TANK ASSY, fuel, refer to fuel tank, supports and piping listing, this section

1шт.

29

405672R1

PIPE ASSY, Serial Range: strainer-pump

1шт.

30

277413R1

ELBOW, 1/8-27 x 5/8-18 inverted flared tube

1шт.

31

614421R91

FILTER

STRAINER, fuel, consists of (1) element 614693R91, (1) gasket 614694R1, (1) gasket 614695R1, (1) bowl 614696R1, (1) bail 98375R91

1шт.

31

614421R91GV

BOWL

Value, Fuel Strainer

1шт.

32

NSS

NOT SOLD SEPARAT

FILTER ASSY, fuel, refer to fuel filter listing, section H of eng, 5 catalog

1шт.

33

405686R1

TUBE ASSY, fuel overflow return

1шт.

34

442323

CONNECTOR, ELEC

CONNECTOR, 1/4-18 inverted flared tube HV-series

1шт.

35

222-662

TUBE NUT,7/16"-24, 45 Degree Fl, Comp

NUT, 7/16-24 ball sleeve tube

1шт.

36

114628

SLEEVE,Ball Type, 1/4" Tube

1/4 ball

1шт.

37

384556R1

CLAMP

CLIP, switch to pump cable

1шт.

38

384554R1

CLIP

switch to pump cable

2шт.

39

59109D

SPACER, fuel pump switch

1шт.

40

137406

CHAIN

CONNECTOR, 1/8-27 inverted flared tube

1шт.

41

9409931

ELBOW,90 Degree, 1/8"-28 NPTF, Fem x 1/8"-27 NPTF Male

1/8-27 90 deg. auto. pipe street

1шт.

42

527702R1

SUPPORT, fuel tank shroud

1шт.

180122

BOLT,Hex, 3/8" - 16 x 1", Gr 5

3/8-16 x 1 znd hex-hd. cap

1шт.

477589R1

WASHER

13/32 x 1-1/2 x 11 ga C-Z flat

1шт.

355258C1

SCREW, 1/2-13 x 10 znd hex-hd. cap

6шт.

Выбрано товаров: 62