Запчасти Case IH 434 (6-111) - TRACTOR CAB ATTACHMENT, ELECTRICAL - ATTACHMENTS (88) - ACCESSORIES

Схема запчастей Case IH 434 - (6-111) - TRACTOR CAB ATTACHMENT, ELECTRICAL - ATTACHMENTS (88) - ACCESSORIES
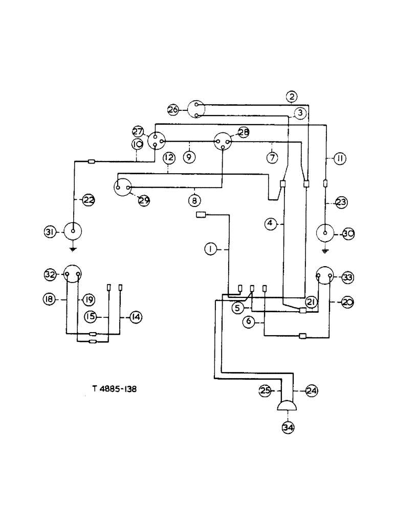
1
28
11
21
8
23
24
27
33
31
22
4
26
3
12
15
14
5
9
34
6
25
19
30
2
29
32
20
10
18
7
FIT
1:1
100%

Артикул

Название

Примечание

Количество

3072907R91

HARNESS

extension cable, comprising:

1шт.

1

CABLE, main warning lights conn. to aux. feed conn. (Green)

1шт.

2

CABLE, windscreen wiper to aux. feed conn. (Green)

1шт.

3

CABLE, windscreen wiper to aux. earth conn. (Black)

1шт.

4

CABLE, side and tail earth conn. to aux. earth conn. (Black)

1шт.

5

CABLE, side and tail earth conn.to RH fender conn. (Black)

1шт.

6

CABLE, side and tail feed conn. to RH fender conn. (Red)

1шт.

3073104R91

HARNESS, cable (flasher), supplied in flashing indicator attachment, comprising:

1шт.

7

CABLE, flasher unit term. 31 to aux. feed conn. (Green)

1шт.

8

CABLE, flasher unit term. 56B to flasher warning light (Lt. Green/Purple)

1шт.

9

CABLE, flasher unit term. 56A to flasher switch feed (Lt. Green)

1шт.

10

CABLE, flasher conn. LH to flasher switch LH (Green/Red)

1шт.

11

CABLE, flasher conn. RH to flasher switch RH (Green/White)

1шт.

12

CABLE, flasher warning light to aux. earth conn. (Black)

1шт.

13

NOT USED

1шт.

3072908R91

ELECTRICAL WIRE

LEAD, flying, comprising:

1шт.

14

CABLE, LH fender conns to LH side and tail conn. (Red)

1шт.

15

CABLE, LH fender conns. to RH side and tail conn. (Black)

1шт.

16

NOT USED

1шт.

17

NOT USED

1шт.

CABLE, side and rear lamp LH, comprising:

1шт.

18

CABLE, LH side and tail light to LH side and tail conn. (Red)

1шт.

19

CABLE, LH side and tail light to LH side and tail conn. (Black)

1шт.

CABLE, side and rear lamp RH, comprising:

1шт.

20

CABLE, RH side and tail light to RH side and tail conn. (Red)

1шт.

21

CABLE, RH side and tail light to RH side and tail conn. (Black)

1шт.

CABLE, flashing indicator lamps, supplied in flashing indicator attachment, comprising:

1шт.

22

CABLE, LH flasher lamp to LH flasher conn. (Green/Red)

1шт.

23

CABLE, RH flasher lamp to RH flasher conn. (Green/White)

1шт.

CABLE, plough lamp, comprising:

1шт.

24

CABLE, plough lamp to plough lamp conn. (Red/White)

1шт.

25

CABLE, plough lamp to plough lamp conn. (Black)

1шт.

26

WIPER, windscreen (see Cab Front View)

1шт.

27

3073102R91

SWITCH

flasher, supplied in flashing indicator attachment

1шт.

28

3072071R91

FLASHER UNIT

UNIT, flasher, supplied in flashing indicator attachment

1шт.

29

3072048R91

WARNING LIGHT

LAMP, flasher warning, supplied in flashing indicator attachment

1шт.

30

3025859R91

LIGHT ASSY.

LAMP, R.H. flasher, supplied in flashing indicator attachment

1шт.

31

3025859R91

LIGHT ASSY.

LAMP, L.H. flasher, supplied in flashing indicator attachment

1шт.

3073103R1

SPACER

supplied in flashing indicator attachment

2шт.

32

3071605R91

LIGHT ASSY.

LAMP, L.H. side and rear, See Figure 3-27

1шт.

33

3071605R91

LIGHT ASSY.

LAMP, R.H. side and rear, See Figure 3-27

1шт.

34

3072921R91

LAMP, plough, See Figure 3-26, (A.B.)

1шт.

34

3072926R91

LAMP, plough, See Figure 3-26, (C.D.)

1шт.

113-206

BOLT,Hex, 3/8" - 16 x 3/4", Gr 5, Full Thd

hex-hd., 3/8" x 3/4"

2шт.

120377

NUT,3/8" - 16, Gr 5

1шт.

120382

LOCK WASHER,Helical Spring, 3/8"

WASHER, LOCK, 3/8"

1шт.

3048461R1

BRACKET

check chain R.H., (B.D.)

1шт.

3048460R1

BRACKET

check chain L.H., (B.D.)

1шт.

3040886R91

CONDUIT, cable front

1шт.

3040888R91

CONDUIT, cable R.H.

1шт.

708115R1

PLATE ASSY.

CLIP, cable

2шт.

3067818R1

CLIP, cable

2шт.

1027658R1

PRODUCT GRAPHIC

DECAL, McCORMICK INTERNATIONAL

1шт.

3072924R1

GROMMET, 1/2"

2шт.

3072925R1

GROMMET, 5/16"

3шт.

3072987R91

HARNESS, side and tail cable, (C.D.)

1шт.

239809R1

HOUSING, single circuit tab, supplied in flashing indicator attachment

1шт.

3073101R1

PANEL, supplied in flashing indicator attachment

1шт.

NLS

NO LONGER SERVICED

No. 10 UNF x 5/8", fl-hd.

2шт.

120614

NUT,Hex, #10 - 32

NUT, #10-32

1шт.

395-31022

WASHER,#10

WASHER, plain, 13/64" x 15/32" x 18

1шт.

120217

LOCK WASHER,#10

WASHER, LOCK, #10

1шт.

3072906R91

REFLECTOR

cpte., w/self-tapping screw & washer

2шт.

2752853R1

DECAL

TRANSFER, I.H.

1шт.

1092550R1

PRODUCT GRAPHIC

DECAL, Warning

1шт.

3073099R92

ATTACHMENT flashing indicator

1шт.

3072905R91

CAB, cpte., (see Components)

1шт.

17956R1

BOLT,Hex, 5/8" - 11 x 7 3/4"

5/8" x 7-3/4"

4шт.

179893

BOLT,Hex, 1/2" - 13 x 3", Gr 5

hex-hd., 1/2" x 3"

4шт.

102637

NUT,1/2"-13, G5

4шт.

103323

LOCK WASHER,1/2"

WASHER, LOCK, 1/2"

4шт.

271558

HOOD,Hex, 5/8" - 11 x 1 1/2", Gr 5

hex-hd., 5/8" x 1-1/2" (for Front Support Bracket)

1шт.

NLS

NO LONGER SERVICED

4шт.

102635

NUT,3/8"-16, G5

4шт.

103321

LOCK WASHER,3/8"

WASHER, LOCK, , For cab side member to footplate 3/8"

4шт.

3072967R1

SPACER

handbrake lever

1шт.

280161

BOLT,Hex, 3/8" - 16 x 3", Gr 5

3шт.

102635

NUT,3/8"-16, G5

3шт.

103321

LOCK WASHER,3/8"

WASHER, LOCK, 3/8"

3шт.

3107079R91

CAB, cpte., yellow w/white fenders, opt., tractor cab attachment, comprising: CAB MOUNTING BRACKETS & ACCESSORIES, CAB (FRONT VIEW), CAB (REAR VIEW)

1шт.

3072905R91

CAB, cpte., red w/white fenders, opt., tractor cab attachment, comprising: CAB MOUNTING BRACKETS & ACCESSORIES, CAB (FRONT VIEW), CAB (REAR VIEW)

1шт.

Выбрано товаров: 0