Запчасти Case IH 434 (3-22) - RTA LIGHTING ATTACHMENT, DIESEL - ELECTRICAL (04) - ELECTRICAL SYSTEMS

Схема запчастей Case IH 434 - (3-22) - RTA LIGHTING ATTACHMENT, DIESEL - ELECTRICAL (04) - ELECTRICAL SYSTEMS
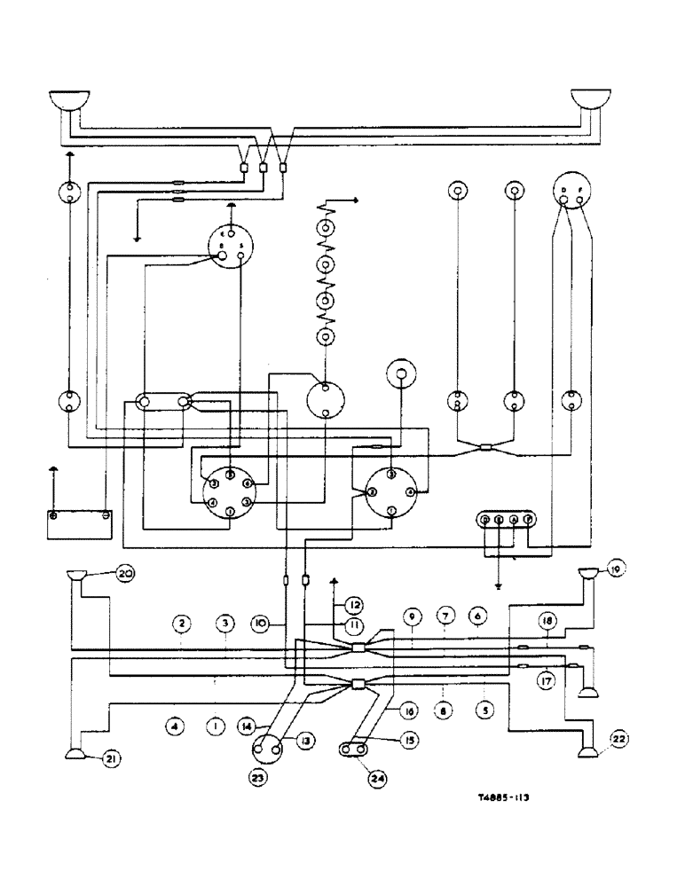
22
24
7
19
10
21
17
4
20
1
11
14
5
8
2
23
6
15
12
18
9
13
16
3
FIT
1:1
100%

Артикул

Название

Примечание

Количество

3072034R91

ATTACHMENT, road traffic act lighting (for use w/Rear Industrial Fender Attach.) (Domestic/Export)

1шт.

3071676R91

HARNESS, side and tail lamp, comprising:

1шт.

1

CABLE, rear L/Ts feed conn. to LH side lamp (Red)

1шт.

2

CABLE, rear L/Ts earth conn. to LH side lamp (Black)

1шт.

3

CABLE, rear L/Ts earth conn. to LH rear lamp (Black)

1шт.

4

CABLE, rear L/Ts feed conn. to LH rear lamp (Red)

1шт.

5

CABLE, rear L/Ts feed conn. to RH side lamp (Red)

1шт.

6

CABLE, rear L/Ts earth conn to RH side lamp (Black)

1шт.

7

CABLE, rear L/Ts earth conn. to RH rear lamp (Black)

1шт.

8

CABLE, rear L/Ts feed conn. to RH rear lamp (Red)

1шт.

9

CABLE, rear L/Ts earth conn. to plough lamp (Black)

1шт.

10

CABLE, rear conn. to plough lamp (Red/White)

1шт.

11

CABLE, rear conn. to rear L/Ts feed conn. (Red)

1шт.

12

CABLE, rear L/Ts earth conn. to earth (Black)

1шт.

CABLE, assy., power socket (pre-wired component), comprising:

1шт.

13

CABLE, reg. plate conn. to power socket (Red)

1шт.

14

CABLE, reg. plate conn. to power socket (Black)

1шт.

CABLE, assy., reg. number plate (Pre-wired component), comprising:

1шт.

15

CABLE, reg. plate conn. to number plate lamp (Red)

1шт.

16

CABLE, reg. plate conn. to reg. number plate lamp (Black)

1шт.

3072035R91

CABLE, assy., plough lamp to main harness, comprising:

1шт.

17

CABLE, plough lamp conn. to main harness conn. (Black)

1шт.

18

CABLE, plough lamp conn to main harness conn. (Red)

1шт.

19

LAMP, side LH, 12V - 6W

1шт.

See Lamps, side and rear RTA Lighting Attachment

1шт.

20

LAMP, side RH (12V - 6W)

1шт.

See Lamps, side and rear RTA Lighting Attachment

1шт.

21

LAMP, rear LH (12V - 6W)

1шт.

See Lamps, side and rear RTA Lighting Attachment

1шт.

22

LAMP, rear RH (12V - 6W)

1шт.

See Lamps, side and rear RTA Lighting Attachment

1шт.

23

SOCKET, power w/Cable

1шт.

See Lamps, side and rear RTA Lighting Attachment

1шт.

24

LIGHT, reg. number plate

1шт.

See Lamps, side and rear RTA Lighting Attachment

1шт.

BRACKET, rear lamp

2шт.

See Lamps, side and rear RTA Lighting Attachment

1шт.

BRACKET, reflector support

2шт.

See Lamps, side and rear RTA Lighting Attachment

1шт.

BRACKET, reg. number plate lamp

2шт.

See Lamps, side and rear RTA Lighting Attachment

1шт.

BRACKET, side lamps

1шт.

See Lamps, side and rear RTA Lighting Attachment

1шт.

708113R1

CLIP

cable

1шт.

413-414

BOLT,Hex, 1/4" - 20 x 7/8", Gr 5

hex., 1/4" x 7/8"

1шт.

109084

NUT,1/4"-20, G5

1шт.

103319

LOCK WASHER,1/4"

WASHER, LOCK, 1/4"

1шт.

112734

GROMMET, 3/8" (fender cable entry) 3/8" ID x 11/16" x .062"

6шт.

REFLECTOR, rear (red)

2шт.

See Lamps, side and rear RTA Lighting Attachment

1шт.

Выбрано товаров: 50