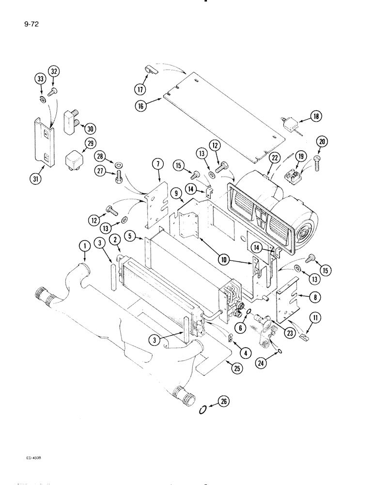
Запчасти Case IH 695 (9-072) - CAB, AIR CONDITIONING BLOWER ASSEMBLY (09) - CHASSIS/ATTACHMENTS

Схема запчастей Case IH 695 - (9-072) - CAB, AIR CONDITIONING BLOWER ASSEMBLY (09) - CHASSIS/ATTACHMENTS
3
12
13
31
3
27
12
7
20
11
14
13
25
17
26
15
24
2
23
18
33
16
13
14
4
1
22
29
6
9
8
10
30
32
15
28
19
5
FIT
1:1
100%

Артикул

Название

Примечание

Количество

1280294C92

HEATER

BLOWER ASSEMBLY - air conditioning, Includes: Ref. 1 - 25

1шт.

1

1280277C2

MANIFOLD

DEFLECTOR - blower

1шт.

2

3233586R91

HEAT-EXCHANGER

ELEMENT ASSEMBLY - heat exchanger, Includes: Ref. 3 and 4

1шт.

3

1283288C1

GASKET

- foam

2шт.

4

3233660R1

SPRING NUT

- spring, push-on

4шт.

5

1280255C1

EVAPORATOR

ASSEMBLY - complete, Includes: Ref. 6

1шт.

6

238-5013

O-RING,0.07" Thk x 0.426" ID, -13, Cl 5, 75 Duro

-013, 70 Duro, .426" ID x .070" Thk

1шт.

7

1280281C1

SUPPORT

BRACKET - drain pan side, right

1шт.

8

1280280C1

SUPPORT

BRACKET - drain pan side, left

1шт.

9

1280254C2

HOUSING

PAN - evaporator drain

1шт.

10

1280480C1

SUPPORT

BRACKET - drain pan

2шт.

11

3233707R1

SPRING NUT

- spring, push-on

2шт.

12

615-6016

BOLT,Hex, M6 x 1 x 16mm, Cl 8.8, Full Thd

- hex, 6 mm - 1.00 x 16 mm

6шт.

13

895-11006

WASHER,6.6mm ID x 12mm OD x 1.6mm Thk

10шт.

14

1280253C1

SUPPORT

BRACKET - drain pan rear

2шт.

15

905924R1

SELF-TAP SCREW,Pan Hd, M4.8 x 16

SCREW - pan head, cross recess, 4.8 x 16 mm

4шт.

16

1280282C1

COVER

- drain pan

1шт.

17

143382C1

CLIP

- spring

4шт.

18

109268C2

SWITCH

- thermostat

1шт.

19

3404054R1

RESISTOR

- blower

1шт.

20

905924R1

SELF-TAP SCREW,Pan Hd, M4.8 x 16

SCREW - pan head, cross recess, 4.8 mm x 16mm

2шт.

22

REF

INSTRUCTION

BLOWER - air (Behr) (See Figure 9-080)

1шт.

22

REF

INSTRUCTION

BLOWER - air (Aurora) (See Figure 9-082)

1шт.

23

1280333C1

VALVE

- expansion

1шт.

24

238-5008

O-RING,0.07" Thk x 0.18" ID, -8, Cl 5, 75 Duro

-008, 70 Duro, .176" ID x .070" Thk

1шт.

Ref #24 use 192344a1 use for air conditioned models only.

1шт.

25

1280252C2

INSULATOR

- evaporator

1шт.

26

1280297C1

O-RING,45mm OD x 5.5mm Width

- deflector

2шт.

27

3230790R1

HEX SOC SCREW,M6 x 16mm, Cl 8.8

- cap, hex socket, 6 x 16 mm

6шт.

28

895-11006

WASHER,6.6mm ID x 12mm OD x 1.6mm Thk

6шт.

29

146461C1

RELAY

- 30 amp

3шт.

30

245763C1

CIRCUIT-BREAKER,20A

BREAKER - circuit, 20 amp

1шт.

30

245765C1

CIRCUIT-BREAKER,30A

BREAKER - circuit, 30 amp

1шт.

30

403069R1

CIRCUIT-BREAKER,30A

BREAKER - circuit, 30 amp, Serial Range: (Optional-245765C1)

1шт.

31

245867C1

HOLDER

- circuit breaker (Not used with 403069C1)(Order 20-1171T1)

1шт.

32

3233276R1

SELF-TAP SCREW,Pan Hd, M4.2 x 13

SCREW - Phillips tapping, 4.2 x 13 mm

1шт.

33

892-10005

LOCK WASHER,M5

WASHER - lock, 5 mm

1шт.

Выбрано товаров: 0