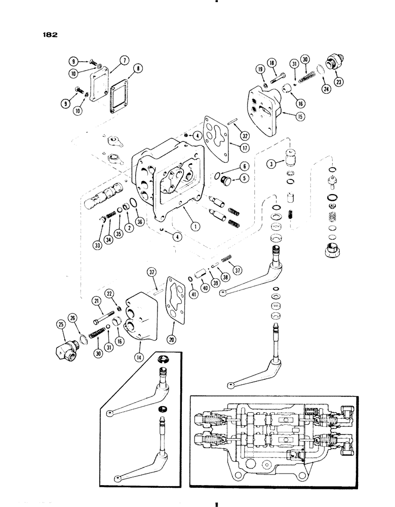
Запчасти Case IH 730 SERIES (182) - A57571 AUXILIARY VALVE, ALL 730 AND 830 EXCEPT GROVE, WARNER MOTIVE, 1ST USED TRANS. S/N 2219218 (08) - HYDRAULICS

Схема запчастей Case IH 730 SERIES - (182) - A57571 AUXILIARY VALVE, ALL 730 AND 830 EXCEPT GROVE, WARNER MOTIVE, 1ST USED TRANS. S/N 2219218 (08) - HYDRAULICS
30
18
8
10
9
26
30
22
32
31
3
1
17
35
37
23
10
33
4
16
36
41
14
2
31
20
38
6
34
19
25
21
24
16
9
7
15
40
5
39
4
32
FIT
1:1
100%

Артикул

Название

Примечание

Количество

A57571

VALVE

ASSY. - auxiliary, non-float, w/tag (Not Illust.), Includes: Ref. 1 - 41 and 42 - 74 on Fig. 183A

1шт.

1

A57534

BODY

ASSY. - hyd. valve, Includes: Ref. 2 - 4

1шт.

2

A57537

SEAT

- ball, check valve

4шт.

3

A57536

SLEEVE

- relief valve pilot

1шт.

4

221-849

PLUG,Hex Soc, 1/8"-27

- body (1/8" P.T., sckt. hd.)

4шт.

5

86512512

PLUG,7/8" - 14 ORB

- Body port, Incl. Ref. 6 Hex Hd, 7/8"-14 ORB

1шт.

6

237-6010

O-RING,0.097" Thk x 0.755" ID, -910, Cl 6, 90 Duro

"O"RING - (5/8 x 3/4 x 3/32")

1шт.

7

A57552

CAP

- valve body

1шт.

8

A30854

GASKET

- cap (See Ref. 75, Figure 183A)

1шт.

9

75-414

SCREW,Rd, 1/4" x 7/8"

- cap (1/4 x 7/8" N.C., rd. hd.)

4шт.

10

92-4

LOCK WASHER,1/4"

WASHER, LOCK, 1/4"

4шт.

14

A57565

VALVE

HEAD ASSY. - right hand (incl. Ref. 16)

1шт.

15

A57564

VALVE

HEAD ASSY. - left hand (Incl. Ref. 16), Includes: Ref. 16

1шт.

16

NSS

NOT SOLD SEPARAT

SEAT - check valve ball

1шт.

17

A57560

GASKET

- left hand head

1шт.

18

13-644

BOLT,Hex, 3/8" - 16 x 2-3/4", Gr 5

- left hand head (3/8 x 2-3/4 N.C. hex.)

4шт.

19

92-6

LOCK WASHER,3/8"

4шт.

20

A57561

GASKET

- right hand head (See Ref. 75, Figure 183A)

1шт.

21

13-628

BOLT,Hex, 3/8" - 16 x 1-3/4", Gr 5

RH head Hex, 3/8"-16 x 1 3/4", G5

2шт.

21

13-640

BOLT,Hex, 3/8" - 16 x 2-1/2", Gr 5

- right hand head (3/8 x 2-1/2" N.C. hex.)

2шт.

22

92-6

LOCK WASHER,3/8"

4шт.

23

A57569

FITTING

- left hand head

2шт.

24

218-5008

O-RING,0.116" Thk x 0.924" ID, -912, Cl 6, 90 Duro

"O"RING - fitting (3/4 x 59/64 x 1/8")

2шт.

25

A57562

ADAPTER

FITTING ASSY. - right hand head (w/swivel adapter), Includes: Ref. 26

2шт.

26

218-5008

O-RING,0.116" Thk x 0.924" ID, -912, Cl 6, 90 Duro

"O"RING - (3/4 x 59/64 x 1/8")

1шт.

30

A30877

SPRING

- return, ball check

4шт.

31

211-13

BALL,1/2" Dia

- check 1/2" Dia

4шт.

32

A57559

SPOOL

- check valve

4шт.

33

A27364

GUIDE

- check valve spring

4шт.

34

A27452

SPRING

- check valve

4шт.

35

211-15

BALL,5/8" Dia

- valve body seat (.) 5/8" Dia

4шт.

36

A58602

O-RING,0.103" Thk x 0.924" ID, -119, Cl 5, 75 Duro

"O"RING - (15/16 x 1-1/8 x 3/32")

4шт.

37

A57396

SPRING

- relief valve

2шт.

38

A62272

GUIDE

- ball, thermal valve (Replaces A57568)

2шт.

39

211-3

BALL,1/8" Dia

- relief valve (1/8 dia.)

2шт.

40

A62273

SEAT

- thermal valve (Replaces A57570)

2шт.

41

A27891

O-RING,0.103" Thk x 0.362" ID, -110, Cl 5, 75 Duro

"O" RING - (3/8 x 9/16 x 3/32")

2шт.

Выбрано товаров: 37