Запчасти Case IH B275 (033) - ELECTRICAL SYSTEM, ELECTRIC STARTING (06) - ELECTRICAL SYSTEMS

Схема запчастей Case IH B275 - (033) - ELECTRICAL SYSTEM, ELECTRIC STARTING (06) - ELECTRICAL SYSTEMS
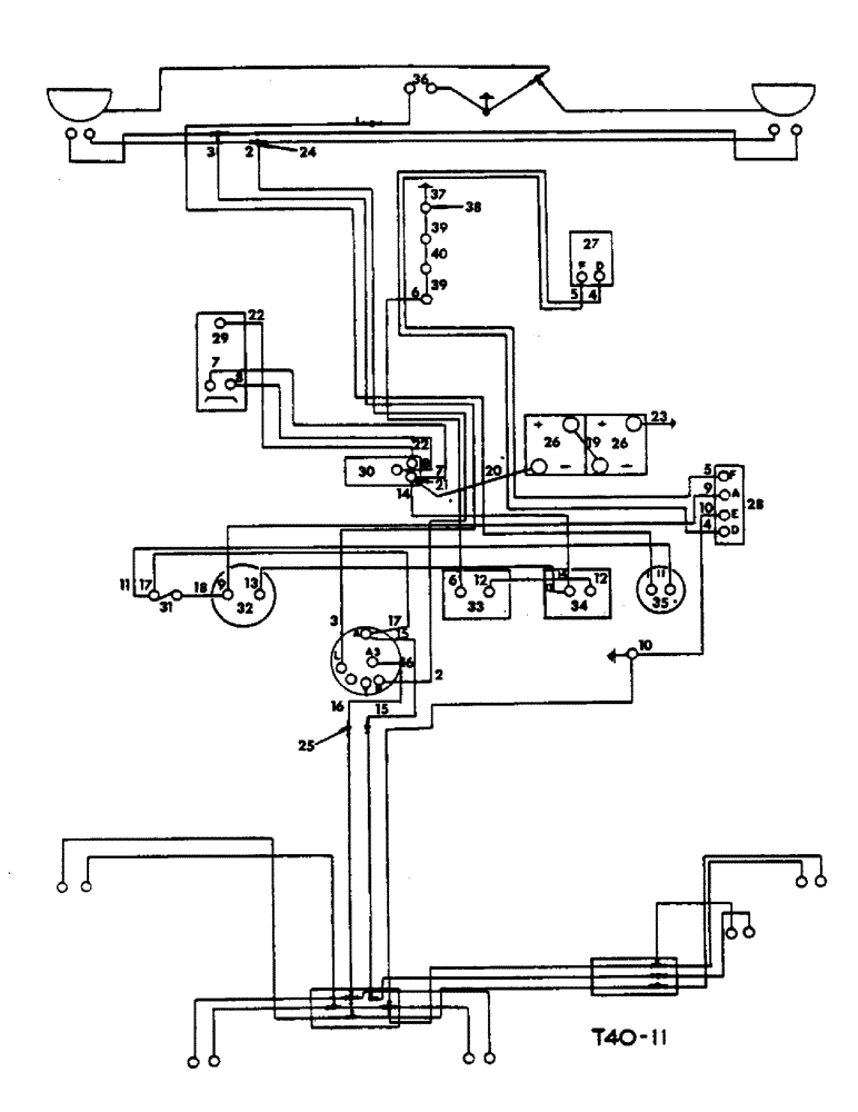
17
38
29
10
27
3
2
26
16
6
15
15
37
4
7
5
9
26
16
23
21
5
35
6
24
7
13
17
12
2
36
9
20
19
18
14
33
40
39
10
31
4
12
34
22
28
8
22
30
39
32
3
25
11
FIT
1:1
100%

Артикул

Название

Примечание

Количество

751186R92

WIRE HARNESS

HARNESS, main cable, Comprising

1шт.

1

CABLE - horn push to horn (Brown/black)

1шт.

2

CABLE - light S/W terminal H to headlamp main filament (Blue/white)

1шт.

3

CABLE - light S/W termianl L to headlamp dip filament (Blue/yellow)

1шт.

4

CABLE - regulator terminal D to generator terminal D (Yellow)

1шт.

5

CABLE - regulator termianl F to generator termianl F (Yellow/green)

1шт.

6

CABLE - glow plug indicator to no. 4 glow plug (Brown/green sleeve)

1шт.

7

CABLE - starter solenoid to manual starter S/W (Red)

1шт.

8

CABLE - starter solenoid to manual starter s/w (Red/black)

1шт.

9

CABLE - regulator terminal A to ammeter terminal (Brown/white)

1шт.

10

CABLE - regulator terminal E to earth stud (Black)

1шт.

11

CABLE - fuse to horn push terminal (Brown/black)

1шт.

12

CABLE - glow plug switch to glow plug indicator (Brown/yellow sleeve)

1шт.

13

CABLE - glow plug switch to ammeter terminal (Brown/green)

1шт.

14

CABLE - starter solenoid to glow plug switch (Brown/red sleeve)

1шт.

15

CABLE - light S/W terminal A to plough light (Red/white)

1шт.

16

CABLE - light S/W terminal A3 to side and rear light (Red)

1шт.

17

CABLE - light S/W terminal A to fuse (White)

1шт.

18

CABLE - ammeter to fuse (Brown/blue)

1шт.

19

705898R93

CABLE

- battery to battery (Black)

1шт.

20

705899R92

CABLE

- battery to solenoid (Black)

1шт.

21

706610R1

BOOT, cable insulating

1шт.

22

705900R92

CABLE - solenoid to starter (Black)

1шт.

23

702399R92

CABLE

- battery to earth (Black)

1шт.

24

705896R1

CONNECTOR, ELEC

CONNECTOR - 2 way

2шт.

25

705897R1

CONNECTOR, ELEC

CONNECTOR - 1 way

3шт.

26

BATTERY, (6 volt) (Auto-Lite IM 585R)

2шт.

27

700725R92

GENERATOR

(12 volt), cpte. (See detail list)

1шт.

28

708969R92

REGULATOR

(12 volt), cpte. (See instrument panel, instruments and battery carrier)

1шт.

29

704447R93

MOTOR

STARTER MOTOR, (12 volt), (See detail list)

1шт.

30

704668R91

IGNITION SWITCH

SWITCH, (12 volt) solenoid, starter motor (See instrument panel etc.)

1шт.

31

707481R92

HOLDER

fuse, (See instrument panel, instruments and battery carrier)

1шт.

32

708109R92

NO LONGER SERVICED

AMMETER, cpte., (See instrument panel, instruments and battery carrier)

1шт.

33

703557R92

RESISTOR

indicator, (See instrument panel, instruments and battery carrier)

1шт.

33

706685R92

RESISTOR

indicator

1шт.

34

709468R91

SWITCH

glow plug, service, assy., (See instrument panel, instruments and battery carrier)

1шт.

35

705266R91

HORN

PUSH, horn, (See instrument panel, instruments and battery carrier)

1шт.

36

700876R92

NO LONGER SERVICED

HORN, electric, (12 V)

1шт.

37

703897R1

ELECTRICAL WIRE

WIRE, connecting, glow plug, Serial Range: 1-ground

1шт.

38

377206R91

GLOW PLUG

PLUG, glow

4шт.

710474R1

ISOLATOR

INSULATOR, glow plug

4шт.

39

703898R1

ELECTRICAL WIRE

WIRE, connecting, glow plug 1 to 2 and, Serial Range: 3-4

2шт.

40

703899R1

SPRING

WIRE, connecting, glow plug, Serial Range: 2-3

1шт.

CLIPS, cable, (See detail list)

1шт.

Выбрано товаров: 44