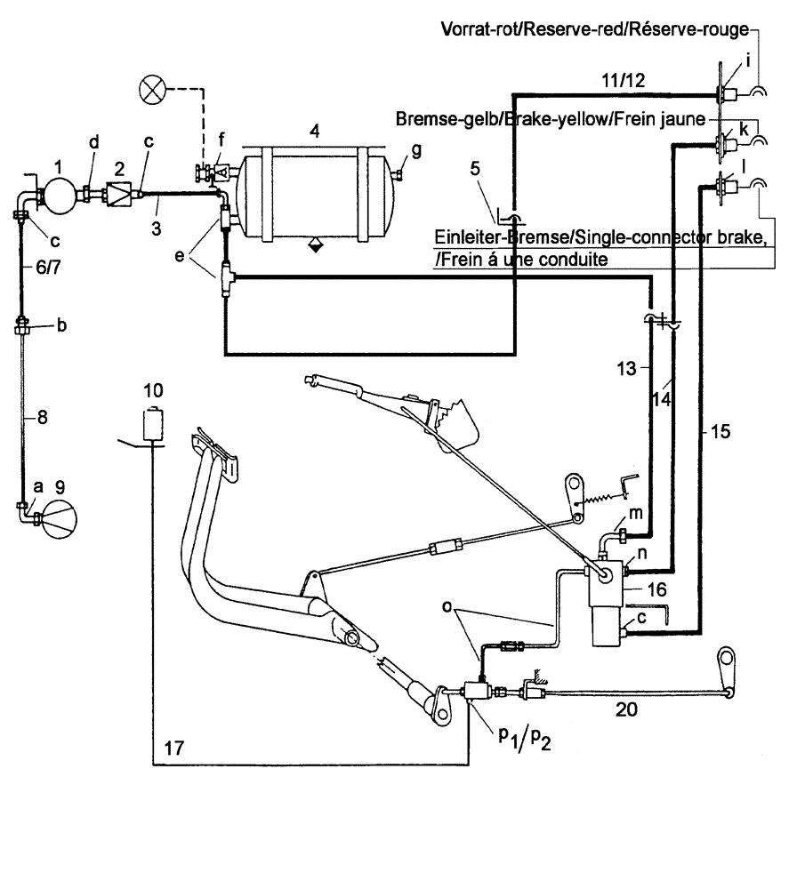
Запчасти Case IH C55 (07-10[01]) - PIPING DIAGRAM FOR COMBINED ONE-LINE AND TWO-LINES BRAKE SYSTEM (07) - BRAKES

Схема запчастей Case IH C55 - (07-10[01]) - PIPING DIAGRAM FOR COMBINED ONE-LINE AND TWO-LINES BRAKE SYSTEM (07) - BRAKES
14
6
1
11
4
12
2
15
10
7
9
20
16
13
17
8
5
3
FIT
1:1
100%

Артикул

Название

Примечание

Количество

1

1-33-136-006

GOVERNOR

Siehe nächste Seite(n)/See next page(s)/Voir page(s) suivante(s)/Se næste side(r)/Vedere pagin(a/e) seguent(e/i)

1шт.

2

1-33-136-004

PUMP

Wahlweise/Optional/En option/Efter valg/A scelta - Siehe nächste Seite(n)/See next page(s)/Voir page(s) suivante(s)/Se næste side(r)/Vedere pagin(a/e) seguent(e/i)

1шт.

2

1-33-136-009

PUMP

Wahlweise/Optional/En option/Efter valg/A scelta - Siehe nächste Seite(n)/See next page(s)/Voir page(s) suivante(s)/Se næste side(r)/Vedere pagin(a/e) seguent(e/i)

1шт.

3

190003179785

FLEXIBLE HOSE

l=700mm

1шт.

4

190003559090

AIR TANK

206 Ø - Siehe nächste Seite(n)/See next page(s)/Voir page(s) suivante(s)/Se næste side(r)/Vedere pagin(a/e) seguent(e/i)

1шт.

5

SCHELLE/CLAMP/COLLIER/KLEMME/COLLARE, Siehe nächste Seite(n)/See next page(s)/Voir page(s) suivante(s)/Se næste side(r)/Vedere pagin(a/e) seguent(e/i)

1шт.

7

190003179785

FLEXIBLE HOSE

l=840mm

1шт.

8

1-33-136-014

LINE

1шт.

9

130100130045

AIR COMPRESSOR

Wahlweise/Optional/En option/Efter valg/A scelta - Siehe Kapitel 02/See chapter 02/Voir chapitre 02/Se kapitel 02/Vedere capitolo 02

1шт.

9

130100130046

COMPRESSOR

Wahlweise/Optional/En option/Efter valg/A scelta - Siehe Kapitel 02/See chapter 02/Voir chapitre 02/Se kapitel 02/Vedere capitolo 02

1шт.

10

137700350022

CONTAINER

Siehe nächste Seite(n)/See next page(s)/Voir page(s) suivante(s)/Se næste side(r)/Vedere pagin(a/e) seguent(e/i)

1шт.

12

190003179785

FLEXIBLE HOSE

l=1250mm

1шт.

13

190003179785

FLEXIBLE HOSE

l=1690mm

1шт.

14

190003179785

FLEXIBLE HOSE

l=480mm

1шт.

15

190003179785

FLEXIBLE HOSE

l=760mm

1шт.

16

1-33-136-061

TRAILER BRAKE VALVE

Siehe nächste Seite(n)/See next page(s)/Voir page(s) suivante(s)/Se næste side(r)/Vedere pagin(a/e) seguent(e/i)

1шт.

20

ZUGSTANGE/DRAWBAR/BARRE DE TRACTIONTRÆKBOM/BARRA DI TRAZIONE - Siehe Seite(n) vorne/See page(s) before/Voir page(s) avant(es)/Se side(r) forrest/Vedere pagin(a/e) precedent(e/i)

2шт.

Выбрано товаров: 17