Запчасти Case IH 400-SERIES (204) - ELECTRICAL SYSTEM, DIESEL ENGINE, STARTING AND LIGHTING, BATTERY IGNITION (06) - ELECTRICAL SYSTEMS

Схема запчастей Case IH 400-SERIES - (204) - ELECTRICAL SYSTEM, DIESEL ENGINE, STARTING AND LIGHTING, BATTERY IGNITION (06) - ELECTRICAL SYSTEMS
49
33
53
18
30
30
60
28
38
41
35
56
32
34
36
43
16
59
48
45
42
58
31
43
43
35
16
12
25
47
40
54
60
46
41
44
28
61
2
21
59
23
16
24
20
15
26
21
36
35
27
16
58
12
33
26
64
39
27
29
12
31
32
59
29
60
42
16
17
30
22
19
1
16
16
30
22
23
30
12
33
40
6
FIT
1:1
100%

Артикул

Название

Примечание

Количество

1

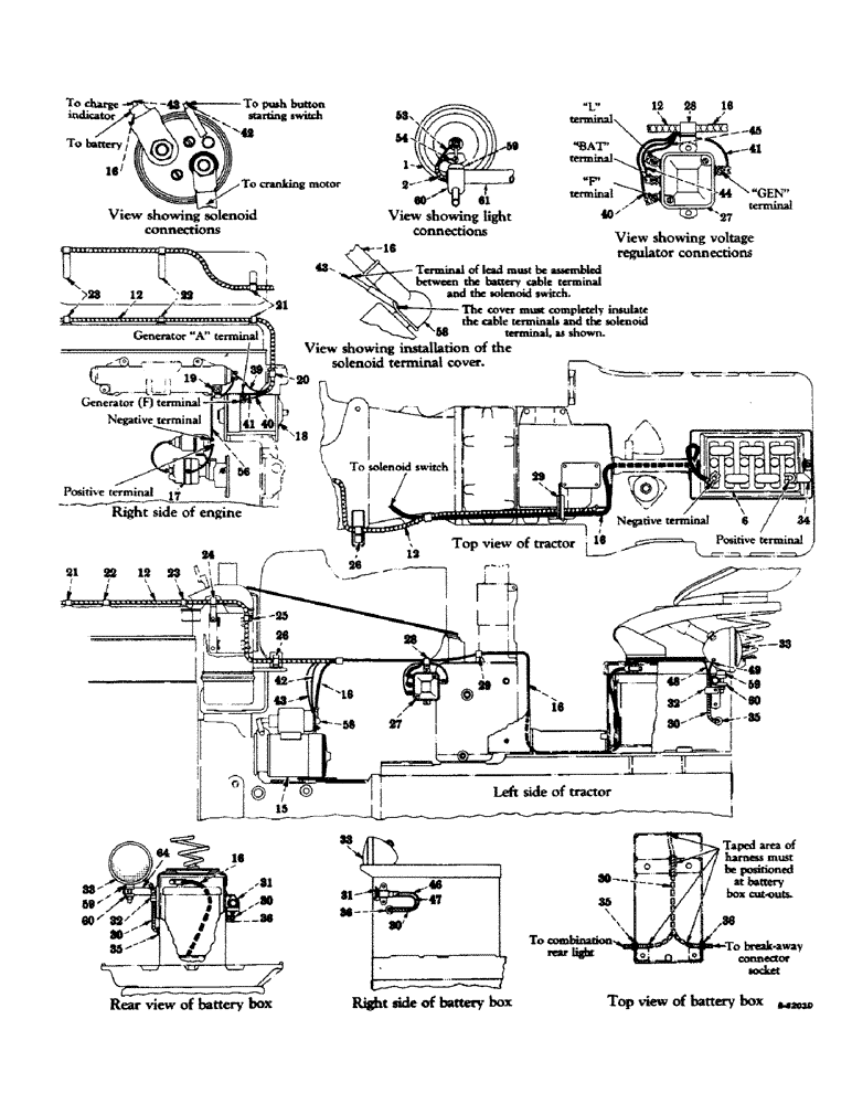
357885R94

LAMP

HEADLIGHT, sealed beam (12 volt) assembly (for components see list of parts under detail of "Headlight")

2шт.

120378

NUT,Hex, 1/2" - 13, Gr 5

NUT, 1/2"-13, G5

2шт.

120384

WASHER,1/2"

LOCK, 1/2"

2шт.

2

362011R91

HARNESS

headlight cable

1шт.

179854

SCREW,Hex, 7/16" - 14 x 5/8"

cap, hex-hd., 7/16-14NC x 5/8" (ground bolt)

1шт.

103322

LOCK WASHER,7/16"

WASHER, LOCK, 7/16"

1шт.

3

363131R91

SWITCH

lighting , assembly (for components see list of parts under detail of "Lighting Switch")

1шт.

141706

WASHER

lock, internal-tooth, 11/16"

1шт.

121841

LOCK WASHER,#8

WASHER, LOCK, #8

1шт.

4

366313R91

SWITCH

ignition lock, w/two cables and two keys

1шт.

365502R1

NUT

ignition lock switch mounting

1шт.

5

366316R91

SWITCH

push button starting, assembly (IH) (for components see list of parts under detail of "Push Button Starting Switch") (optional with 366317R91)

1шт.

5

366317R91

IGNITION SWITCH

SWITCH, push button starting, assembly (Indak Mfg. Co.) (optional with 366316R91) composed of (2) nut 120611, (2) screw 131958, (2) screw 132903, (1) switch (NSS), (2) washer 120217, (2) washer 121841

1шт.

6

368537R91

BATTERY (auto-lite)

1шт.

7

365501R1

TERMINAL CONNECTOR

TERMINAL, line connector

1шт.

8

365515R91

FUSE CARTRIDGE

HOUSING, fuse, w/two cables, knob, 356445R91, nut and washer

1шт.

9

NLS

NO LONGER SERVICED

LAMP, instrument light (2CP-12-16 volt)

1шт.

10

360053R91

INDICATOR

charge

1шт.

11

432281

HOLE PLUG BUTTON,29/32"

PLUG, dust, cigarette lighter hole

1шт.

12

366454R91

HARNESS, cable (A only)

1шт.

12

368859R91

HARNESS, cable (B only)

1шт.

13

CLIP (part of shroud)

1шт.

14

CLIP (part of shroud)

1шт.

15

364932R91

MOTOR, cranking (for components see list of parts under detail of "Cranking Motor") (A only)

1шт.

15

368844R91

MOTOR, cranking (for components see list of parts under detail of "Cranking Motor") (B only)

1шт.

179839

BOLT,Hex, 3/8" - 16 x 1", Gr 5

3шт.

103321

LOCK WASHER,3/8"

WASHER, LOCK, 3/8"

3шт.

16

362719R92

CABLE

battery to solenoid switch

1шт.

356062R91

BOLT

terminal, w/nut, sleeve and washer

1шт.

17

UNIT, battery ignition (for components see list of parts under detail of "Battery Ignition Unit")

1шт.

18

GENERATOR ASSEMBLY (see "Generator and Connections")

1шт.

19

263308R91

CLIP (on front lower mounting bolt of intake manifold)

1шт.

446211

WASHER, plain, 7/16" ID x 7/8" OD x 1/16"

1шт.

20

363123R1

CLIP (on water outlet elbow, RH mounting bolt)

1шт.

21

362123R1

CLIP

(on front valve cover stud)

1шт.

22

362126R1

CLIP

(on center valve cover stud)

1шт.

23

362126R1

CLIP

(on rear valve cover stud)

1шт.

24

362123R1

CLIP

(on air cleaner mounting bracket, front upper LH mounting bolt)

1шт.

25

362122R1

CLIP

(on air cleaner mounting racket, rear upper LH mounting bolt)

1шт.

26

362717R91

CLIP (on bottom hood sheet center bracket mounting bolt, LH side)

1шт.

113956

WASHER,Slotted Rd Hd, 1/4"-20 x 5/8"

machine, slotted-rd-hd., 1/4-20NC x 5/8"

1шт.

115547

LOCK WASHER,Int Tooth, 1/4"

WASHER, LOCK, Int Tooth, 1/4"

1шт.

27

360899R91

REGULATOR

voltage, assembly (for components see list of parts under detail of "Voltage Regulator")

1шт.

179791

BOLT,Hex, 1/4" - 20 x 1/2", Gr 5

2шт.

103319

LOCK WASHER,1/4"

WASHER, LOCK, 1/4"

2шт.

28

363118R1

CLIP (on upper voltage regulator mounting hole)

1шт.

29

362666R1

CLIP

(on universal control valve column front LH mounting bolt)

1шт.

30

366459R91

CABLE

HARNESS, break-away connector socket and rear light

1шт.

31

362002R92

SOCKET

electrical break-away connector, w/cap, two screws and spring

1шт.

179791

BOLT,Hex, 1/4" - 20 x 1/2", Gr 5

2шт.

368387R1

SPACER, break-away connector, Farmall 450 Series, 4495 up

1шт.

103319

LOCK WASHER,1/4"

WASHER, LOCK, 1/4"

2шт.

32

362120R1

CLAMP,9.53mm ID, 10.32mm Bolt Hole, P Type

CLIP (on rear light mounting bracket upper bolt)

1шт.

33

361986R93

LAMP

LIGHT, combination rear light and tail light, assembly (for components see list of parts under detail of "Combination Rear Light and Tail Light")

1шт.

120378

NUT,Hex, 1/2" - 13, Gr 5

NUT, 1/2"-13, G5

1шт.

120384

WASHER,1/2"

LOCK, 1/2"

1шт.

34

358987R92

CABLE

STRAP, Serial Range: battery-ground

1шт.

35

52118D

GROMMET

(in battery box, LH side)

1шт.

36

52118D

GROMMET

(in battery box, RH side)

1шт.

37

366456R1

BODY, connector

2шт.

38

365501R1

TERMINAL CONNECTOR

TERMINAL, line connector

1шт.

39

CABLE, push button switch to manifold switch (brown) (order harness, ref. 12)

1шт.

40

CABLE, regulator "F" terminal to generator "F" terminal (yellow) (order harness, ref. 12)

1шт.

41

CABLE, regulator "GEN" terminal to generator "A" terminal (light blue) (order harness, ref. 12)

1шт.

42

CABLE, push button switch to solenoid switch (orange) (order harness, ref. 12)

1шт.

43

CABLE, charge indicator to solenoid switch (red) (order harness, ref. 12)

1шт.

44

CABLE, charge indicator to regulator "BAT" terminal (gray) (order harness, ref. 12)

1шт.

45

CABLE, regulator "L" terminal to fuse housing lead (light green) (order harness, ref. 12)

1шт.

46

CABLE, lighting, switch to break-away connector socket (black) (order harness, ref. 30)

1шт.

47

CABLE, break-away connector socket to ground (pink) (order harness, ref. 30)

1шт.

48

CABLE, lighting switch to combination rear light and tail light (black) (order harness, ref. 30)

1шт.

49

CABLE, combination rear light and tail light to ground (pink) (order harness, ref. 30)

1шт.

50

CABLE, ignition switch to charge indicator (order switch, ref. 4)

1шт.

51

CABLE, fuse housing to regulator "L" terminal lead (order harness, ref. 12)

1шт.

52

CABLE, fuse housing to lighting switch (order fuse housing, ref. 8)

1шт.

53

CABLE, lighting switch to headlight (black) (order harness, ref. 2)

1шт.

54

CABLE, headlight to ground (pink) (order harness, ref. 2)

1шт.

55

CABLE, ignition switch to push button switch (order switch, ref. 4)

1шт.

56

266768R91

CABLE, manifold switch to coil (A only)

1шт.

56

266768R91

CABLE, manifold switch to resistor (B only)

1шт.

57

362001R91

SOCKET

instrument light, w/cable

1шт.

58

364910R1

BOOT

COVER, solenoid terminal

1шт.

59

49069D

SPACER

headlight or rear light

3шт.

60

350920R1

CLAMP

headlight or rear light

3шт.

61

361994R1

PIPE, headlight support

2шт.

62

361992R91

BRACKET, headlight support, RH

1шт.

362593R91

CAPTIVE WASHER SCREW,Truss HD, 5/16" x 5/8"

SCREW, headlight support bracket, w/washer (5/16-24NF thread) (see note A)

4шт.

362664R91

SCREW,Truss HD, 5/16" - 18 x 5/8"

headlight support bracket, w/washer (5/16-18NC thread) (see note B)

4шт.

63

361989R91

BRACKET, headlight support, LH

1шт.

362593R91

CAPTIVE WASHER SCREW,Truss HD, 5/16" x 5/8"

SCREW, headlight support bracket, w/washer (5/16-24NF thread) (see note A)

4шт.

362664R91

SCREW,Truss HD, 5/16" - 18 x 5/8"

headlight support bracket, w/washer (5/16-18NC thread) (see note B)

4шт.

64

361995R12

BRACKET, rear light support

1шт.

181360

BOLT,Hex, 3/8" - 24 x 3/4", Gr 5

SCREW, cap, hex-hd., 3/8-24NF x 3/4"

2шт.

103321

LOCK WASHER,3/8"

WASHER, LOCK, 3/8"

2шт.

65

CABLE, solenoid switch to coil (natural) (order harness, ref. 12) (B only)

1шт.

66

357929R92

ELECTRIC CABLE

CABLE, resistor to coil (B only)

1шт.

10815V

FUSE

cartridge type, 10 ampere

1шт.

9426333

FUSE,15 Amp, Type 3AG

type AGC, 15 ampere (B only)

1шт.

Выбрано товаров: 98