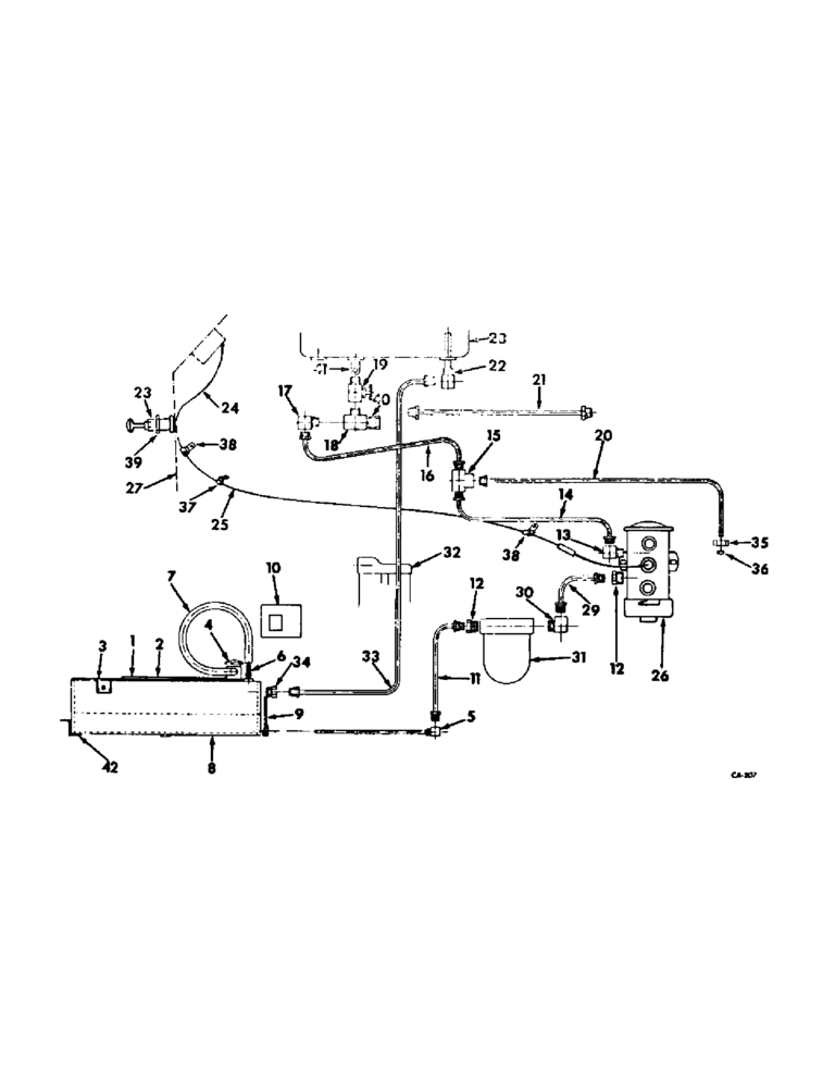
Запчасти Case IH 706 (E-15) - FUEL SYSTEM, AUXILIARY UNDERSLUNG FUEL TANK, DIESEL ENGINE TRACTORS (02) - FUEL SYSTEM

Схема запчастей Case IH 706 - (E-15) - FUEL SYSTEM, AUXILIARY UNDERSLUNG FUEL TANK, DIESEL ENGINE TRACTORS (02) - FUEL SYSTEM
34
4
22
37
5
2
18
42
13
30
32
15
21
1
39
29
38
17
40
8
6
41
12
14
11
23
3
16
27
7
10
9
35
20
31
23
25
26
36
33
12
24
19
38
FIT
1:1
100%

Артикул

Название

Примечание

Количество

NSS

NOT SOLD SEPARAT

ATTACHMENT, auxiliary underslung fuel tank, 405731R91

1шт.

1

405648R1

PLATFORM ASSY, fuel tank LH

1шт.

271607

BOLT,Hex, 3/4" - 10 x 1 1/2", Gr 5

SCREW, 3/4-10 x 1-1/2 hex-hd. cap

4шт.

2

405653R1

PLATFORM ASSY, fuel tank RH

1шт.

NLS

NO LONGER SERVICED

SCREW, 3/4-10 x 1-1/2 hex-hd. cap

4шт.

3

405656R1

TANK ASSY, fuel

1шт.

445673

PIPE PLUG,Sq Hd, 3/8"-18 NPTF

PLUG, 3/8-18 sq-hd. pipe drain

1шт.

4

389943R91

CAP

non-vented

1шт.

5

405663R1

TUBE ASSY, fuel tank outlet

1шт.

6

380471R1

FITTING

1/8 NPT vent hose

1шт.

7

405671R1

HOSE ASSY.

HOSE, fuel tank vent

1шт.

8

405665R1

SHROUD ASSY, fuel tank

1шт.

21470R1

BOLT,1/2" x 10", Gr 5

SCREW, 1/2-13 x 10 hex-hd. cap

6шт.

9

405669R1

SHIELD, fuel tank front

1шт.

180118

BOLT,Hex, 3/8" - 16 x 5/8", Gr 5

SCREW, 3/8-16 x 5/8 hex-hd. cap

5шт.

120394

WASHER,3/8", SAE

WASHER, 13/32 x 13/16 x .051

5шт.

120377

NUT,3/8" - 16, Gr 5

2шт.

10

405670R1

COVER, upper platform support RH

1шт.

180014

SCREW,Hex, 1/4" - 20 x 3/8", Gr 5, Full Thd

1/4-20 x 3/4 hex-hd. cap

4шт.

11

405664R1

PIPE ASSY, Serial Range: tank-strainer

1шт.

12

894809R1

CONNECTOR, 1/8 x 5/8-18

2шт.

13

225810

ELBOW UNION

ELBOW, 1/8-27 90 deg. inverted flared tube

1шт.

14

405680R1

TUBE ASSY, pump outlet

1шт.

15

127927

TEE,7/16"-24, Inv Flare, Fem, Brass

7/16-24 inverted flared tube three-way HV-series

1шт.

16

406682R1

TUBE ASSY, pump outlet & drain line

1шт.

17

137421

ELBOW UNION

ELBOW, 1/8-27 90 deg. inverted flared tube

1шт.

18

9409939

TEE,1/8"-27 NPTF Fem Run x 1/8"-27 NPTF Male Br

1/8-27 automotive pipe, ext.

1шт.

19

299477C91

VALVE

shut-off

1шт.

20

405681R1

TUBE, drain

1шт.

21

405684R1

TUBE ASSY, fuel over flow return

1шт.

22

405685R1

TUBE

ASSY, over-flow

1шт.

23

362818R91

SWITCH

ASSY, fuel pump

1шт.

24

389911R91

CABLE ASSY, switch to gage, hot

1шт.

25

405687R1

CABLE ASSY, Serial Range: switch-pump

1шт.

26

405898R91

FUEL PUMP

PUMP, fuel, service parts not available at time of printing

1шт.

492-11025

LOCK WASHER,1/4"

WASHER, LOCK, 1/4"

2шт.

120375

NUT,Hex, 1/4" - 20, Gr 5

2шт.

413-412

BOLT,Hex, 1/4" - 20 x 3/4", Gr 5

2шт.

120392

WASHER,1/4", SAE

9/32 x 5/8 x .051 C-Z

1шт.

27

NSS

NOT SOLD SEPARAT

PANEL ASSY, RH instrument, refer to engine controls and instruments listing, section H

1шт.

28

NSS

NOT SOLD SEPARAT

TANK ASSY, fuel, refer to fuel and piping listing

1шт.

29

405672R1

TUBE ASSY, Serial Range: strainer-pump

1шт.

30

277413R1

ELBOW, 1/8-27 90 deg. inverted flared

1шт.

31

614421R91

FILTER

STRAINER, fuel, refer to fuel strainer listing

1шт.

31

614421R91GV

BOWL

Value, Fuel Strainer

1шт.

32

NSS

NOT SOLD SEPARAT

FILTER ASSY, fuel, refer to fuel filter listing

1шт.

33

405686R1

TUBE ASSY, fuel overflow return

1шт.

34

442323

CONNECTOR, ELEC

CONNECTOR, 1/4-18 inverted flared tube

1шт.

35

222-662

TUBE NUT,7/16"-24, 45 Degree Fl, Comp

NUT, 7/16-24 ball sleeve tube

1шт.

36

114628

SLEEVE,Ball Type, 1/4" Tube

1/4 ball

1шт.

37

384556R1

CLAMP

CLIP, switch to pump cable, on RH gear selector support

1шт.

38

384554R1

CLIP

switch to pump cable, on fuel pump mtg bolt and steering and gear selector support

2шт.

39

59109D

SPACER, fuel pump switch

1шт.

40

222-1014

HYD CONNECTOR,1/2"-20 Inv Fl x 1/8" NPT

CONNECTOR, 1/8-27 inverted flared tube

1шт.

41

9409931

ELBOW,90 Degree, 1/8"-28 NPTF, Fem x 1/8"-27 NPTF Male

1/8-27 90 deg. auto pipe street

1шт.

42

527702R1

SUPPORT, fuel tank shroud

1шт.

180122

BOLT,Hex, 3/8" - 16 x 1", Gr 5

3/8-16 x 1 znd hex-hd. cap

1шт.

477589R1

WASHER

13/32 x 1-1/2 x 11 ga C-Z

1шт.

355258C1

SCREW, 1/2-13 x 10 znd hex-hd. cap

6шт.

394820R1

HANDLE

mounting assist RH

1шт.

21534R1

BOLT,Hex, 5/16" - 18 x 1"

SCREW, 5/16-18 x 1 CDP hex-hd. cap

1шт.

21535R1

SCREW, 5/16-18 x 1-1/4 CDP hex-hd. cap

1шт.

Выбрано товаров: 62