Запчасти Case IH FARMALL AV (056) - ELECTRICAL SYSTEM, INDEX TO REFERENCE NUMBERS IN ILLUSTRATION (06) - ELECTRICAL SYSTEMS

Схема запчастей Case IH FARMALL AV - (056) - ELECTRICAL SYSTEM, INDEX TO REFERENCE NUMBERS IN ILLUSTRATION (06) - ELECTRICAL SYSTEMS
19
82
24
8
83
2
14
25
10
29
7
3
23
6
4
28
13
15
30
22
11
5
27
18
9
26
1
17
12
31
20
21
16
FIT
1:1
100%

Артикул

Название

Примечание

Количество

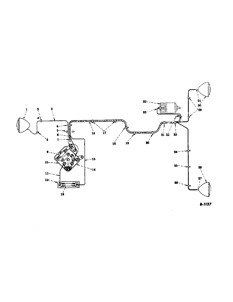
1

45640DB

LAMP

REAR LIGHT

1шт.

2

60938D

CLIP, on transmission case cover corner bolt, left side

1шт.

3

30711DX

CABLE, switch to rear light

1шт.

4

27387D

CLIP, on corner transmission case cover bolt. Turn the clip toward the rear of tractor and bend in assembly to clear the transmission case cover. Lead the cables over the top of the cover, to instrument panel., Serial Range: (501-96389)

1шт.

4

63764D

CLIP (same as above)(96390 up)

1шт.

5

52062D

GROMMET

in instrument panel cover

1шт.

6

CABLE, generator to switch (natural with black and red cross tracers)

1шт.

7

CABLE, (natural with black tracer) insulate the terminal and fasten securely with friction tape

1шт.

8

60938D

CLIP, on transmission case cover (corner bolt, right side)

1шт.

9

10815V

FUSE

1шт.

10

1994019

SWITCH

LIGHTING SWITCH

1шт.

11

59462D

CABLE, switch to fuse block, Serial Range: (501-128026)

1шт.

11

61257D

CABLE, switch to fuse block (128027 up)

1шт.

12

7472H

FUSE BLOCK

1шт.

13

10815V

FUSE

1шт.

14

A good electrical connection must be made between the switch and the switch mounting to complete the generator grounding circuit.

1шт.

15

CABLE, fuse block to headlight (black)

1шт.

16

51998D

HARNESS

CABLE HARNESS

1шт.

17

61032D

CLIP-ON CLUTCH HOUSING, use holes for mounting battery box. Use 3/8-16 N.C. x 1/2" cap screw and lockwasher., Serial Range: (501-96389)

1шт.

17

60938D

CLIP (same as above)(96390 up)

1шт.

18

61032D

CLIP-ON FUEL TANK SUPPORT BRACKET BOLT REAR, Serial Range: (501-96389)

1шт.

18

60938D

CLIP-ON FUEL TANK SUPPORT BRACKET BOLT REAR (96390 up)

1шт.

19

61032D

CLIP-ON RADIATOR SHUTTER CONTROL BRACKET BOLT on rear fuel tank support, bend the clip so cable harness does not touch the radiator shutter control rod., Serial Range: (501-96389)

1шт.

19

60938D

CLIP (same as above)(96390 up)

1шт.

20

61032D

CLIP-ON FRONT FUEL TANK SUPPORT BRACKET BOLT, Serial Range: (501-96389)

1шт.

20

60938D

CLIP-ON FRONT FUEL TANK SUPPORT BRACKET BOLT (96390 up)

1шт.

21

61032D

CLIP-ON LOWER AIR CLEANER SUPPORT BRACKET BOLT, Serial Range: (501-96389)

1шт.

21

60938D

CLIP-ON LOWER AIR CLEANER SUPPORT BRACKET BOLT (96390 up)

1шт.

22

CABLE, (natural with black tracer) Insulate the terminal and fasten securely with friction tape

1шт.

23

61032D

CLIP-ON generator mounting bracket, rear bolt, Serial Range: (501-96389)

1шт.

23

60938D

CLIP-ON GENERATOR MOUNTING BRACKET, rear bolt (96390 up)

1шт.

24

6830H

CLIP

-ON GENERATOR BRACE BOLT ON ENGINE, Serial Range: (501-96389)

1шт.

24

61813D

CLIP

-ON GENERATOR BRACE BOLT ON ENGINE (96390 up)

1шт.

25

6830H

CLIP

-ON ENGINE CRANKCASE FRONT COVER BOLT (first bolt below the governor, Serial Range: housing)(501-96389)

1шт.

25

61813D

CLIP

-ON ENGINE CRANKCASE FRONT COVER BOLT (first bolt below the governor housing)(96390 up)

1шт.

26

52116D

FRONT LIGHT CABLE CLAMP

1шт.

27

CABLE, fuse block to headlight (black)

1шт.

28

45640DB

LAMP

HEADLIGHT

1шт.

29

52116D

FRONT LIGHT CABLE CLAMP

1шт.

30

45640DB

LAMP

HEADLIGHT

1шт.

31

CABLE, fuse block to headlight (black)

1шт.

32

61875D

GENERATOR (no longer supplied for service)

1шт.

33

CABLE, generator to switch (natural with black and red cross tracers) cut off terminal and "skin" back the wire.

1шт.

Выбрано товаров: 43