Запчасти Case IH FARMALL MDV (145) - ELECTRICAL SYSTEM, DIESEL ENGINE, BOSCH NO-BATTERY GENERATOR, SPECIAL, 2 HEADLIGHTS & 1 REAR LIGHT (06) - ELECTRICAL SYSTEMS

Схема запчастей Case IH FARMALL MDV - (145) - ELECTRICAL SYSTEM, DIESEL ENGINE, BOSCH NO-BATTERY GENERATOR, SPECIAL, 2 HEADLIGHTS & 1 REAR LIGHT (06) - ELECTRICAL SYSTEMS
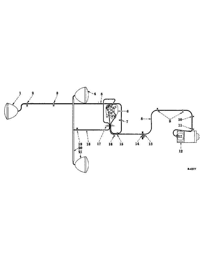
21
3
18
7
5
10
14
11
17
9
2
16
19
6
12
15
1
20
8
4
13
FIT
1:1
100%

Артикул

Название

Примечание

Количество

1

45640DB

LAMP

REAR LIGHT

1шт.

2

60938D

CLIP - on rear frame cover

1шт.

3

351794R1

CLIP - on brake housing mounting bolt, upper bolt

1шт.

4

45640DB

LAMP

HEADLIGHT

1шт.

5

358563R91

CABLE - switch to rear light

1шт.

6

LIGHTING SWITCH

1шт.

7

60938D

CLIP - on lower R.H. mounting bolt of rear fuel tank support

1шт.

8

31533DX

CABLE -, Serial Range: switch-generator

1шт.

9

60938D

CLIPS - on front and rear valve cover studs

1шт.

10

60938D

CLIP - on water outlet elbow bolt, right side

1шт.

11

60937D

CLIP - under head of generator strap hinge bolt

1шт.

12

61875D

GENERATOR (No longer supplied for service)

1шт.

13

62505D

CLIP - on governor control rod bracket mounting bolt to front of air cleaner and gas tank support

1шт.

14

THRU ONE-INCH HOLE IN AIR CLEANER AND GAS TANK SUPPORT

1шт.

15

28428D

LOOM CLAMP

1шт.

16

56275D

CLIP - on top hole right side of rear fuel tank support

1шт.

17

52062D

GROMMET

- in instrument panel cover, or

1шт.

17

42865D

GROMMET - in instrument panel cover

1шт.

18

52973D

HEADLIGHT CABLE HARNESS

1шт.

19

60938D

CLIP - on lower "U" bolt of headlight support bracket

1шт.

20

HEADLIGHT SUPPORT PIPE

1шт.

21

45640DB

LAMP

HEADLIGHT

1шт.

Выбрано товаров: 22