Запчасти Case IH M570AT (106) - AIR COMPRESSOR VALVES AND LINES, TRAILER AIR BRAKES (88) - ACCESSORIES

Схема запчастей Case IH M570AT - (106) - AIR COMPRESSOR VALVES AND LINES, TRAILER AIR BRAKES (88) - ACCESSORIES
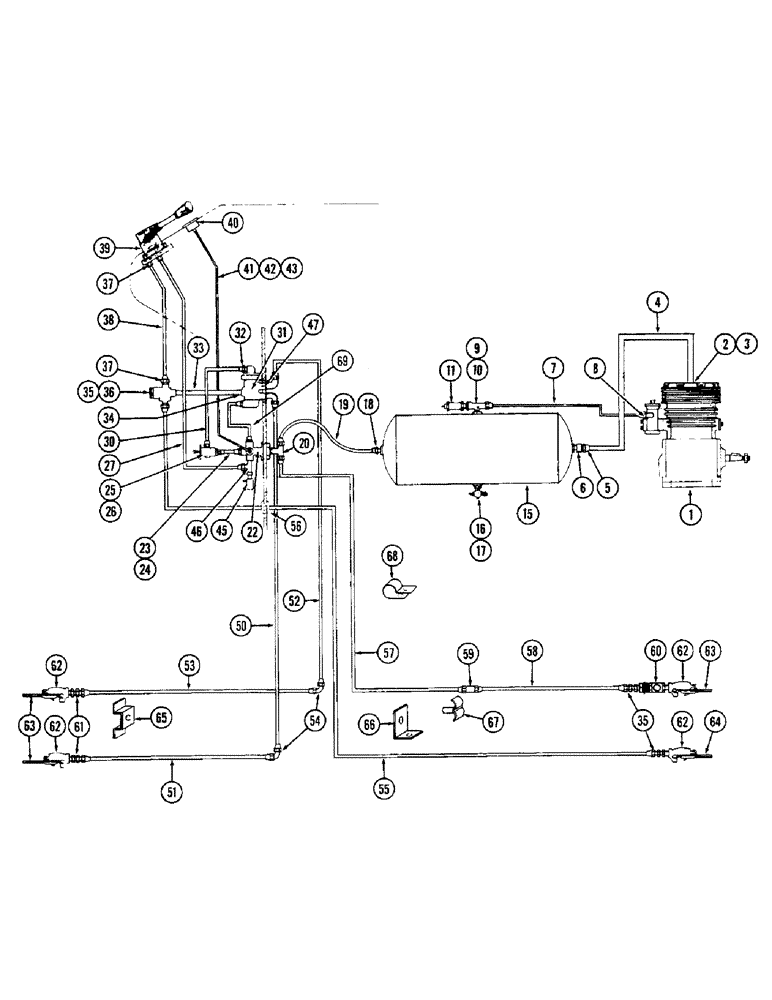
42
1
30
63
24
36
43
35
51
54
53
18
62
32
61
66
19
2
50
57
26
40
52
27
33
31
56
58
11
59
62
16
20
69
8
17
55
37
45
22
68
46
37
35
25
3
39
47
15
34
62
4
60
6
62
41
10
38
5
67
64
63
9
65
23
7
FIT
1:1
100%

Артикул

Название

Примечание

Количество

1

A38698

COMPRESSOR - air, trailer brake

1шт.

2

G46368

X

PLATE -, Serial Range: tube-compressor

1шт.

3

222-628

ELBOW,90 Degree, 13/16"-18 x 1/2" NPT, Comp

- tube to plate (5/8" O.D. x 1/2" P.T. 90 degrees)

1шт.

4

A38872

TUBE

- reservoir to compressor (5/8" O.D.)

1шт.

5

222-613

CONNECTOR - tube to check valve (5/8 O.D. x 1/2" P.T.)

1шт.

6

G45437

LOCK VALVE

VALVE - check, air supply

1шт.

7

A38873

TUBE - compressor to reservoir (3/8" O.D.)

1шт.

8

222-621

ELBOW - tube to filter (3/8 O.D. x 1/8" P.T. 90 degrees)

1шт.

9

A38721

TEE - tube & valve (3/8 O.D. x 1/4" P.T.)

1шт.

10

221-1088

REDUCER,Hex, 1/2" x 1/4" NPT

BUSHING - reducer (1/2 x 1/4" P.T.)

1шт.

11

L10392

VALVE

- safety, reservoir

1шт.

15

G45426

RESERVOIR ASSY.

RESERVOIR - air, brake system

1шт.

16

217-101

VALVE

- drain (1/2" P.T.)

1шт.

17

217-43

REDUCER,1/2" - 14 NPTF x 1/4" - 18 Fem NPTF

1шт.

18

222-609

CONNECTOR, ELEC

CONNECTOR - reservoir rear (3/8 O.D. x 1/2" P.T.)

1шт.

19

A38871

TUBE - reservoir to manifold (3/8" O.D.)

1шт.

20

222-756

HYD CONNECTOR,7/8"-14 45 Degree Fl x 1/2" NPT Fem

TEE - manifold (3/8" O.D. x 1/4" P.T.)

1шт.

22

G45445

MANIFOLD - fitting, air tube

1шт.

23

217-194

FITTING,1/8" - 27 Male NPTF x 1/8" - 27 Male NPTF

NIPPLE - manifold to cont. valve (1/8" P.T. x 1" brass)

1шт.

24

217-40

REDUCER,1/4"-18 NPTF x 1/8"-27 Fem NPTF

Bushing 1/4"-18 NPTF x 1/8"-27 Fem NPTF

2шт.

25

A38730

VALVE

- control, air brake

1шт.

26

A38731

DIAL - control valve (See figure 84)

1шт.

27

A38875

TUBE - manifold to hand valve (3/8" O.D.)

1шт.

30

G45118

HOSE - cont. valve to prot. valve (6")

1шт.

31

G45431

WASHER

VALVE - protective

1шт.

32

A38719

ADAPTER

- protective valve (3/8" P.T. x 5/8" N.F.)

1шт.

33

A38722

TUBE - protective valve to switch (3/8" O.D.)

1шт.

34

222-623

ELBOW

- prot. valve (3/8 O.D. x 3/8" P.T. 90 degrees)

2шт.

35

222-607

FITTING,9/16"-24 x 1/4" NPT, Comp

CONNECTOR - 3/8" O.D. x 1/4" P.T.

9шт.

36

A38747

SWITCH - stop light

1шт.

37

222-622

ELBOW,90 Degree, 9/16"-24 x 1/4" NPT, Comp

- 3/8" O.D. x 1/4" P.T. 90 degrees

4шт.

38

A38723

TUBE - switch to hand valve (3/8" O.D.)

1шт.

39

G45429

VALVE - hand control

1шт.

40

L10387

GAUGE - air pressure

1шт.

41

G46181

TUBE - air pressure (1/8" O.D.) 0.125" OD x 23" L

1шт.

42

222-681

FITTING,5/16"-24 x 1/8" NPT Fem, Comp

ELBOW - press tube to manifold (1/8" O.D. x 1/8" P.T.)

1шт.

43

217-5

ADAPTER,1/4"-18 Fem NPTF x 1/8"-27 NPTF Male

BUSHING - reducing, manifold (1/8" x 1/4" P.T.)

1шт.

45

L10372

SWITCH

- warning, air pressure

1шт.

46

222-686

UNION

TEE - 1/4" female P.T. x 1/4" male P.T. x 3/8" O.D.

1шт.

47

217-4

ADAPTER,3/8"-18 Fem NPTF x 3/8"-18 NPTF Male

BUSHING - protective valve (3/8" M.P.T. x 3/8" F.P.T.)

2шт.

50

A38725

TUBE - prot. valve to rear emergency tube (3/8" O.D.)

1шт.

51

A38729

TUBE - emergency, R.H. rear (3/8" O.D.)

1шт.

52

A38724

TUBE - prot. valve to rear service tube (3/8" O.D.)

1шт.

53

A38727

TUBE - service, L.H. rear (3/8" O.D.)

1шт.

54

222-1246

ELBOW - 3/8" O.D. tube x 90 degrees

3шт.

55

A38726

TUBE - service, front R.H. coupling (3/8" O.D.)

1шт.

56

A59722

GROMMET

- service, Serial Range: tube-cab

1шт.

57

A38870

LINE - reservoir to front emergency line (3/8" O.D.)

1шт.

58

A38728

LINE - emergency, L.H. front (3/8" O.D.)

1шт.

59

222-714

FITTING

CONNECTOR - front emergency line (3/8" O.D.)

1шт.

60

G45434

VALVE - cut-out

1шт.

61

A38720

STUD - clamping

2шт.

62

G45436

COUPLING - air, Serial Range: tractor-trailer

4шт.

63

G45435

COUPLING - dummy

3шт.

64

A38836

COUPLING - dummy, R.H. front vented

1шт.

65

A38869

BRACKET - rear tube support

1шт.

66

A38868

BRACKET - front tube clip

1шт.

67

A60225

RETAINER - front tubes

1шт.

68

49845

CLAMP

CLIP - tube

7шт.

A38737

PANEL - valve mounting (Not shown)

1шт.

69

A38874

TUBE - manual to protective valve

1шт.

Выбрано товаров: 61