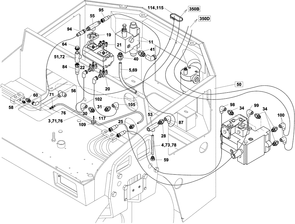
Запчасти Case DV204 (10-350C/4[01]) - HYDRAULIC CIRCUIT, TRAVEL (07) - HYDRAULIC SYSTEM

Схема запчастей Case DV204 - (10-350C/4[01]) - HYDRAULIC CIRCUIT, TRAVEL (07) - HYDRAULIC SYSTEM
73
100
21
350d
78
72
105
117
84
25
41
4
102
98
114
76
87
22
34
71
58
60
59
94
115
30
31
40
64
53
95
5
20
28
56
3
51
50
76
99
55
69
350b
109
34
11
71
19
FIT
1:1
100%

Артикул

Название

Примечание

Количество

3

ND109817

PIPE

1шт.

4

ND109818

PIPE

1шт.

5

ND109801

PIPE

1шт.

11

ND108593

BLOCK

1шт.

19

ND062395

FLANGE

1шт.

20

ND062396

FLANGE

1шт.

21

ND062505

FLANGE ASSY

1шт.

22

ND062400

FLANGE

1шт.

25

ND062200

HYD CONNECTOR

1шт.

28

ND062154

HYD CONNECTOR

1шт.

30

ND062131

FITTING

1шт.

31

ND062161

HYD CONNECTOR

1шт.

34

ND109180

FITTING

4шт.

40

ND062180

HYD CONNECTOR

1шт.

41

ND062145

HYD CONNECTOR

1шт.

51

ND062393

HYD CONNECTOR

1шт.

53

ND062403

TEE

1шт.

55

ND062392

HYD CONNECTOR

1шт.

56

ND062302

HYD CONNECTOR

1шт.

58

ND108655

COUPLING

1шт.

59

ND062275

COUPLING

1шт.

60

ND062247

HYD CONNECTOR

1шт.

64

ND104953

PLUG

1шт.

69

ND108656

RING

2шт.

71

ND062045

NUT

1шт.

72

ND062046

NUT

1шт.

73

ND062047

NUT

1шт.

76

ND062038

SEAL

1шт.

78

ND062033

SLEEVE

1шт.

84

ND108632

HOSE

1шт.

87

ND108633

HOSE

1шт.

94

ND108645

HOSE

1шт.

95

ND108646

HOSE

1шт.

98

ND108641

HOSE

1шт.

99

ND108642

HOSE

1шт.

100

ND108640

HOSE

2шт.

102

ND108886

HOSE

1шт.

105

ND108654

HOSE

1шт.

109

ND064843

SLEEVE

1шт.

114

ND078445

SECURING STRAP

10шт.

115

ND106910

STRAP

1шт.

117

ND024231

BOLT

1шт.

50

REF

INSTRUCTION

1шт.

See Page 12-50/4

1шт.

350b

REF

INSTRUCTION

1шт.

See Page 10-350B/124

1шт.

350d

REF

INSTRUCTION

1шт.

See Page 10-350D/4

1шт.

Выбрано товаров: 48