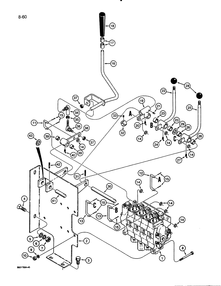
Запчасти Case 455C (8-60) - EQUIPMENT CONTROL VALVE AND LEVERS, THREE CONTROL LEVERS, FOUR SPOOL VALVE (08) - HYDRAULICS

Схема запчастей Case 455C - (8-60) - EQUIPMENT CONTROL VALVE AND LEVERS, THREE CONTROL LEVERS, FOUR SPOOL VALVE (08) - HYDRAULICS
FIT
1:1
100%

Артикул

Название

Примечание

Количество

1

REF

INSTRUCTION

CONTROL VALVE - four spool, for correct assembly and components see Fig. 8-68

1шт.

2

R47023

LARGE PLATE

BRACKET - control valve mounting

1шт.

3

121-428

FLANGE BOLT,Hex, 1/2" - 13 x 1", Gr 8, Full Thd

BOLT, Hex Flg, 1/2"-13 x 1", G8, Full Thd

2шт.

4

111-541

CARRIAGE BOLT,Short NK, 1/2"-13 x 1 1/4", G5, Full Thd

BOLT, CARRIAGE, Short NK, 1/2"-13 x 1 1/4", G5, Full Thd

2шт.

5

95-8

WASHER,1/2"

flat 1/2"

2шт.

6

192-23

LOCK WASHER,1/2"

WASHER, LOCK, 1/2"

2шт.

7

129-105

NUT,Hex, 1/2" - 13, Gr 5

2шт.

8

113-119

BOLT,Hex, 5/16" - 18 x 2-3/4", Gr 5

3шт.

9

192-20

LOCK WASHER,Helical Spring, 0.318" ID, CST, ZND

WASHER, LOCK, 5/16"

3шт.

10

9635082

NUT,5/16" - 18, Gr 5

3шт.

11

R49010

LINK

- short, inner spool

1шт.

12

R48995

LINK

- long, bellcrank to valve spool

1шт.

13

R48996

LINK, CONNECTING

LINK - long, auxiliary control levers to outer valve spools

2шт.

14

195-521

WASHER,5/16", SAE

- flat, 5/16", plated

8шт.

15

132-331

COTTER PIN,3/32" x 5/8"

PIN, SPLIT (COTTER), 3/32" x 5/8"

8шт.

16

R53772

LEVER ASSY.

CONTROL LEVER - equipment, inner

1шт.

17

D38662

RING

BUSHING - knob

2шт.

18

D37550

KNOB

- inner control lever

1шт.

19

R48311

ROCKER LEVER

BELLCRANK - inner control lever

1шт.

20

219-37

LUBE NIPPLE,45 Degree Elbow, 1/4" - 28 NPTF

GREASE FITTING - 45 degree, 1/4" - 28 NF taper

1шт.

21

86636814

LUBE NIPPLE,1/4"-28 x .52" lg

GREASE FITTING - straight, 1/4" - 28 NF, Replaces 90 degree grease fitting used in production on some models

1шт.

22

R46993

LEVER

CONTROL LEVER ASSEMBLY - auxiliary, center, Includes: Ref. 23 and 24

1шт.

23

L14229

BEARING

BUSHING - control lever

2шт.

24

219-37

LUBE NIPPLE,45 Degree Elbow, 1/4" - 28 NPTF

GREASE FITTING - 45 degree, 1/4" - 28 NF taper

1шт.

25

R46994

LEVER

CONTROL LEVER ASSEMBLY - auxiliary, outer, Includes: Ref. 26 and 27

1шт.

26

L14229

BEARING

BUSHING - control lever

2шт.

27

219-37

LUBE NIPPLE,45 Degree Elbow, 1/4" - 28 NPTF

GREASE FITTING - 45 degree, 1/4" - 28 NF taper

1шт.

28

70213

KNOB

- round, auxiliary control levers

2шт.

29

A64166

WASHER

SPACER - auxiliary control levers

1шт.

30

R47021

SHAFT

- upper, control levers

1шт.

31

138-2022

PIN,5/32" x 1 1/4", Coiled

1шт.

32

D46079

COLLAR

- locking, inner control lever

1шт.

33

83-44

SET SCREW,Hex Soc, 1/4"-20 x 1/4"

- hex socket, cup point, 1/4" - 20 NC x 1/4"

1шт.

34

H289652

BALL JOINT,5/16" - 24 x 1-3/8" L

JOINT - female

1шт.

35

129-122

NUT,5/16"-24, G5

1шт.

36

R47939

ROD

BALL JOINT - male

1шт.

37

131-1231

LOCK NUT,5/16"-24, GC

NUT, LOCK, 5/16"-24, GC

2шт.

38

R47008

LEVER ASSY.

LEVER ASSEMBLY - ball joint, lower, Includes: Ref. 39 and 40

1шт.

39

R30880

BUSHING

- lever

2шт.

40

219-37

LUBE NIPPLE,45 Degree Elbow, 1/4" - 28 NPTF

GREASE FITTING - 45 degree, 1/4" - 28 NF, taper

1шт.

41

R47020

SHAFT

- lower lever

1шт.

42

138-2022

PIN,5/32" x 1 1/4", Coiled

1шт.

43

D44330

SHIM,.031" Thk

Ball joint lever .031" Thk

1шт.

Выбрано товаров: 43