Запчасти Case 980B (058) - ENGINE WIRING HARNESS, (USED ON UNITS PRIOR TO PIN 6204051) (06) - ELECTRICAL SYSTEMS

Схема запчастей Case 980B - (058) - ENGINE WIRING HARNESS, (USED ON UNITS PRIOR TO PIN 6204051) (06) - ELECTRICAL SYSTEMS
FIT
1:1
100%

Артикул

Название

Примечание

Количество

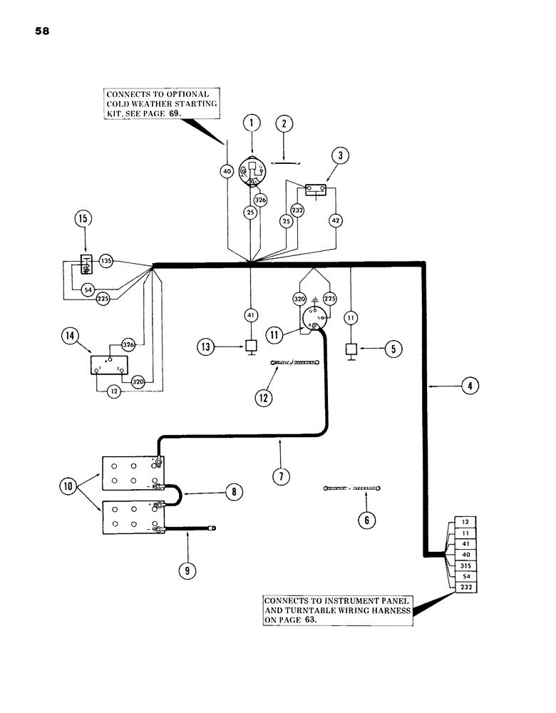
1

S512737

ALTERNATOR

- 12 Volt with regulator - (Replaces S229619)

1шт.

For service breakdown of alternator S229619 see figure 48.

1шт.

Prior to ordering a replacement alternator check the alternator identification plate. If plate identifies it as a part no. S229619 you must order kit no. S612874 which consists of a S512737 alternator and a S113717 installation kit.

1шт.

A413461

PULLEY, alternator - (use with S512737 Alternator and S229619 Alternator)

1шт.

223-178

TERMINAL CONNECTOR

TERMINAL, male blade

1шт.

223-166

CONNECTOR, ELEC

CONNECTOR, female body

1шт.

2

S214163

WIRE, jumper ground - 12 gauge wire x 8" long - (alternator to engine) - (use existing hardware)

1шт.

3

S63884

SWITCH

pressure

1шт.

217-1079

HYD CONNECTOR,1/8" - 27 NPTF

ADAPTER - 1/8" NPT male x 1/8" NPT male - (into engine) - (Replaces 217-1011)

1шт.

217-1160

TEE,1/8"-27 Female

- 1/8" NPT female x 1/8" NPT female x 1/8" NPT female - (onto 217-1079 adapter)

1шт.

4

S609759

HARNESS

WIRING HARNESS, engine

1шт.

S99515

PLUG

CONNECTOR, electrical - (9 contact) - (male)

1шт.

L18331

CABLE TIE,375.9mm L, Nylon, Black

TIE, cable - (wiring harness to engine breather tube and around electrical connectors of engine harness and turntable harness)

2шт.

5

S27825

TEMPERATURE SENDER

SENDING UNIT, engine temperature

1шт.

6

S228983

STRAP

CABLE, ground -, Serial Range: (engine-turntable)

1шт.

131-52

NUT,3/8"-16, GC

NUT, self locking - 3/8" NC - (cable to turntable)

1шт.

195-103

WASHER,5/16"

flat - 3/8"

1шт.

7

S223593

CABLE PULLING GRIP

CABLE, battery -, Serial Range: (starter-battery)

1шт.

NLS

NO LONGER SERVICED

3шт.

131-52

NUT,3/8"-16, GC

NUT, self locking - 3/8" NC - (cable to turntable)

3шт.

195-103

WASHER,5/16"

flat - 3/8"

3шт.

8

S229578

CABLE, battery -, Serial Range: (battery-battery)

1шт.

9

S234973

CABLE PULLING GRIP

CABLE, ground -, Serial Range: (battery-ground)

1шт.

131-52

NUT,3/8"-16, GC

NUT, self locking - 3/8" NC

1шт.

195-103

WASHER,5/16"

flat - 3/8"

1шт.

10

L13308

DRY BATTERY

- (12V, 180 AMP, 138 plates)

2шт.

11

REF

INSTRUCTION

STARTER - (for breakdown, see Figures 42 and 44

1шт.

12

S228983

STRAP

CABLE, ground - (starter to engine) - (use existing hardware) for mounting)

1шт.

13

S27826

SENDER UNIT

SENDING UNIT, oil pressure

1шт.

14

S229871

BOX

CONTROL, dual voltage charge - 12/24 Volt

1шт.

174-97

SCREW,Sl Rnd Hd, #10 - 32 x 1/2"

machine - No. 10 NF x 1/2"

4шт.

192-18

LOCK WASHER,Helical Spring, #10, 0.196" ID, CST, ZND

WASHER, LOCK, #10

4шт.

129-37

NUT,#10-32

4шт.

15

S26663

SOLENOID

RELAY, intermediate starter

1шт.

86625061

NUT,1/4"-20, GB

NUT, self locking - 1/4" NC

2шт.

195-516

WASHER,#12

flat - 1/4"

2шт.

P/N S27825 IS 12V, SW 362-X, 1/2 PIPE.

1шт.

THIS ALTERNATOR (S512737) IS FOR A 72 AMP REGULATOR P/N IS S113988. MOTOROLA # IS 8HE2009P.

1шт.

Выбрано товаров: 38