Запчасти Case CX160 (06-03) - HYDRAULICS - TRAVEL (06) - POWER TRAIN

Схема запчастей Case CX160 - (06-03) - HYDRAULICS - TRAVEL (06) - POWER TRAIN
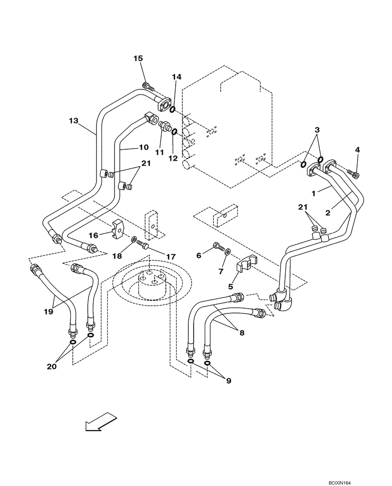
1
20
6
17
15
11
2
16
13
3
18
9
14
21
7
21
5
19
8
4
10
12
FIT
1:1
100%

Артикул

Название

Примечание

Количество

1

KLJ0501

TUBE ASSY.

1шт.

2

KLJ0502

TUBE ASSY.

1шт.

3

154528A1

O-RING

2шт.

4

862-10030

HEX SOC SCREW,M10 x 30mm, Cl 12.9

8шт.

5

152742A1

COLLAR

1шт.

6

827-12055

BOLT,Hex, M12 x 1.75 x 55mm, Cl 10.9

1шт.

7

150811A1

WASHER

M12

1шт.

8

161159A1

HYDRAULIC HOSE

430 mm (17 in), Incl. 9

2шт.

9

154503A1

O-RING

1шт.

10

KLJ0499

TUBE ASSY.,20.8 mm ID x 27.2 mm OD

1шт.

11

151654A1

HYD CONNECTOR,3/4" NPT O-Ring x 3/4" NPT

Incl. 12

1шт.

12

154503A1

O-RING

1шт.

13

KLJ0500

TUBE ASSY.,20.8 mm ID x 27.2 mm OD

1шт.

14

154528A1

O-RING

1шт.

15

862-10030

HEX SOC SCREW,M10 x 30mm, Cl 12.9

4шт.

16

152742A1

COLLAR

1шт.

17

827-12055

BOLT,Hex, M12 x 1.75 x 55mm, Cl 10.9

1шт.

18

150811A1

WASHER

M12

1шт.

19

161159A1

HYDRAULIC HOSE

430 mm (17 in), Incl. 20

2шт.

20

154503A1

O-RING

1шт.

21

150824A1

PLUG

4шт.

Выбрано товаров: 21