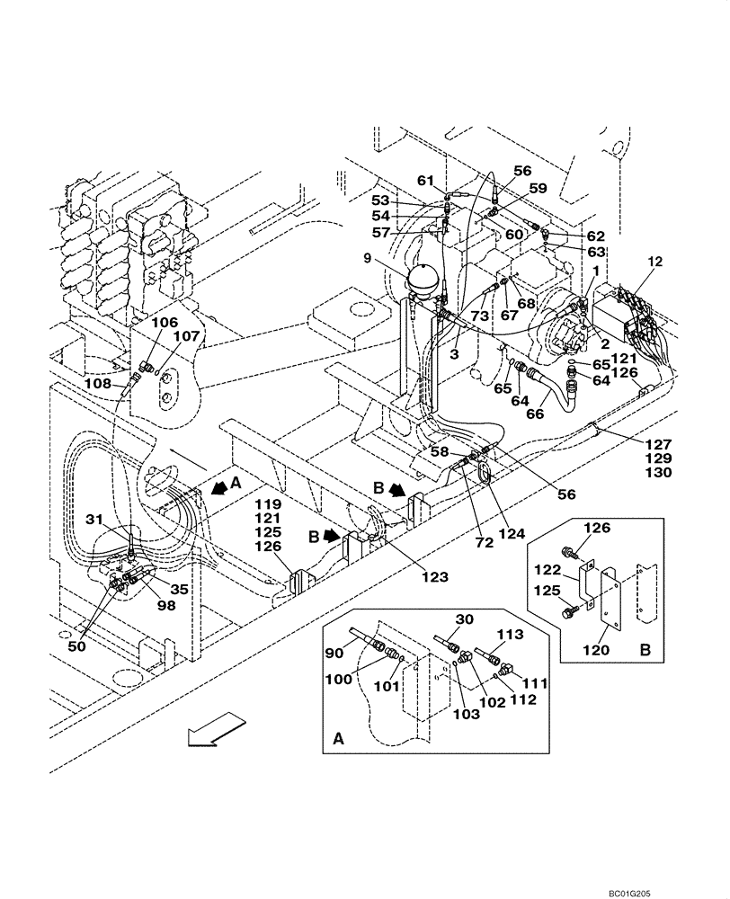
Запчасти Case CX800 (08-37) - HYDRAULICS - PILOT PRESSURE, RETURN LINES (08) - HYDRAULICS

Схема запчастей Case CX800 - (08-37) - HYDRAULICS - PILOT PRESSURE, RETURN LINES (08) - HYDRAULICS
72
9
12
107
108
2
58
64
121
125
61
124
66
127
123
35
129
100
120
31
59
106
57
103
56
126
60
65
50
1
56
3
90
122
130
102
68
121
53
119
54
67
30
62
126
113
125
73
63
65
112
64
126
101
98
111
FIT
1:1
100%

Артикул

Название

Примечание

Количество

1

150919A1

ELBOW,90 Degree, 1/2" O-Ring x 1/2"

Incl. 2

1шт.

2

154487A1

O-RING

1шт.

3

KAJ2882

HYDRAULIC HOSE,12.70 mm ID x 800.00 mm

See Figure 08-38

1шт.

9

KHJ1553

ACCUMULATOR

See Figure 08-38

1шт.

12

KHJ15470

SOLENOID VALVE

See Figure 08-76B

1шт.

30

KHJ12870

HYDRAULIC HOSE

See Figure 08-38; Replaces KSJ2200

1шт.

31

KTJ1786

HOSE

See Figure 08-38

1шт.

35

152988A1

HOSE

See Figure 08-38

1шт.

50

162826A1

ADAPTER

2шт.

53

159497A1

TEE

Incl. 54

1шт.

54

154467A1

O-RING,10.8mm ID x 2.4mm Width

1шт.

56

KHJ1232

HYDRAULIC HOSE,6.35 mm ID x 2050.00 mm

Replaces 157853A1

1шт.

57

KHJ2721

HYDRAULIC HOSE,6.30 mm ID x 450.00 mm

See Figure 08-38; Replaces 152793A1

1шт.

58

159481A1

ADAPTER

1шт.

59

150913A1

ELBOW,90 Degree, 1/4" O-Ring x 1/4"

Incl. 60

1шт.

60

154467A1

O-RING,10.8mm ID x 2.4mm Width

1шт.

61

161483A1

HOSE ASSY.

1шт.

62

150913A1

ELBOW,90 Degree, 1/4" O-Ring x 1/4"

Incl. 63

1шт.

63

154467A1

O-RING,10.8mm ID x 2.4mm Width

1шт.

64

151654A1

HYD CONNECTOR,3/4" NPT O-Ring x 3/4" NPT

Incl. 65

2шт.

65

154503A1

O-RING

1шт.

66

KRJ4312

HYDRAULIC HOSE,19.00 mm ID x 580.00 mm

1шт.

67

152127A1

HYD CONNECTOR,1/4" NPT O-Ring x 1/4" NPT

Incl. 68

1шт.

68

154467A1

O-RING,10.8mm ID x 2.4mm Width

1шт.

72

KHJ2734

HYDRAULIC HOSE,6.30 mm ID x 3800.00 mm

See Figure 08-39; Replaces 163438A1

1шт.

73

KHJ2735

HYDRAULIC HOSE,6.30 mm ID x 5100.00 mm

See Figure 08-39; Replaces KHJ1248

1шт.

90

157969A1

HOSE

See Figure 08-40

1шт.

98

152763A1

HOSE ASSY.

See Figure 08-40

1шт.

100

152128A1

HYD CONNECTOR,3/8" NPT O-Ring x 3/8" NPT

Incl. 101

1шт.

101

154475A1

O-RING

1шт.

102

150913A1

ELBOW,90 Degree, 1/4" O-Ring x 1/4"

Incl. 103

1шт.

103

154467A1

O-RING,10.8mm ID x 2.4mm Width

1шт.

106

150919A1

ELBOW,90 Degree, 1/2" O-Ring x 1/2"

Incl. 107

1шт.

107

154487A1

O-RING

1шт.

108

KAJ2241

HYDRAULIC HOSE,12.70 mm ID x 1300.00 mm

See Figure 08-40

1шт.

111

156554A1

ELBOW

Incl. 112

1шт.

112

154467A1

O-RING,10.8mm ID x 2.4mm Width

1шт.

113

KHJ1772

HOSE

See Figure 08-39

1шт.

119

KUJ0273

BRACKET

1шт.

120

KUJ0274

BRACKET

2шт.

121

159034A1

CLAMP

2шт.

122

159037A1

MOUNTING CLIP

2шт.

123

159378A1

GROMMET

1шт.

124

152966A1

GROMMET

1шт.

125

166052A1

BOLT

With Attached Washer

6шт.

126

166350A1

BOLT

With Attached Washer

8шт.

127

150071A1

MOUNTING CLIP

1шт.

129

150860A1

COLLAR

1шт.

130

840-168

SCREW,Pan, M6 x 1 x 8mm, Cl 4.8

1шт.

Выбрано товаров: 49