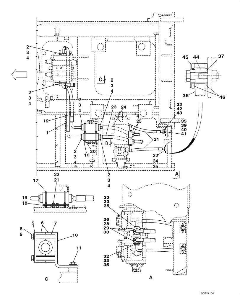
Запчасти Case CX800 (08-04) - HYDRAULICS - CONTROL VALVE SUPPLY (08) - HYDRAULICS

Схема запчастей Case CX800 - (08-04) - HYDRAULICS - CONTROL VALVE SUPPLY (08) - HYDRAULICS
2
30
3
11
4
18
5
45
4
34
44
22
2
25
3
35
33
32
6
4
37
4
9
4
2
1
24
32
41
42
17
35
20
28
4
21
12
3
3
2
7
8
4
32
31
40
23
16
36
32
43
33
19
10
46
35
35
29
39
2
2
3
26
3
FIT
1:1
100%

Артикул

Название

Примечание

Количество

1

KUJ0209

HYDRAULIC HOSE,31.8mm ID x 1890mm L

1шт.

2

150124A1

FLANGE

Split

16шт.

3

108R014Y045R

BOLT,Hex Skt, M14 x 45mm, Cl 12.9

M14 x 45; 12.9

24шт.

4

164450A1

O-RING

10шт.

5

KUJ0034

SHEET

1шт.

6

KUJ0035

HOSE CLAMP

2шт.

7

KUJ0036

SPACER

2шт.

8

828-10090

BOLT,Hex, M10 x 1.5 x 90mm, Cl 10.9

2шт.

9

150409A1

WASHER

10,5 x 21 x 3,2 mm

2шт.

10

KUJ0037

BRACKET

1шт.

11

152718A1

BOLT,Spcl, Hex Wshr, M12 x 25mm, Cl 10.9

2шт.

12

KUJ0210

HYDRAULIC HOSE,31.8mm ID x 1070mm L

1шт.

16

KUJ0033

FILTER

Inline

2шт.

17

KUJ0039

U-BOLT

BOLT "U"

4шт.

18

150409A1

WASHER

10,5 x 21 x 3,2 mm

16шт.

19

162R010VR

NUT

M10; 10.9

16шт.

20

KUJ0352

BRACKET

1шт.

21

627-12035

BOLT,Hex, M12 x 1.75 x 35mm, Cl 10.9, Full Thd

4шт.

22

150811A1

WASHER

M12

4шт.

23

KUJ0353

HYDRAULIC HOSE,31.80 mm ID x 1150.00 mm

1шт.

24

KUJ0311

HYDRAULIC HOSE,31.80 mm ID x 1100.00 mm

1шт.

25

KUJ0042

MANIFOLD VALVE

2шт.

28

108R012Y110R

BOLT

8шт.

29

150811A1

WASHER

M12

8шт.

31

KUJ0208

HYDRAULIC HOSE,25.40 mm ID x 1050.00 mm

2шт.

32

153459A1

FLANGE

Split

8шт.

33

862-10025

HEX SOC SCREW,M10 x 25mm, Cl 12.9

8шт.

34

862-10030

HEX SOC SCREW,M10 x 30mm, Cl 12.9

4шт.

35

155211A1

O-RING

4шт.

36

KUJ0385

SHEET

1шт.

37

827-12060

BOLT,Hex, M12 x 1.75 x 60mm, Cl 10.9

2шт.

39

KUJ0290

SHEET

1шт.

40

153105A1

PLUG

Incl. 41

1шт.

41

154475A1

O-RING

1шт.

42

155211A1

O-RING

1шт.

43

862-10065

HEX SOC SCREW,M10 x 65mm, Cl 12.9

4шт.

44

KUJ0386

SPACER

2шт.

45

162409A1

WASHER

2шт.

46

KHN2061

WASHER

4шт.

Выбрано товаров: 39