Запчасти Case CX800 (08-06) - HYDRAULICS - BYPASS FILTER (08) - HYDRAULICS

Схема запчастей Case CX800 - (08-06) - HYDRAULICS - BYPASS FILTER (08) - HYDRAULICS
11
27
12
26
12
30
28
34
28
13
13
30
16
10
1
31
29
4
6
34
5
31
29
9
35
11
7
3
8
27
2
FIT
1:1
100%

Артикул

Название

Примечание

Количество

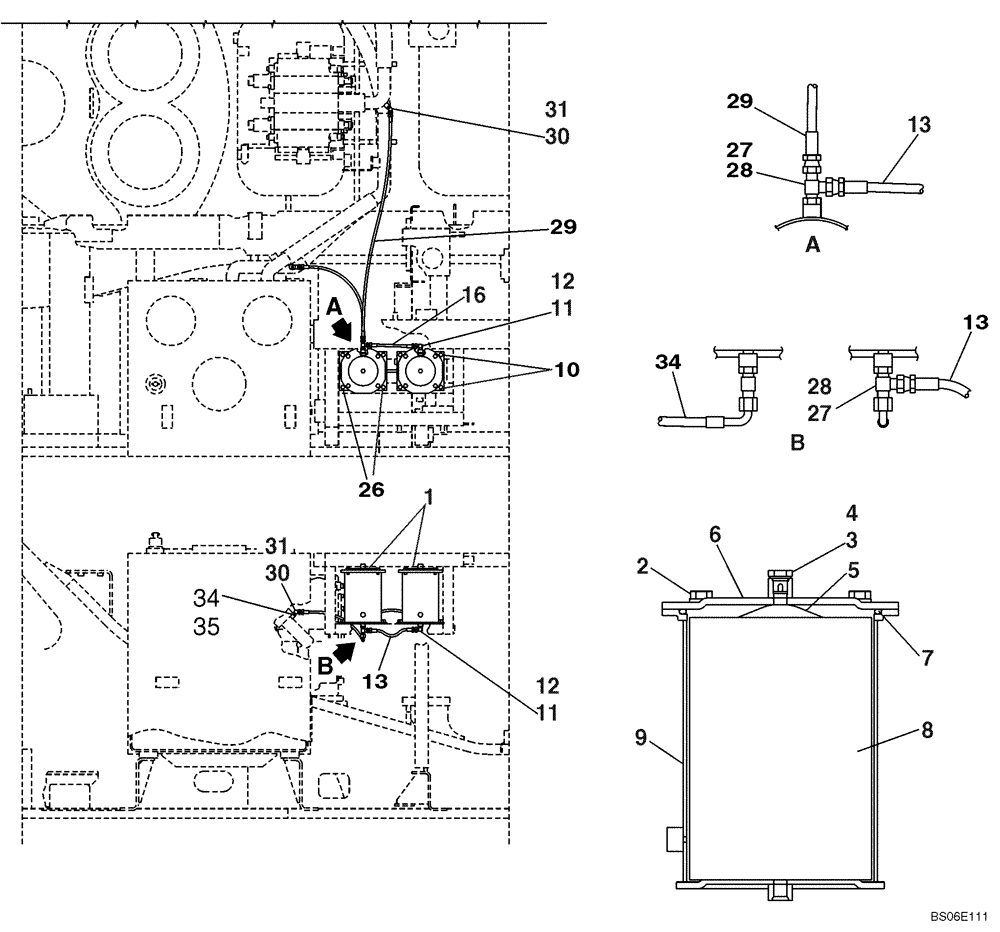
1

KHJ1878

FILTER ASSY

By-Pass, Incl. 2 - 9, No Longer Available As An Assembly, Order Components Separately

2шт.

2

166351A1

BOLT,Sems, M10 x 20mm

With Attached Washer

4шт.

3

159285A1

PLUG

Incl. 4

1шт.

4

154467A1

O-RING,10.8mm ID x 2.4mm Width

1шт.

5

KHJ1588

SPRING

1шт.

6

KHJ1564

COVER

1шт.

7

KHJ1404

O-RING

1шт.

8

159282A1

HYDRAULIC OIL FILTER

1шт.

9

KHJ2592

HOUSING

Replaces KHJ1880

1шт.

10

166347A1

BOLT,Sems, M10 x 30mm

With Attached Washer

4шт.

11

152127A1

HYD CONNECTOR,1/4" NPT O-Ring x 1/4" NPT

Incl. 12

2шт.

12

154467A1

O-RING,10.8mm ID x 2.4mm Width

1шт.

13

159043A1

HOSE ASSY.

1шт.

14

150913A1

ELBOW,90 Degree, 1/4" O-Ring x 1/4"

Incl. 15

1шт.

15

154467A1

O-RING,10.8mm ID x 2.4mm Width

1шт.

16

KHJ1265

HYDRAULIC HOSE

1шт.

27

159497A1

TEE

Incl. 28

2шт.

28

154467A1

O-RING,10.8mm ID x 2.4mm Width

1шт.

29

151877A1

HOSE,63.00 mm ID x 1200.00 mm

1шт.

30

159848A1

ORIFICE

Incl. 31

1-2шт.

31

154467A1

O-RING,10.8mm ID x 2.4mm Width

1шт.

34

159235A1

HYDRAULIC HOSE

850 mm (KRJ3572)

1шт.

35

150933A1

ELBOW

Incl. 36

1шт.

36

154467A1

O-RING,10.8mm ID x 2.4mm Width

1шт.

Выбрано товаров: 24