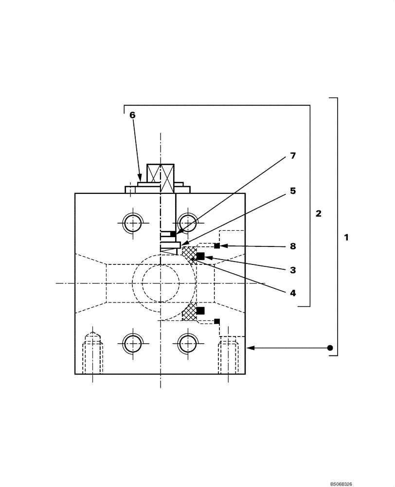
Запчасти Case CX800 (08-251-00[01]) - 3-WAY VALVE (08) - HYDRAULICS

Схема запчастей Case CX800 - (08-251-00[01]) - 3-WAY VALVE (08) - HYDRAULICS
2
5
3
4
1
8
6
7
FIT
1:1
100%

Артикул

Название

Примечание

Количество

1

KSJ2755

VALVE

Incl. 2

1шт.

2

LQC0038

SET OF GASKET

SET OF JOINTS Incl. 3 - 8

1шт.

3

NSS

NOT SOLD SEPARAT

2шт.

4

NSS

NOT SOLD SEPARAT

2шт.

5

NSS

NOT SOLD SEPARAT

1шт.

6

NSS

NOT SOLD SEPARAT

1шт.

7

NSS

NOT SOLD SEPARAT

1шт.

8

NSS

NOT SOLD SEPARAT

2шт.

Выбрано товаров: 8