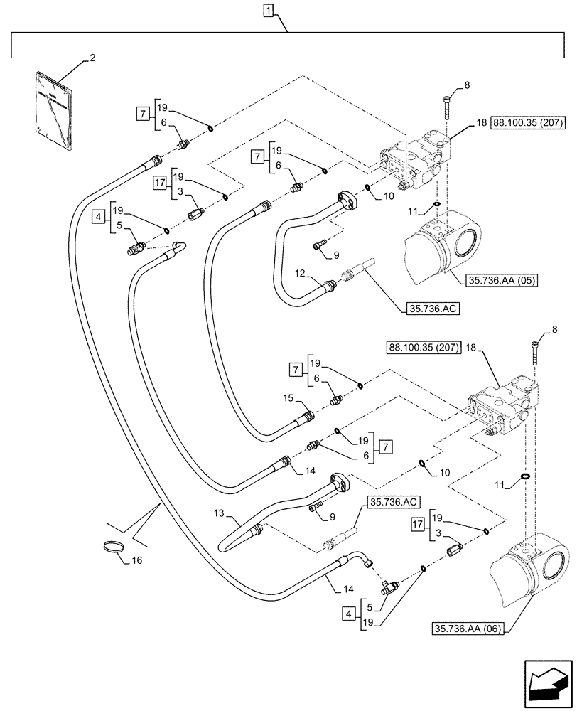
Запчасти Case CX130D (88.100.35[206]) - DIA KIT, SAFETY VALVE, BOOM, LIFT CYLINDER, CHECK VALVE, LINE (88) - ACCESSORIES

Схема запчастей Case CX130D - (88.100.35[206]) - DIA KIT, SAFETY VALVE, BOOM, LIFT CYLINDER, CHECK VALVE, LINE (88) - ACCESSORIES
14
35.736.ac
18
14
35.736.aa (06)
7
5
12
6
18
13
7
7
19
3
88.100.35 (207)
88.100.35 (207)
8
35.736.aa (05)
19
19
10
2
19
19
4
7
16
19
35.736.ac
10
9
3
1
11
9
6
19
17
6
8
11
15
6
4
19
5
17
FIT
1:1
100%

Артикул

Название

Примечание

Количество

1

KG1NP149-00

CONSTRUCTION DIA

Hose Burst Check Valve, Incl 2 - 19

1шт.

To See Full DIA KIT Composition Look for all the Figures Where the DIA KIT P/N Is Shown

1шт.

2

47900071

INSTRUCTION

1шт.

2

47900367

INSTRUCTION

1шт.

3

NSS

NOT SOLD SEPARAT

Stud, Incl in 17

2шт.

4

159497A1

TEE

ASSY, Incl 5, 19 (Qty 2)

2шт.

5

NSS

NOT SOLD SEPARAT

T-Fitting, Incl in 4

2шт.

6

NSS

NOT SOLD SEPARAT

Fitting, Incl in 7

4шт.

7

152127A1

HYD CONNECTOR,1/4" NPT O-Ring x 1/4" NPT

ASSY, Incl 6, 19 (Qty 4)

4шт.

8

862-10060

HEX SOC SCREW,M10 x 60mm, Cl 12.9

8шт.

9

862-8025

HEX SOC SCREW,M8 x 25mm, Cl 12.9

8шт.

10

161096A1

O-RING

2шт.

11

155210A1

O-RING

2шт.

12

KNV14670

HYD TUBE

1шт.

13

KNV14680

HYD TUBE

1шт.

14

KHJ17070

HYDRAULIC HOSE

2шт.

15

KLV13680

HOSE ASSY.

1шт.

16

150496A1

MOUNTING CLIP

4шт.

17

162525A1

STUD

ASSY, Incl 3, 19 (Qty 2)

2шт.

18

KNV12850

VALVE SECTION

ASSY

2шт.

19

154467A1

O-RING,10.8mm ID x 2.4mm Width

8шт.

Выбрано товаров: 21