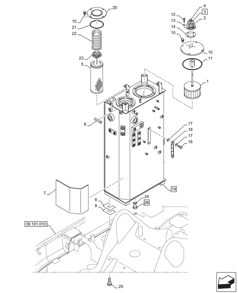
Запчасти Case CX145D SR LC W/BLADE (35.300.010) - HYDRAULIC OIL RESERVOIR (35) - HYDRAULIC SYSTEMS

Схема запчастей Case CX145D SR LC W/BLADE - (35.300.010) - HYDRAULIC OIL RESERVOIR (35) - HYDRAULIC SYSTEMS
39.101.010
8
7
1
19
10
2
4
14
5
18
20
26
6
22
12
17
24
16
9
15
17
13
11
21
25
3
23
15
FIT
1:1
100%

Артикул

Название

Примечание

Количество

1

KNJ10660

HYDRAULIC OIL FILTER

1шт.

2

159702A1

HYDRAULIC OIL FILTER

1шт.

3

KHJ1491

BREATHER

ASSY, Incl 2, 4, 14

1шт.

4

KHJ1492

CAP

1шт.

5

KNJ14680

HYDRAULIC OIL FILTER

1шт.

6

HEH0026

RUBBER SEAL

1шт.

7

KMH0817

RUBBER PAD

1шт.

8

150166A1

SHIM

4шт.

9

150479A1

SHIM

4шт.

10

KMJ22920

COVER

1шт.

11

151019A1

O-RING

1шт.

12

862-6016

HEX SOC SCREW,M6 x 16mm, Cl 12.9

4шт.

13

892-11006

LOCK WASHER,M6

4шт.

14

159703A1

GASKET

1шт.

15

166351A1

BOLT,Sems, M10 x 20mm

8шт.

16

159492A1

BOLT

2шт.

17

159493A1

SEALING WASHER

4шт.

18

KHJ36930

GAUGE

1шт.

19

KMJ21940

TANK

ASSY, Incl 10, 11, 20, 21

1шт.

20

KMJ2672

COVER

1шт.

21

161082A1

O-RING

1шт.

22

KNJ2569

SPRING

1шт.

23

153191A1

VALVE

1шт.

24

150542A1

O-RING

1шт.

25

165930A1

BOLT,Sems, M16 x 55mm

4шт.

26

152924A1

PLUG

ASSY, Incl 24

1шт.

Выбрано товаров: 26