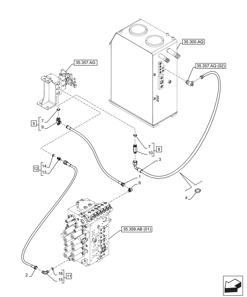
Запчасти Case CX210D LC (35.357.AR[01]) - PILOT VALVE, CONTROL VALVE LINE (35) - HYDRAULIC SYSTEMS

Схема запчастей Case CX210D LC - (35.357.AR[01]) - PILOT VALVE, CONTROL VALVE LINE (35) - HYDRAULIC SYSTEMS
35.359.ab (01)
4
12
8
14
5
11
6
10
13
7
3
9
7
15
2
16
1
35.300.aq
35.357.aq (02)
35.357.ag
FIT
1:1
100%

Артикул

Название

Примечание

Количество

1

KHJ24360

HYDRAULIC HOSE

9mm ID x 1800mm

1шт.

2

KHJ2334

HOSE

6mm ID x 1480mm

1шт.

3

KHJ14260

HOSE

09mm ID x 1900mm

1шт.

4

150496A1

MOUNTING CLIP

250mm

1шт.

5

164107A1

TEE,3/8" ORB x 3/8" - 19 NPT x 3/8" - 19 NPT

ASSY, G3/8", Incl 7 (Qty 1), 9

1шт.

6

KHJ29610

ELBOW

G3/8" x G3/8"

1шт.

7

154475A1

O-RING

2шт.

8

KAJ2351

FITTING

ASSY, G3/8" x G3/8", Incl 7 (Qty 1), 10

1шт.

9

NSS

NOT SOLD SEPARAT

T-Fitting, Incl in 5

1шт.

10

NSS

NOT SOLD SEPARAT

Fitting, Incl in 8

1шт.

11

KHJ28580

ELBOW

G1/4" x G1/4", ASSY, incl 15 - 16

1шт.

12

152127A1

HYD CONNECTOR,1/4" NPT O-Ring x 1/4" NPT

G1/4" x G1/4", ASSY, incl 13 - 14

1шт.

13

NSS

NOT SOLD SEPARAT

Fitting, Incl in 12

1шт.

14

154467A1

O-RING,10.8mm ID x 2.4mm Width

1шт.

15

NSS

NOT SOLD SEPARAT

90° Fitting, Incl in 11

1шт.

16

150960A1

O-RING,10.8mm ID x 2.4mm Width

1шт.

Выбрано товаров: 16