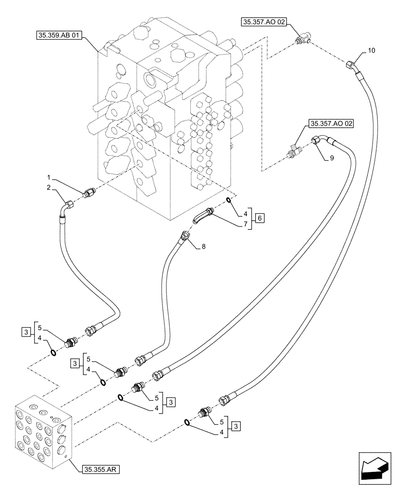
Запчасти Case CX490D LC (35.355.AC[03]) - STD + VAR - 461558 - JOYSTICK, HYDRAULIC LINE, CONTROL VALVE, CONTROL PATTERN SELECTION (35) - HYDRAULIC SYSTEMS

Схема запчастей Case CX490D LC - (35.355.AC[03]) - STD + VAR - 461558 - JOYSTICK, HYDRAULIC LINE, CONTROL VALVE, CONTROL PATTERN SELECTION (35) - HYDRAULIC SYSTEMS
35.355.ar
3
4
6
5
4
3
4
5
1
3
2
8
3
4
5
10
5
7
9
4
35.359.ab 01
35.357.ao 02
35.357.ao 02
FIT
1:1
100%

Артикул

Название

Примечание

Количество

1

KAJ2851

ADAPTER

1шт.

2

KHJ11590

HYDRAULIC HOSE,9.52 mm ID x 1400.00 mm

9mm ID x 1400mm, from Valve Control to Cushion Valve

1шт.

3

152128A1

HYD CONNECTOR,3/8" NPT O-Ring x 3/8" NPT

ASSY, G3/8" x G3/8", Incl 4 (Qty 1), 5

4шт.

4

150031A1

O-RING,10mm ID x 24mm OD

5шт.

5

NSS

NOT SOLD SEPARAT

Fitting, Incl in 3

4шт.

6

KHJ28820

ELBOW

ASSY, G3/8" x G3/8", Incl 4 (Qty 1), 7

1шт.

7

NSS

NOT SOLD SEPARAT

90° Fitting, Incl in 6

1шт.

8

KHJ24350

HOSE

9mm ID x 1700mm, from Valve Control to Cushion Valve

1шт.

9

KHJ10040

HOSE ASSY.

9mm ID x 1800mm, from Valve Control to Cushion Valve

1шт.

10

KHJ33700

HYDRAULIC HOSE

9mm ID x 1800mm, from Valve Control to Cushion Valve

1шт.

Выбрано товаров: 10