Запчасти Case CX500D LC (35.355.AC[04]) - STD + VAR - 461558 - JOYSTICK, HYDRAULIC LINE, CONTROL VALVE, CONTROL PATTERN SELECTION (35) - HYDRAULIC SYSTEMS

Схема запчастей Case CX500D LC - (35.355.AC[04]) - STD + VAR - 461558 - JOYSTICK, HYDRAULIC LINE, CONTROL VALVE, CONTROL PATTERN SELECTION (35) - HYDRAULIC SYSTEMS
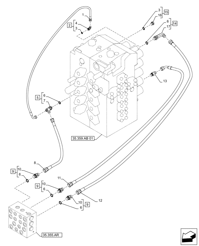
35.359.ab 01
5
16
9
6
15
11
1
10
6
13
8
6
6
4
9
2
10
12
3
17
7
3
10
14
6
9
35.355.ar
FIT
1:1
100%

Артикул

Название

Примечание

Количество

1

KHJ1173

HYDRAULIC HOSE

6mm ID x 800mm, from Valve Control to Cushion Valve

1шт.

2

KHJ28580

ELBOW

ASSY, G1/4" x G1/4", Incl 3 (Qty 1), 4

1шт.

3

150960A1

O-RING,10.8mm ID x 2.4mm Width

2шт.

4

NSS

NOT SOLD SEPARAT

90° Fitting, Incl in 2

1шт.

5

KHJ13900

TEE

ASSY, G3/8" x G1/4" x G3/8", Incl 6 (Qty 1), 7

1шт.

6

150031A1

O-RING,10mm ID x 24mm OD

5шт.

7

NSS

NOT SOLD SEPARAT

T Fitting, Incl in 5

1шт.

8

KHJ2272

HOSE ASSY.

9mm ID x 1550mm, from Valve Control to Cushion Valve

1шт.

9

152128A1

HYD CONNECTOR,3/8" NPT O-Ring x 3/8" NPT

ASSY, G3/8" x G3/8", Incl 6 (Qty 1), 10

3шт.

10

NSS

NOT SOLD SEPARAT

Fitting, Incl in 9

3шт.

11

KHJ16260

HYDRAULIC HOSE,9.52 mm ID x 1750.00 mm

9mm ID x 1750mm, from Valve Control to Cushion Valve

1шт.

12

KHJ17580

HOSE

9mm ID x 1900mm, from Valve Control to Cushion Valve

1шт.

13

KAJ2851

ADAPTER

1шт.

14

KHJ28820

ELBOW

ASSY, G3/8" x G3/8", Incl 6 (Qty 1), 17

1шт.

15

159002A1

PLUG

ASSY, G1/4", Incl 3 (Qty 1), 16

1шт.

16

NSS

NOT SOLD SEPARAT

Fitting, Incl in 15

1шт.

17

NSS

NOT SOLD SEPARAT

90° Fitting, Incl in 14

1шт.

Выбрано товаров: 17