Запчасти Case 120 (313) - AIR CONDITIONER ELECTRICAL CIRCUIT (50) - CAB CLIMATE CONTROL

Схема запчастей Case 120 - (313) - AIR CONDITIONER ELECTRICAL CIRCUIT (50) - CAB CLIMATE CONTROL
FIT
1:1
100%

Артикул

Название

Примечание

Количество

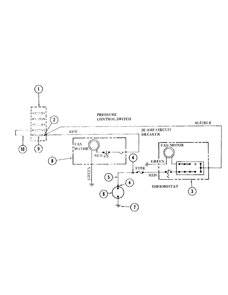
1

REF

INSTRUCTION

HOLDER, fuse - (For holder, see item 20 on Figure 277)

1шт.

2

S73049

TERMINAL CONNECTOR

TERMINAL , eyelet

1шт.

3

REF

INSTRUCTION

EVAPORATOR - (Included in air conditioner kit, see item 1 on Figure 311)

1шт.

4

S49943

TERMINAL CONNECTOR

TERMINAL, plug

2шт.

5

S227320

WIRE, jumper - 12 gauge wire x 150" long

1шт.

6

REF

INSTRUCTION

CLUTCH - (Included in air conditioner kit, see item 1 on Figure 311)

1шт.

7

S72208

TERMINAL, eyelet

1шт.

8

REF

INSTRUCTION

CONDENSER - (Included in air conditioner kit, see item 1 on Figure 311)

1шт.

9

S66917

FUSE

- 15 amp

1шт.

10

S208230

WIRE, jumper - 12 gauge wire x 4 inch long

1шт.

Выбрано товаров: 10