Запчасти Case 40BLC (276) - FELLER/BUNCHER COLLECTOR ELECTRICAL AND ATTACHING PARTS (06) - ELECTRICAL SYSTEMS

Схема запчастей Case 40BLC - (276) - FELLER/BUNCHER COLLECTOR ELECTRICAL AND ATTACHING PARTS (06) - ELECTRICAL SYSTEMS
FIT
1:1
100%

Артикул

Название

Примечание

Количество

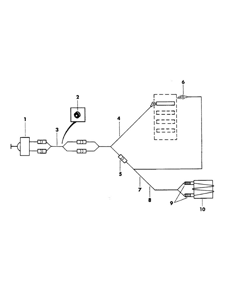
1

S218252

SWITCH

push button

1шт.

S218254

GRIP

control hanle - (Not illustrated)

1шт.

2

D42106

GROMMET

rubber

1шт.

3

S218253

HARNESS

control handle wire

1шт.

4

S226595

HARNESS, wire

1шт.

5

223-191

TERMINAL CONNECTOR,14 - 16

TERMINAL, wire

1шт.

6

223-50

TERMINAL CONNECTOR,14 - 16

TERMINAL, wire

1шт.

7

S69808

WIRE - (Bulk) - 14 gauge x 350" long

1шт.

8

S73387

CLIP

CLAMP, wire

16шт.

9

223-92

TERMINAL

TERMINAL, wire

2шт.

10

VALVE, solenoid - (For breakdown, see page 252)

1шт.

Выбрано товаров: 11