Запчасти Case 40YC (160) - ENGINE WIRING HARNESS FOR: DETROIT DIESEL 4-71 ENGINE (06) - ELECTRICAL SYSTEMS

Схема запчастей Case 40YC - (160) - ENGINE WIRING HARNESS FOR: DETROIT DIESEL 4-71 ENGINE (06) - ELECTRICAL SYSTEMS
FIT
1:1
100%

Артикул

Название

Примечание

Количество

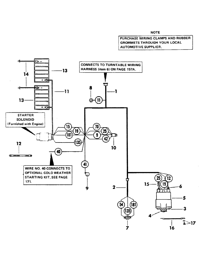
1

S602566

WIRING HARNESS, engine

1шт.

2

S220501

WIRING HARNESS, engine components

1шт.

3

S32921

FAN

alternator

1шт.

4

S66878

PULLEY

alternator

1шт.

5

S602078

ALTERNATOR

- 12 volt

1шт.

6

S64612

BOOT

rubber

1шт.

7

S26663M1

X

RELAY

1шт.

S2350

MUFFLER

SCREW, flat head machine - 1/4" NC x 3/4" gr 5

2шт.

231-1444

NUT,1/4"-20, GB

NUT, LOCK, 1/4"-20, GB

2шт.

8

S27825M1

X

SENDING UNIT, engine temperature

1шт.

9

S27826M1

X

SENDING UNIT, engine oil pressure

1шт.

10

S63884

SWITCH

pressure - for warning light

1шт.

11

S217866M1

CABLE, Serial Range: battery-starter

1шт.

12

S81455

STRAP

ground

2шт.

S7385

INSTRUCTION

WASHER, flat - 1/2"

2шт.

13

BATTERY - 12 volt - (Purchase locally)

1шт.

14

S45608

STRAP

CABLE, battery ground

2шт.

S7385

INSTRUCTION

WASHER, flat - 1/2"

2шт.

S17167

INSTRUCTION

NUT - 3/8" NC

2шт.

15

S86256

RESISTOR

1шт.

S2350

MUFFLER

CPSW - 1/4" NC x 3/4" gr 5

1шт.

S7377

WASHER

flat - 1/4"

1шт.

231-1444

NUT,1/4"-20, GB

NUT, LOCK, 1/4"-20, GB

1шт.

16

S207868

WIRE, jumper - 10 gauge wire x 8" long - (Ground)

1шт.

17

S2305

CPSW - 5/16" NC x 1/2" gr 5 - (Ground, Serial Range: wire-engine)

1шт.

S4396

WASHER, LOCK

- 5/16"

1шт.

S605065

SCHEMATIC, electrical

1шт.

Выбрано товаров: 0