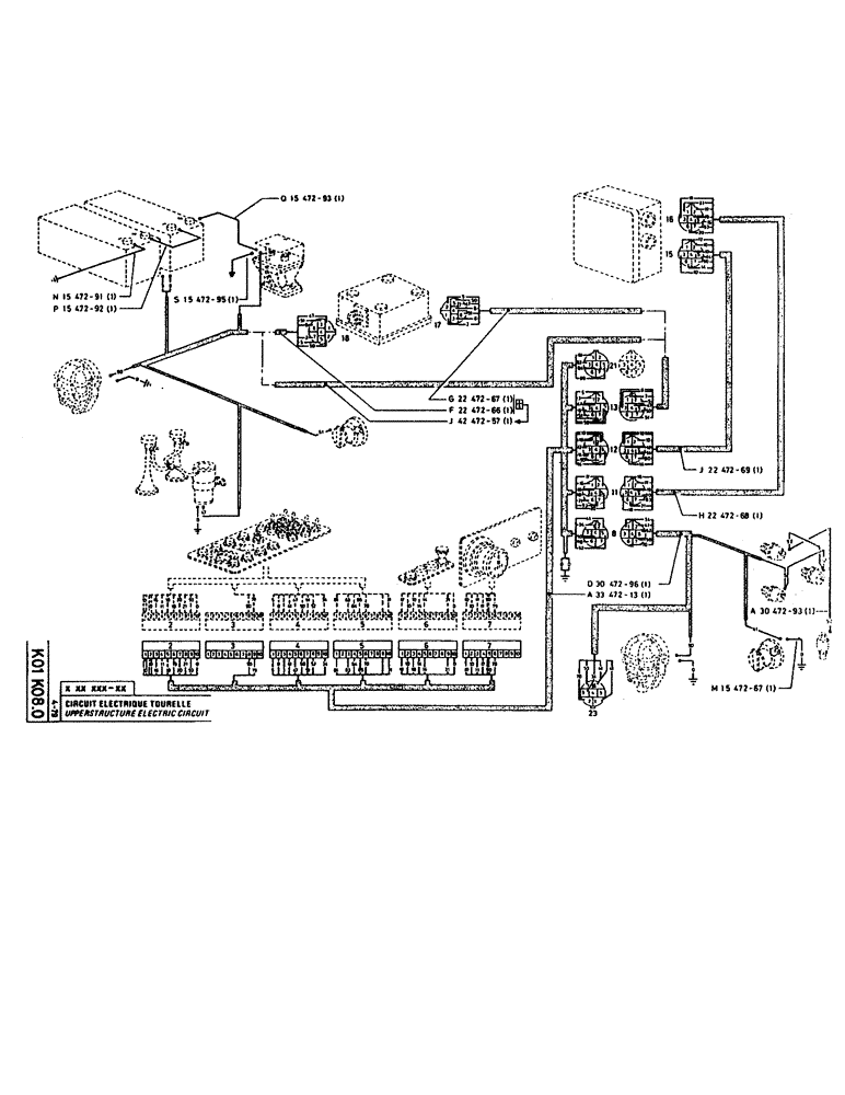
Запчасти Case 160CK (248) - UPPERSTRUCTURE ELECTRIC CIRCUIT (06) - ELECTRICAL SYSTEMS

Схема запчастей Case 160CK - (248) - UPPERSTRUCTURE ELECTRIC CIRCUIT (06) - ELECTRICAL SYSTEMS
FIT
1:1
100%

Артикул

Название

Примечание

Количество

P1547291

CABLE/ROPE

1шт.

P1547292

CABLE

/ROPE

1шт.

P1547295

NEG BATTERY CABLE

STRIP

1шт.

P1547293

CABLE/ROPE

1шт.

P2247267

CABLE

/ROPE, no longer sold

1шт.

P2247266

HARNESS

WIRE HARNESS, no longer sold

1шт.

P4247257

HARNESS

WIRE HARNESS

1шт.

P2247269

CABLE/ROPE

1шт.

P2247268

CABLE/ROPE

1шт.

P3047296

WIRE HARNESS

1шт.

P3347213

HARNESS

WIRE HARNESS

1шт.

P3047293

CABLE/ROPE

1шт.

P1547267

ELECTRICAL WIRE

WIRE

1шт.

Выбрано товаров: 13