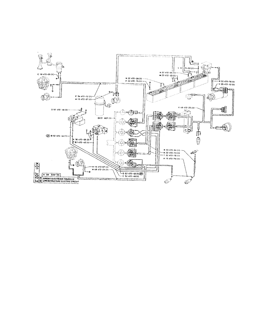
Запчасти Case 220 (231) - UPPERSTRUCTURE ELECTRIC CIRCUIT (06) - ELECTRICAL SYSTEMS

Схема запчастей Case 220 - (231) - UPPERSTRUCTURE ELECTRIC CIRCUIT (06) - ELECTRICAL SYSTEMS
FIT
1:1
100%

Артикул

Название

Примечание

Количество

P2247202

CABLE

/ROPE

1шт.

P2247204

CABLE

/ROPE

1шт.

P2347230

CABLE

/ROPE

1шт.

P1947205

ELECTRICAL WIRE

WIRE

1шт.

P2247204

CABLE

/ROPE

1шт.

P2247276

CABLE

/ROPE

1шт.

P2247274

CABLE

1шт.

P547212

NEG BATTERY CABLE

STRIP

1шт.

P5447232

WIRE HARNESS

1шт.

P1547267

ELECTRICAL WIRE

WIRE

1шт.

P4847225

HARNESS

WIRE HARNESS

1шт.

P5247246

CABLE

/ROPE

2шт.

P5247244

CABLE/ROPE

1шт.

P3047268

ELECTRICAL WIRE

WIRE

2шт.

P6247242

CABLE/ROPE

1шт.

P3047294

CABLE

/ROPE

1шт.

P2247273

CABLE/ROPE

1шт.

P2247278

CABLE/ROPE

1шт.

P1547279

CABLE

/ROPE, 1 x 15

1шт.

P1547267

ELECTRICAL WIRE

WIRE

1шт.

P4847224

WIRE HARNESS

1шт.

P6247243

CABLE

/ROPE

1шт.

P5247245

CABLE

/ROPE

1шт.

Выбрано товаров: 23