Запчасти Case 220B (K17 L436.0) - CABLE WINDER CONTROL BOX - 550 V (05) - UPPERSTRUCTURE CHASSIS

Схема запчастей Case 220B - (K17 L436.0) - CABLE WINDER CONTROL BOX - 550 V (05) - UPPERSTRUCTURE CHASSIS
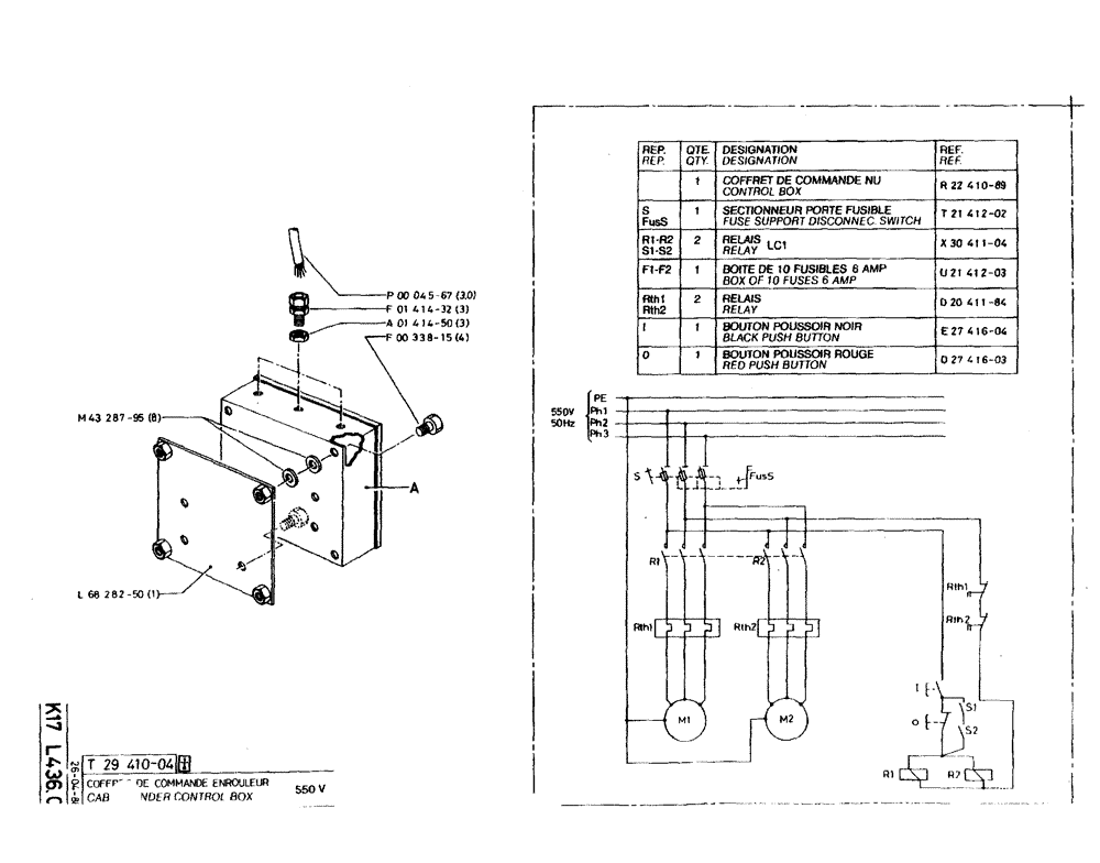
a01414-50
d20411-84
d27416-03
f00338-15
m43287-95
r22410-89
l68282-50
p00045-67
u21412-03
e27416-04
t21412-02
x30411-04
f01414-32
FIT
1:1
100%

Артикул

Название

Примечание

Количество

t29410-04

T2941004

1шт.

No Longer Sold

1шт.

m43287-95

M4328795

WASHER

8шт.

l68282-50

L6828250

1шт.

p00045-67

P4567

CABLE

3,0шт.

f01414-32

F141432

GLAND

3шт.

a01414-50

A141450

NUT

3шт.

f00338-15

43127

BOLT,Hex, M8 x 1.25 x 25mm, Cl 8.8

4шт.

r22410-89

R2241089

ELECTRICAL CABINET

BOX control

1шт.

t21412-02

T2141202

CONNECTION,ELECTRIC

SWITCH fuse support disconnec.

1шт.

x30411-04

X3041104

RELAY LC1

2шт.

u21412-03

U2141203

SET

BOX 10 fuses, 6 amp

1шт.

d20411-84

D2041184

RELAY

2шт.

e27416-04

E2741604

PUSH BUTTON

black

1шт.

d27416-03

D2741603

PUSH BUTTON

red

1шт.

Выбрано товаров: 15