Запчасти Case 75C (HR99 B07.0) - FILTER - 200 L (07) - HYDRAULIC SYSTEM

Схема запчастей Case 75C - (HR99 B07.0) - FILTER - 200 L (07) - HYDRAULIC SYSTEM
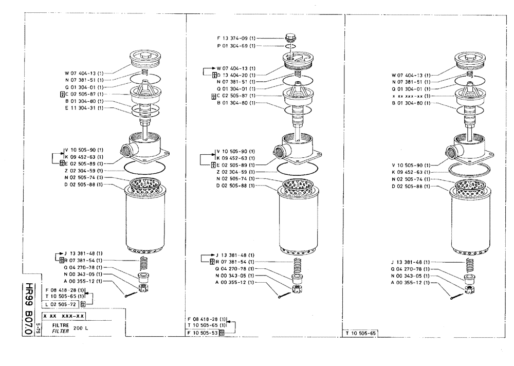
p01304-69
q04270-78
d13404-20
n00343-05
k09452-63
f10505-53
e02505-89
a00355-12
r07381-54
n02505-74
l02505-72
r07381-54
n02505-74
q04270-78
b01304-80
n07381-51
f08418-28
e11304-31
z02304-59
a00355-12
q01304-01
d02505-88
d02505-88
b01304-80
k09452-63
a00355-12
w07404-13
w07404-13
e02505-89
q01304-01
q04270-78
d02505-88
n02505-74
b01304-80
n00343-05
j13381-48
c02505-87
n07381-51
v10505-90
n00343-05
t10505-65
j13381-48
q01304-01
z02304-59
j13381-48
w07404-13
v10505-90
c02505-87
v10505-90
f13374-09
n07381-51
t10505-65
k09452-63
t10505-65
f08418-28
FIT
1:1
100%

Артикул

Название

Примечание

Количество

l02505-72

P250572

FILTER, ENGINE OIL

FILTER, OIL

1шт.

No Longer Sold

1шт.

t10505-65

P1050565

FILTER, ENGINE OIL

FILTER, OIL

1шт.

Replaces L02505-72

1шт.

f08418-28

P841828

ELECTRO/HYD CONTACT

1шт.

Replaces L02505-72

1шт.

w07404-13

P740413

COVER

1шт.

n07381-51

P738151

COMPRESSION SPRING

1шт.

q01304-01

P130401

O-RING

3 x 120

1шт.

c02505-87

P250587

SPARE PART

1шт.

No Longer Sold

1шт.

b01304-80

P130480

O-RING

3 x 109,5

1шт.

e11304-31

P1130431

O-RING

3 x 94,5

1шт.

v10505-90

P1050590

BODY

1шт.

Replaces E02505-89

1шт.

k09452-63

P945263

WASHER, SEALING

SEAL WASHER 131 x 144 x 5,5

1шт.

Replaces E02505-89

1шт.

e02505-89

P250589

BODY

1шт.

No Longer Sold

1шт.

z02304-59

P230459

O-RING,5.7mm Thk x 139.3mm ID, 70 Duro

SEAL, 5,7 x 139,3-70

1шт.

n02505-74

P250574

CARTRIDGE

1шт.

d02505-88

P250588

FILTER COVER

1шт.

j13381-48

P1338148

COMPRESSION SPRING

1шт.

Replaces R07381-54

1шт.

r07381-54

P738154

SPRING COMPRESSOR

1шт.

No Longer Sold

1шт.

q04270-78

P427078

SUPPORT

1шт.

n00343-05

P34305

NUT

1шт.

a00355-12

P35512

SPLIT PIN

2 x 30

1шт.

f10505-53

F1050553

FILTER, ENGINE OIL

FILTER, OIL

1шт.

No Longer Sold

1шт.

t10505-65

P1050565

FILTER, ENGINE OIL

FILTER, OIL

1шт.

Replaces F10505-53

1шт.

f08418-28

P841828

ELECTRO/HYD CONTACT

1шт.

Replaces F10505-53

1шт.

f13374-09

P1337409

PLUG

M39 x 1,5

1шт.

p01304-69

P130469

O-RING,40.95MM ID x 2.62MM Width

SEAL, 2,62 x 40,94-80

1шт.

w07404-13

P740413

COVER

plate

1шт.

Replaces D13404-20

1шт.

d13404-20

D1340420

COVER

1шт.

No Longer Sold

1шт.

n07381-51

P738151

COMPRESSION SPRING

1шт.

q01304-01

P130401

O-RING

3 x 120

1шт.

c02505-87

P250587

SPARE PART

1шт.

No Longer Sold

1шт.

b01304-80

P130480

O-RING

1шт.

v10505-90

P1050590

BODY

1шт.

Replaces E02505-89

1шт.

k09452-63

P945263

WASHER, SEALING

SEAL WASHER 131 x 144 x 5,5

1шт.

Replaces E02505-89

1шт.

e02505-89

P250589

BODY

1шт.

No Longer Sold

1шт.

z02304-59

P230459

O-RING,5.7mm Thk x 139.3mm ID, 70 Duro

SEAL, 5,7 x 139,3-70

1шт.

n02505-74

P250574

CARTRIDGE

1шт.

d02505-88

P250588

FILTER COVER

1шт.

j13381-48

P1338148

COMPRESSION SPRING

1шт.

Replaces R07381-54

1шт.

r07381-54

P738154

SPRING COMPRESSOR

1шт.

No Longer Sold

1шт.

q04270-78

P427078

SUPPORT

1шт.

n00343-05

P34305

NUT

1шт.

a00355-12

P35512

SPLIT PIN

2 x 30

1шт.

t10505-65

P1050565

FILTER, ENGINE OIL

FILTER, OIL

1шт.

w07404-13

P740413

COVER

plate

1шт.

n07381-51

P738151

COMPRESSION SPRING

1шт.

q01304-01

P130401

O-RING

3 x 120

1шт.

b01304-80

P130480

O-RING

3 x 109,5

1шт.

v10505-90

P1050590

BODY

1шт.

k09452-63

P945263

WASHER, SEALING

SEAL WASHER 131 x 144 x 5,5

1шт.

n02505-74

P250574

CARTRIDGE

1шт.

d02505-88

P250588

FILTER COVER

1шт.

j13381-48

P1338148

COMPRESSION SPRING

1шт.

q04270-78

P427078

SUPPORT

1шт.

n00343-05

P34305

NUT

1шт.

a00355-12

P35512

SPLIT PIN

2 x 30

1шт.

Выбрано товаров: 75