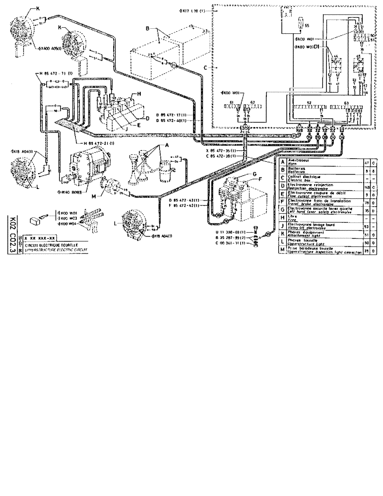
Запчасти Case 90BCL (332) - UPPERSTRUCTURE ELECTRIC CIRCUIT (06) - ELECTRICAL SYSTEMS

Схема запчастей Case 90BCL - (332) - UPPERSTRUCTURE ELECTRIC CIRCUIT (06) - ELECTRICAL SYSTEMS
FIT
1:1
100%

Артикул

Название

Примечание

Количество

KW01

1шт.

KW03

1шт.

KW04

1шт.

XA00A05

1шт.

H8647271

CABLE

1шт.

K18A04

1шт.

H8547221

HARNESS

1шт.

HK40B09

1шт.

K17L78

1шт.

D8547217

HARNESS

1шт.

D8547240

CABLE

SPARE PART

1шт.

G8547243

CABLE

SPARE PART

1шт.

F8547242

CABLE

1шт.

K18A04

1шт.

KW01

1шт.

X8547235

HARNESS

1шт.

C8547239

CABLE

1шт.

U1133803

SCREW,Hex, M6 x 22

1шт.

B3528799

WASHER

1шт.

15896221

NUT,Hex, M6, 5.20mm High, Cl 10

1шт.

KW01

1шт.

d1

KW03

1шт.

a

HORN

1шт.

b

BATTERIES

1шт.

c

BOX electric

1шт.

d

ELECTROVALVE reinjection

1шт.

e

ELECTROVALVE flow cutout

1шт.

f

ELECTROVALVE travel brake

1шт.

g

ELECTROVALVE left hand lever safety

1шт.

h

FREE

1шт.

j

ELECTROVALVE heavy lift

1шт.

k

LIGHT attachement

1шт.

l

LIGHT upperstructure

1шт.

m

CONNECTION upperstructure inspection light

1шт.

Выбрано товаров: 34