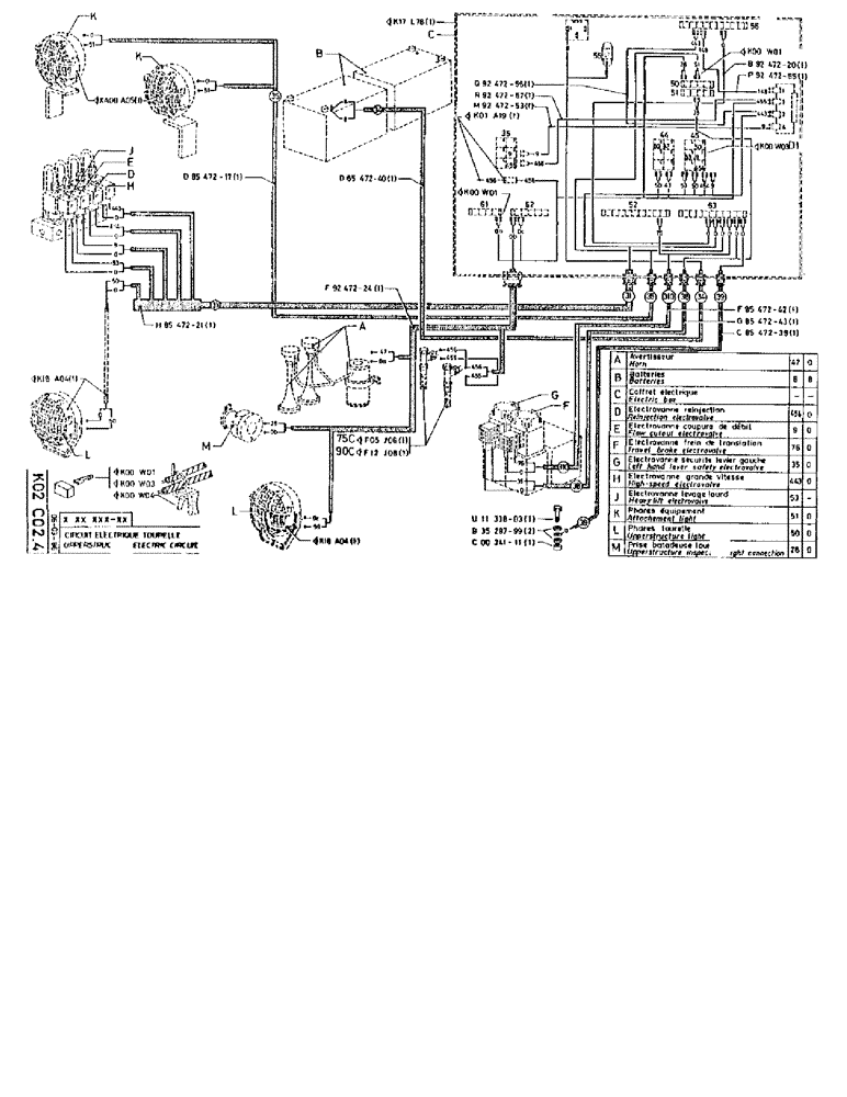
Запчасти Case 90BCL (333) - UPPERSTRUCTURE ELECTRIC CIRCUIT (06) - ELECTRICAL SYSTEMS

Схема запчастей Case 90BCL - (333) - UPPERSTRUCTURE ELECTRIC CIRCUIT (06) - ELECTRICAL SYSTEMS
FIT
1:1
100%

Артикул

Название

Примечание

Количество

KW01

1шт.

KW03

1шт.

KW04

1шт.

K18A04

1шт.

XA00A05

1шт.

D8547217

HARNESS

1шт.

H8547221

HARNESS

1шт.

K17L78

1шт.

D8547240

CABLE

SPARE PART

1шт.

F9247224

HARNESS

1шт.

F5J06

1шт.

F12J08

1шт.

K18A04

1шт.

Q9247256

ELECTRICAL WIRE

WIRE

1шт.

R9247257

ELECTRICAL WIRE

WIRE

1шт.

M9247253

ELECTRICAL WIRE

WIRE

1шт.

K1A19

1шт.

KW01

1шт.

U1133803

SCREW,Hex, M6 x 22

1шт.

B3528799

WASHER

1шт.

15896221

NUT,Hex, M6, 5.20mm High, Cl 10

1шт.

KW01

1шт.

B9247220

ELECTRICAL WIRE

WIRE

1шт.

P9247255

ELECTRICAL WIRE

WIRE

1шт.

d1

KW03

1шт.

F8547242

CABLE

1шт.

G8547243

CABLE

SPARE PART

1шт.

C8547239

CABLE

1шт.

a

HORN

1шт.

b

BATTERIES

1шт.

c

BOX electric

1шт.

d

ELECTROVALVE reinjection

1шт.

e

ELECTROVALVE flow cutout

1шт.

f

ELECTROVALVE travel brake

1шт.

g

ELECTROVALVE left hand lever safety

1шт.

h

ELECTROVALVE high-speed

1шт.

j

ELECTROVALVE heavy lift

1шт.

k

LIGHT attachment

1шт.

l

LIGHT upperstructure

1шт.

m

CONNECTIONupperstructure inspection light

1шт.

Выбрано товаров: 40