Запчасти Case 845B (03-04[01]) - FUEL TANK (03) - FUEL SYSTEM

Схема запчастей Case 845B - (03-04[01]) - FUEL TANK (03) - FUEL SYSTEM
7
2
9
5
1
13
11
8
4
12
3
1
6
03-03
1
1
10
FIT
1:1
100%

Артикул

Название

Примечание

Количество

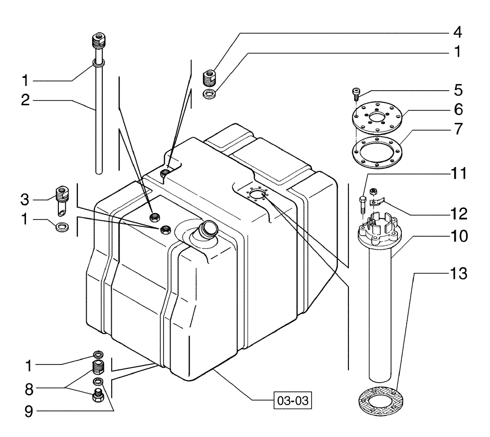
1

71103256

SEALING RING

SEALRING

4шт.

2

71102740

TUBE

1шт.

3

71103257

TUBE

1шт.

4

71103258

PIPE FITTING

1шт.

5

71102221

SCREW

8шт.

6

71102223

FLANGE

1шт.

7

71102222

GASKET

1шт.

8

71103259

PIPE FITTING

1шт.

9

71103260

SEALING RING

SEALRING

1шт.

10

87567917

FLOAT

1шт.

11

814-5030

BOLT,Hex, M5 x 0.8 x 30mm, Cl 8.8

5шт.

12

A187990

TERMINAL CONNECTOR,Tin, 0.254 - 1.520mm

1шт.

13

75288871

GASKET

1шт.

Выбрано товаров: 13