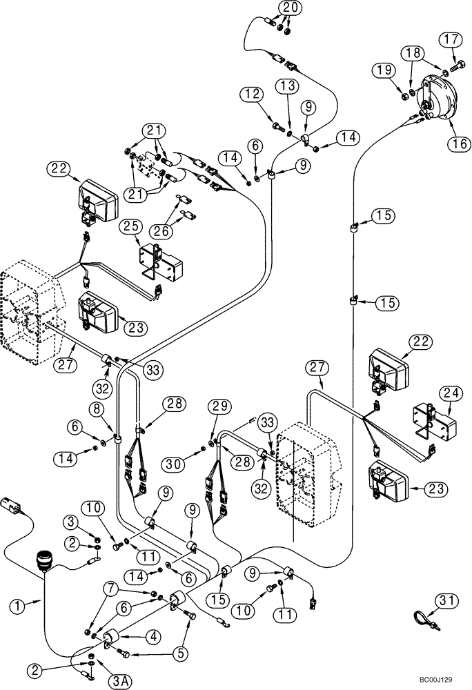
Запчасти Case 921C (04-05) - HARNESS, FRONT - LAMPS AND SWITCHES (Mar 11 2010 9:50AM) (04) - ELECTRICAL SYSTEMS

Схема запчастей Case 921C - (04-05) - HARNESS, FRONT - LAMPS AND SWITCHES (Mar 11 2010 9:50AM) (04) - ELECTRICAL SYSTEMS
15
17
11
2
3a
16
14
8
9
28
9
1
15
14
25
28
3
15
30
32
32
6
20
33
24
9
29
18
14
2
14
27
31
27
10
11
21
19
10
12
4
33
13
5
9
9
26
22
23
6
6
22
21
6
23
7
FIT
1:1
100%

Артикул

Название

Примечание

Количество

1

231518A3

HARNESS

Front

1шт.

2

L127554

WASHER,0.395" ID x 0.875" OD x 0.064" Thk

Brass

2шт.

3

253347A1

NUT,Hex, M10 x 1.5

M10 - 1,5; Brass

1шт.

3a

L127555

NUT,Hex, 3/8" - 16

3/8; Brass

1шт.

4

515-24349

CLAMP,1 3/8", Insul, 7/16" Bolt

Front

1шт.

5

426-616

BOLT,Hex, 3/8" - 16 x 1", Gr 8

2шт.

6

496-21041

WASHER,13/32" x 13/16" x .089", HDN

5шт.

7

231-1446

NUT,3/8" - 16, Gr 5

2шт.

8

515-23190

CLAMP,3/4", Insul, 3/8" Bolt

1шт.

9

515-2395

CLAMP,3/8", Insul, 3/8" Bolt

4шт.

10

426-612

BOLT,Hex, 3/8" - 16 x 3/4", Gr 8

2шт.

11

496-21041

WASHER,13/32" x 13/16" x .089", HDN

2шт.

12

426-616

BOLT,Hex, 3/8" - 16 x 1", Gr 8

1шт.

13

495-21044

WASHER,3/8"

(7/16 x 1 x 5/64)

1шт.

14

231-1446

NUT,3/8" - 16, Gr 5

4шт.

15

515-2395

CLAMP,3/8", Insul, 3/8" Bolt

2шт.

16

251444A1

ASSEMBLY

300 HZ

1шт.

17

426-616

BOLT,Hex, 3/8" - 16 x 1", Gr 8

1шт.

18

495-21044

WASHER,3/8"

(7/16 x 1 x 5/64)

2шт.

19

231-1446

NUT,3/8" - 16, Gr 5

1шт.

20

1546497C1

SWITCH

Return To Dig; Incl. Hardware

1шт.

21

1546498C1

SWITCH

Height Control; Return-To-Transport; Incl. Hardware

2шт.

22

A187519

LIGHT ASSY.,24V, 70W, Clear

Driving; See Figure 04-26

2шт.

23

A187520

LIGHT ASSY.,24V, 70W, Clear

Flood; See Figure 04-26

2шт.

24

A187992

LIGHT ASSY.,24V, 27W, Amber/Clear

Turn Signal and Flasher; Right Hand; See Figure 04-27

1шт.

25

A187993

LIGHT ASSY.,24V, 27W, Amber/Clear

Turn Signal and Flasher; Left Hand; See Figure 04-27

1шт.

26

L127785

HARNESS

Jumper; Use When Height Control and Return-To-Transport Option Is Not Used

2шт.

27

238176A1

HARNESS

Extension

2шт.

28

515-23127

CLAMP,1/2", Insul, 3/8" Bolt

4шт.

29

496-21041

WASHER,13/32" x 13/16" x .089", HDN

4шт.

30

231-1446

NUT,3/8" - 16, Gr 5

4шт.

31

L18337

CABLE TIE,9.95"-12.1" lg

CABLE STRAP 15 in

1шт.

32

515-25127

CLAMP,1/2", Insul, 1/2" Bolt

2шт.

33

832-10412

NUT,M12 x 1.75, Cl 8

2шт.

Выбрано товаров: 34