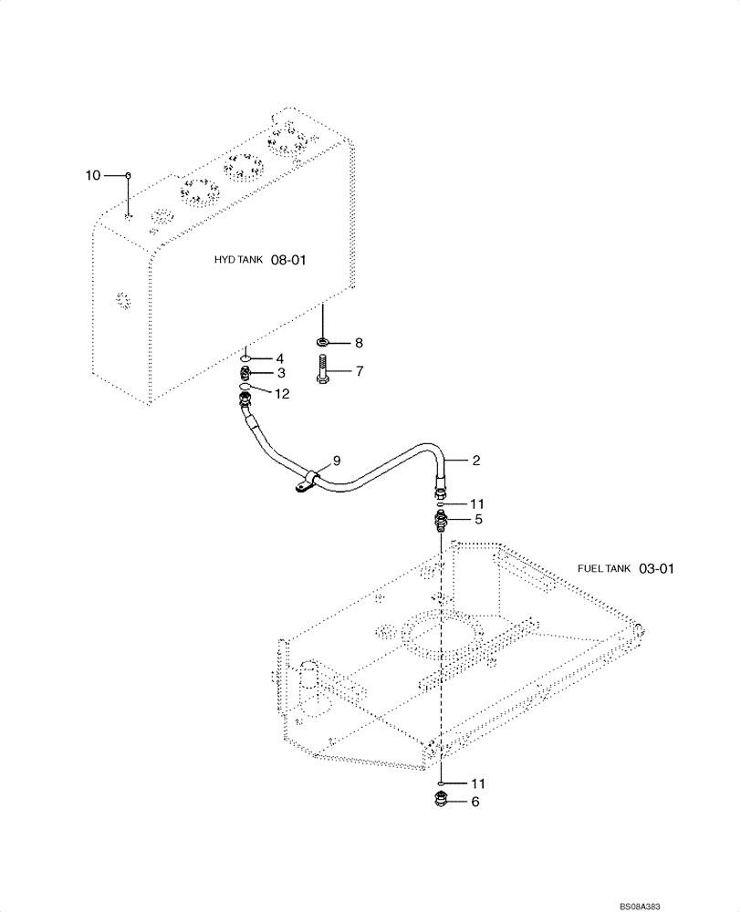
Запчасти Case 1221E (08-02[01]) - HYDRAULICS - RESERVOIR - LINE (87700423) (08) - HYDRAULICS

Схема запчастей Case 1221E - (08-02[01]) - HYDRAULICS - RESERVOIR - LINE (87700423) (08) - HYDRAULICS
03-01
10
2
8
4
12
5
3
6
7
9
08-01
11
11
FIT
1:1
100%

Артикул

Название

Примечание

Количество

2

P920-162050

HOSE ASSY.

1шт.

3

X500-110005

HYD CONNECTOR

1шт.

4

S631-029001

O-RING

1шт.

5

31LB-60160

HYD CONNECTOR

ASSY

1шт.

6

X710-100105

CAP

ORFS

1шт.

7

627-20040

BOLT,Hex, M20 x 2.5 x 40mm, Cl 10.9, Full Thd

6шт.

8

896-11020

WASHER,22mm ID x 37mm OD x 4mm Thk

6шт.

9

31L7-10230

CLAMP

1шт.

10

S981-121500

PLUG

RUBBER

2шт.

11

S621-021001

O-RING

ORFS

2шт.

12

S621-018001

O-RING

ORFS 13/16-12UNF

1шт.

Выбрано товаров: 0